Меню по разделу
+
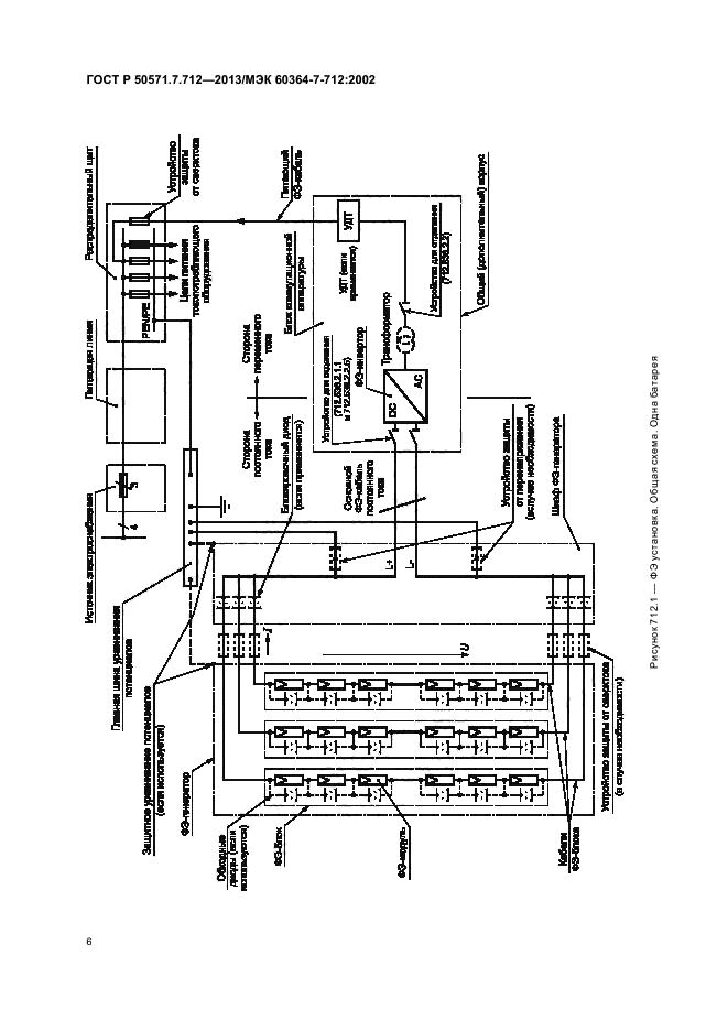
Настоящий стандарт распространяется на электроустановки с использованием систем питания от фотоэлектрических (ФЭ) солнечных батарей, включая системы с модулями переменного тока
| Обозначение: | ГОСТ Р 50571.7.712-2013 |
| Статус: | действующий |
| Название рус.: | Электроустановки низковольтные. Часть 7-712. Требования к специальным электроустановкам или местам их расположения. Системы питания с использованием фотоэлектрических (ФЭ) солнечных батарей |
| Название англ.: | Low-voltage electrical installations. Part 7-712. Requirements for special installations or locations. Solar photovoltaic (PV) power supply systems |
| Дата актуализации текста: | 06.04.2015 |
| Дата актуализации описания: | 10.08.2017 |
| Дата издания: | 08.04.2014 |
| Дата введения в действие: | 01.01.2015 |
| Дата последнего изменения: | 13.07.2017 |
| Область и условия применения: | Настоящий стандарт распространяется на электроустановки с использованием систем питания от фотоэлектрических (ФЭ) солнечных батарей, включая системы с модулями переменного тока |
| Страниц: | 14 |
| Ссылки для скачивания: |

