Меню по разделу
+
Настоящий стандарт устанавливает всесторонние требования к материалам, применяемым для изготовления деталей (для водотрубных котлов), работающих под давлением и привариваемых к элементам, работающим под давлением
| Обозначение: | ГОСТ Р ЕН 12952-7-2013 |
| Статус: | действующий |
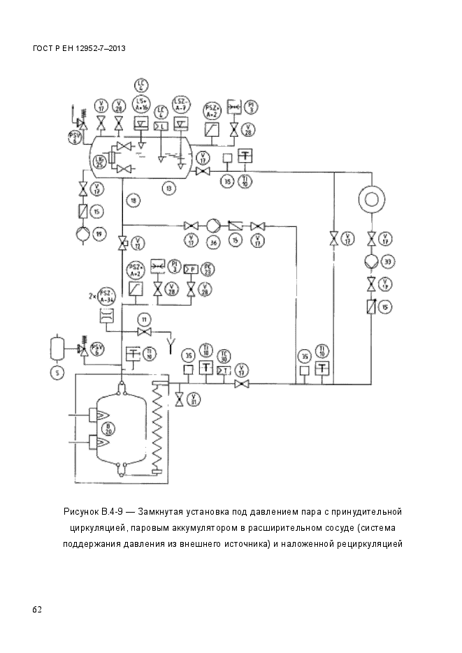
| Название рус.: | Котлы водотрубные и котельно-вспомогательное оборудование. Часть 7. Требования к оборудованию котлов |
| Дата актуализации текста: | 06.04.2015 |
| Дата актуализации описания: | 10.08.2017 |
| Дата издания: | 24.11.2014 |
| Дата введения в действие: | 01.01.2015 |
| Дата последнего изменения: | 13.07.2017 |
| Область и условия применения: | Настоящий стандарт устанавливает всесторонние требования к материалам, применяемым для изготовления деталей (для водотрубных котлов), работающих под давлением и привариваемых к элементам, работающим под давлением |
| Страниц: | 78 |
| Ссылки для скачивания: |

