Стандарт распространяется на опорные измерительные трансформаторы тока и напряжения от 110 до 750 кВ включительно и устанавливает единые нормы и требования к организации эксплуатации и технического обслуживания измерительных трансформаторов. Предназначен для применения эксплуатирующими и ремонтными организациями.
| Обозначение: | СТО 70238424.17.220.20.002-2011 |
| Название рус.: | Измерительные трансформаторы. Организация эксплуатации и технического обслуживания. Нормы и требования |
| Статус: | организационно-ограниченного применения |
| Дата актуализации текста: | 05.05.2017 |
| Дата добавления в базу: | 01.09.2013 |
| Дата введения в действие: | 01.12.2011 |
| Утвержден: | 01.11.2011 НП ИНВЭЛ (109/4) |
| Опубликован: | НП ИНВЭЛ (2011 г. ) |
| Ссылки для скачивания: |
Некоммерческое Партнерство «Инновации в электроэнергетике»
|
|
СТАНДАРТ |
СТО |
ИЗМЕРИТЕЛЬНЫЕ ТРАНСФОРМАТОРЫ
ОРГАНИЗАЦИЯ ЭКСПЛУАТАЦИИ И ТЕХНИЧЕСКОГО
ОБСЛУЖИВАНИЯ
НОРМЫ И ТРЕБОВАНИЯ
Дата введения - 2011-12-01
Москва
2011
Предисловие
Цели и принципы стандартизации в Российской Федерации установлены Федеральным законом от 27 декабря 2002 г. № 184-ФЗ «О техническом регулировании», объекты стандартизации и общие положения при разработке и применении стандартов организаций Российской Федерации - ГОСТ Р 1.4-2004 «Стандартизация в Российской Федерации. Стандарты организаций. Общие положения», общие требования к построению, изложению, оформлению, содержанию и обозначению межгосударственных стандартов, правил и рекомендаций по межгосударственной стандартизации и изменений к ним - ГОСТ 1.5-2001, правила построения, изложения, оформления и обозначения национальных стандартов Российской Федерации, общие требования к их содержанию, а также правила оформления и изложения изменений к национальным стандартам Российской Федерации - ГОСТ Р 1.5-2004.
Сведения о стандарте
РАЗРАБОТАН: Открытым акционерном обществом «Научно-технический центр электроэнергетики» (ОАО «НТЦ электроэнергетики»)
ВНЕСЕН: Комиссией по техническому регулированию НП «ИНВЭЛ»
УТВЕРЖДЕН И ВВЕДЕН В ДЕЙСТВИЕ: Приказом НП «ИНВЭЛ» от 01.11.2011 № 109/4
ВВЕДЕН ВПЕРВЫЕ
СОДЕРЖАНИЕ
СТО 70238424.17.220.20.002-2011
|
СТАНДАРТ ОРГАНИЗАЦИИ |
|
Измерительные
трансформаторы |
Дата введения - 2011-12-01
Настоящий стандарт:
- распространяется на опорные измерительные трансформаторы тока и напряжения от 110 до 750 кВ включительно;
- устанавливает единые нормы и требования к организации эксплуатации и технического обслуживания измерительных трансформаторов.
- предназначен для применения эксплуатирующими и ремонтными организациями.
- распространяется на:
а) электросетевые компании;
б) генерирующие компании.
В настоящем стандарте использованы нормативные ссылки на следующие стандарты и/или классификаторы:
Правила вывода объектов электроэнергетики в ремонт и из эксплуатации. Утверждены постановлением Правительства РФ от 26.06.2007 № 484
Правила оперативно-диспетчерского управления в электроэнергетике. Утверждены постановлением Правительства Российской Федерации от 27 декабря 2004 года № 854
Технический регламент о требованиях пожарной безопасности. Федеральный закон от 22.07.2008 № 123-ФЗ. Принят Государственной Думой 4 июля 2008 года, одобрен Советом Федерации 11 июля 2008 года
ГОСТ 1983-2001 Трансформаторы напряжения. Общие технические условия
ГОСТ 5985-79 Нефтепродукты. Метод определения кислотности и кислотного числа
ГОСТ 6356-75 Нефтепродукты. Метод определения температуры вспышки в закрытом тигле
ГОСТ 6581-75 Материалы электроизоляционные жидкие. Методы электрических испытаний
ГОСТ 7746-2001 Трансформаторы тока. Общие технические условия
ГОСТ 7822-75 Масла нефтяные. Метод определения растворенной воды
ГОСТ 17516.1-90 Изделия электротехнические. Общие требования в части стойкости к механическим внешним воздействующим факторам
ГОСТ 23216-78 Изделия электротехнические. Хранение, транспортирование, временная противокоррозионная защита, упаковка. Общие требования и методы испытаний
СТО 70238424.17.220.20.001-2009 Измерительные трансформаторы. Условия поставки. Нормы и требования
СТО 70238424.27.010.001-2008 Электроэнергетика. Термины и определения
Примечание - При пользовании настоящим стандартом целесообразно проверить действие ссылочных стандартов и классификаторов в информационной системе общего пользования - на официальном сайте национального органа Российской Федерации по стандартизации в сети Интернет или по ежегодно издаваемому информационному указателю «Национальные стандарты», который опубликован по состоянию на 1 января текущего года, и по соответствующим ежемесячно издаваемым информационным указателям, опубликованным в текущем году. Если ссылочный документ заменен (изменен), то при пользовании настоящим стандартом следует руководствоваться замененным (измененным) документом. Если ссылочный документ отменен без замены, то положение, в котором дана ссылка на него, применяется в части, не затрагивающей эту ссылку.
3.1 Термины и определения
В настоящем стандарте применены термины и определения по СТО 70238424.27.010.001-2008, а также следующие термины с соответствующими определениями:
3.1.1 обмотка трансформатора напряжения вторичная дополнительная: Обмотка, предназначенная для соединения в разомкнутый треугольник.
3.1.2 трансформатор напряжения заземляемый: Однофазный трансформатор напряжения, один конец первичной обмотки которого должен быть наглухо заземлен.
3.1.3 трансформатор тока опорный: Трансформатор тока, предназначенный для установки на опорной плоскости.
3.1.4 мощность трансформатора напряжения предельная: Кажущаяся мощность, которую трансформатор напряжения длительно отдает при номинальном первичном напряжении, вне классов точности, и при которой нагрев всех его частей не выходит за пределы, допустимые для класса нагревостойкости данного трансформатора.
3.1.5 обмотка трансформатора напряжения связующая: Обмотка, служащая для передачи мощности обмотки одного магнитопровода на обмотку другого магнитопровода каскадного трансформатора напряжения.
3.1.6 ток намагничивания трансформатора тока: Действующее значение тока, потребляемого вторичной обмоткой трансформатора тока, когда ко вторичным зажимам подведено синусоидальное напряжение номинальной частоты, причем первичная обмотка и все остальные обмотки разомкнуты.
3.2 Обозначения и сокращения
ТН - трансформатор напряжения
ТТ - трансформатор тока
4.1 Общие положения
4.1.1 Организация эксплуатации измерительных трансформаторов включает:
- ведение технической документации;
- контроль технического состояния трансформатора;
- установление периодичности осмотров;
- проведение расследования и учета нарушений в эксплуатации измерительных трансформаторов;
- оценку возможности дальнейшей эксплуатации электромагнитных трансформаторов напряжения при изменении электрической схемы энергообъекта на возможность возникновения феррорезонансных перенапряжений при отключениях систем шин выключателями. При необходимости должны быть приняты меры по предотвращению феррорезонанса;
- контроль соблюдения условий хранения измерительных трансформаторов (при отсрочке монтажа);
- вывод из работы;
- утилизацию.
4.1.2 Эксплуатация измерительных трансформаторов должна осуществляться в соответствии с требованиями: настоящего стандарта, правил технической эксплуатации, Межотраслевых правил по охране труда (правил безопасности) при эксплуатации электроустановок [2], пожарной безопасности, руководств по эксплуатации заводов-изготовителей, местных инструкций по эксплуатации и местных инструкций по охране труда.
4.2 Требования к ведению документации
4.2.1 На каждый измерительный трансформатор должны иметься следующие документы:
- паспорт трансформатора;
- руководство завода-изготовителя по эксплуатации;
- акты по результатам приемки трансформатора после его транспортировки, предмонтажной подготовки, хранения, монтажа, ремонта и ввода в работу;
- акты расследования нарушений, связанных с измерительным трансформатором;
- акты технического освидетельствования.
4.2.2 Кроме документов указанных выше, целесообразно на каждый измерительный трансформатор завести Паспорт-протокол трансформатора и его вторичных цепей, для внесения результатов профилактических работ, обследований и испытаний при новом включении и в процессе эксплуатации. Формы паспортов-протоколов для ТТ и ТН приведены в приложениях А и Б.
4.2.3 Места ведения и хранения эксплуатационной документации устанавливает технический руководитель.
4.2.4 В зависимости от местных условий объем документации может быть дополнен по решению технического руководителя.
4.2.5 Ответственных за ведением эксплуатационной документации, назначает технический руководитель организации.
4.3 Требования к организации расследования и учета нарушений при эксплуатации
4.3.1 Каждое нарушение в эксплуатации измерительных трансформаторов должно быть зафиксировано и расследованы его причины.
4.3.2 По каждому факту нарушения в эксплуатации измерительных трансформаторов и по вызвавшим его причинам должен быть составлен акт и определен перечень мероприятий, предотвращающих подобные нарушения в будущем.
Контроль выполнения мероприятий должен осуществлять технический руководитель.
4.4 Поверка метрологических характеристик
4.4.1 Измерительные трансформаторы, используемые для коммерческого учета электроэнергии, должны представляться на периодическую поверку погрешностей с целью выявления возможной нестабильности классов точности.
4.4.2 Периодичность поверки должна соответствовать действующему законодательству.
4.4.3 Внеочередная поверка может быть произведена по взаимной договоренности поставщика и потребителя электроэнергии.
4.5 Вывод измерительных трансформаторов в ремонт
4.5.1 В соответствии с Правилами вывода объектов электроэнергетики в ремонт и из эксплуатации, утвержденными постановлением Правительства РФ от 26.06.2007 № 484 вывод в ремонт измерительных трансформаторов, включенных в список объектов диспетчеризации, согласно Правилам оперативно-диспетчерского управления в электроэнергетике, утвержденным постановлением Правительства Российской Федерации от 27 декабря 2004 года № 854, осуществляется по согласованию с системным оператором (субъектом оперативно-диспетчерского управления в соответствующей технологически изолированной территориальной электроэнергетической системе) (далее - системный оператор).
4.5.2 Плановый ремонт объектов диспетчеризации производится в соответствии с годовым и месячными графиками ремонта, утвержденными системным оператором.
4.5.3 Графики ремонта измерительных трансформаторов должны обеспечивать возможность выполнения всех запланированных в них выводов оборудования в ремонт при условии обеспечения прогнозируемого на соответствующий период уровня потребления электрической энергии в Единой энергетической системе России.
4.5.4 Месячные графики ремонта измерительных трансформаторов (далее - месячные графики ремонта) разрабатываются с учетом годовых графиков ремонта.
4.5.5 В месячные графики ремонта вносятся изменения в случае угрозы возникновения аварийного режима работы измерительных трансформаторов - в целях обеспечения надежного энергоснабжения и качества электрической энергии, соответствующих требованиям технических регламентов и иным обязательным требованиям, установленным нормативными правовыми актами.
4.5.6 Вывод в ремонт измерительного трансформатора, не предусмотренного месячным графиком ремонта осуществляется в случае:
а) наступления обстоятельств, вызванных необходимостью выполнения работ для предотвращения повреждения оборудования и аварийных отключений;
б) возникновения в процессе эксплуатации измерительного трансформатора неисправностей, требующих проведения ремонтных работ:
- необычное гудение, треск, шум и бульканье масла внутри измерительного трансформатора;
- выделение дыма;
- резкое падение давления элегаза в газонаполненных измерительных трансформаторах
- течь масла у маслонаполненных трансформаторов;
- существенное различие в величинах токов и напряжений по фазам, что обычно связано с витковыми замыканиями (или обрывами) в обмотках.
По указанию диспетчерского центра:
- у трансформатора напряжения: выполнить операции во вторичных цепях напряжения устройств РЗА в соответствии с инструкцией и отключить трансформатор с обеих сторон, не приближаясь к нему на опасное расстояние;
- у трансформатора тока: отключить присоединение или выключатель, в цепи которого находится неисправный трансформатор тока.
4.5.7 Если неисправный измерительный трансформатор все еще находится под напряжением, следует принять меры безопасности:
- определить границу опасной зоны (обычно в радиусе 100 м);
- вывести людей из опасной зоны;
- опасную зону оградить и вывесить плакат «Стой. Высокое напряжение».
4.5.8 Если аварийный измерительный трансформатор не удалось во время отключить и произошло его повреждение, следует его отключить (если он не отключился от действия релейной защиты) и заземлить.
4.5.9 При возникновении пожара персонал должен вызвать пожарную команду и далее действовать по плану пожаротушения.
4.6 Ввод в эксплуатацию после ремонта
4.6.1 Перед включением измерительного трансформатора после ремонта обслуживающий персонал обязан провести тщательный осмотр.
4.6.2 Включение трансформатора под напряжение производится после:
- окончания всех монтажных работ, проверки технического состояния в соответствии с руководством по эксплуатации,
- проверки правильности подключения к сети,
- выполнения всех заземлений на трансформаторе.
4.6.3 Включать трансформатор в работу допускается производить разъединителем или выключателем толчком под полное рабочее напряжение, но не ранее, чем через 24 часа после окончания монтажа. После включения рекомендуется снять векторную диаграмму вторичных токов и напряжений и проверить их значения и фазировку.
4.6.4 Ввод измерительных трансформаторов в работу после 72 часов нахождения под напряжением оформляется соответствующим актом, дата подписания которого считается датой ввода.
4.7 Требования к эксплуатационному персоналу
4.7.1 К работе на объектах электроэнергетики допускаются лица старше 18 лет, имеющие специальное образование и прошедшие подготовку в объеме требований к занимаемой должности.
4.7.2 Руководитель организации обязан организовать работу с персоналом согласно действующему законодательству и Правилам работы с персоналом в организациях электроэнергетики Российской Федерации [3].
4.7.3 Права, обязанности и ответственность руководящих работников организации, руководителей структурных подразделений по выполнению норм и правил, установленных соответствующими государственными органами, в том числе по работе с персоналом, определяются распорядительными документами.
4.7.4 Другие категории персонала, включая и рабочих, осуществляют свои права, обязанности и несут ответственность в соответствии с должностными и производственными инструкциями и инструкциями по охране труда согласно действующему законодательству.
4.7.5 Обязательные формы работы с различными категориями работников:
4.7.5.1 С руководителем структурного подразделения:
- вводный и целевой инструктаж по безопасности труда;
- проверка знаний органами госэнергонадзора правил, норм по охране труда, правил технической эксплуатации, пожарной безопасности и других государственных норм и правил;
- профессиональное дополнительное образование для непрерывного повышения квалификации.
4.7.5.2 С оперативными руководителями, оперативным и оперативно-ремонтным персоналом:
- вводный, первичный на рабочем месте, повторный, внеплановый и целевой инструктажи по безопасности труда, а также инструктаж по пожарной безопасности;
- подготовка по новой должности или профессии с обучением на рабочем месте (стажировка);
- проверка знаний правил, норм по охране труда, правил технической эксплуатации, пожарной безопасности и других государственных норм и правил;
- дублирование;
- специальная подготовка;
- контрольные противоаварийные и противопожарные тренировки;
- профессиональное дополнительное образование для непрерывного повышения квалификации.
4.7.5.3 Со вспомогательным персоналом:
- вводный, первичный на рабочем месте, повторный, внеплановый и целевой инструктажи по безопасности труда;
- проверка знаний правил, норм по охране труда;
- пожарно-технический минимум;
- профессиональное дополнительное образование для непрерывного повышения квалификации.
4.7.5.4 С другими специалистами, служащими и рабочими:
- вводный и целевой инструктажи по безопасности труда;
- пожарно-технический минимум;
- профессиональное дополнительное образование для непрерывного повышения квалификации.
4.7.6 Руководитель организации в соответствии с законодательством обязан организовать проведение предварительных (при поступлении на работу) и периодических (в течение трудовой деятельности) медицинских осмотров работников организации, занятых на работах с вредными веществами, опасными и неблагоприятными производственными факторами.
Перечень вредных производственных факторов и работ, при выполнении которых проводятся предварительные и периодические медицинские осмотры, и порядок их проведения определяется нормативными актами соответствующих федеральных органов.
4.7.7 Руководитель организации в соответствии с законодательством не должен допускать работников к выполнению трудовых обязанностей, не прошедших обучение, инструктаж, стажировку, проверку знаний охраны труда, обязательных медицинских осмотров, а также в случае медицинских противопоказаний.
4.7.8 Подготовка специалистов и рабочих для строящихся, расширяемых, реконструируемых и технических перевооружаемых объектов должна осуществляться с опережением сроков ввода этих объектов. При определении продолжительности подготовки должны учитываться теоретическое и практическое обучение (в том числе стажировка на действующих энергоустановках), участие в пусконаладочных работах вводимого оборудования объекта.
4.7.9 Работники, принимаемые для выполнения работ в электроустановках, должны иметь профессиональную подготовку, соответствующую характеру работы. При отсутствии профессиональной подготовки такие работники должны быть обучены (до допуска к самостоятельной работе) в специализированных центрах подготовки персонала (учебных комбинатах, учебно-тренировочных центрах и т.п.).
4.7.10 Электротехнический (электротехнологический) персонал должен пройти проверку знаний правил работы с персоналом в организациях электроэнергетики Российской Федерации и других нормативно-технических документов (правил и инструкций по технической эксплуатации, пожарной безопасности, пользованию защитными средствами, устройству электроустановок) в пределах требований, предъявляемых к соответствующей должности или профессии, и иметь соответствующую группу по электробезопасности.
Персонал обязан соблюдать требования правил работы с персоналом в организациях электроэнергетики Российской Федерации, инструкций по охране труда, указания, полученные при инструктаже.
Работнику, прошедшему проверку знаний по охране труда при эксплуатации электроустановок, выдается удостоверение установленной формы, в которое вносятся результаты проверки знаний.
4.7.11 Периодическая проверка знаний работников, не связанных непосредственно с обслуживанием действующих электроустановок (административно-технический персонал), должна производиться не реже одного раза в три года.
Для оперативных руководителей и руководителей оперативно-ремонтного персонала периодичность проверки знаний правил и норм охраны труда должна быть не реже 1 раза в год.
Периодическая проверка знаний правил и норм по охране труда и правил Ростехнадзора рабочих всех категорий должна производиться один раз в год.
4.7.12 Проверке подлежат:
- знания:
а) требований настоящего стандарта, правил эксплуатации [1], Межотраслевых правил по охране труда (Правила безопасности) при эксплуатации электроустановок [2], правил устройства;
б) должностных и производственных инструкций, планов (инструкций) ликвидации аварий, аварийных режимов;
в) устройства и принципов действия технических средств безопасности, средств противоаварийной защиты;
г) устройства и принципов действия оборудования, контрольно-измерительных приборов и средств управления;
д) технологических схем и процессов энергопроизводства;
е) условий безопасности эксплуатации энергоустановок;
ж) умения:
з) пользоваться средствами защиты и оказывать первую помощь пострадавшим при несчастном случае;
и) управления энергоустановкой (на тренажерах и других технических средствах обучения).
4.7.13 Эксплуатационный персонал, обслуживающий измерительные трансформаторы должен располагать схемами и указаниями по допустимым режимам работы электрооборудования в нормальных и аварийных режимах, а также требованиями по обслуживанию данного оборудования, представленных в местных инструкциях по эксплуатации измерительных трансформаторов.
5.1 Общие требования
5.1.1 Организация технического обслуживания включает в себя:
- планирование работ по техническому обслуживанию;
- постоянный и периодический контроль технического состояния;
- ведение документации по техническому обслуживанию;
- оценку технического состояния;
- оценку возможности продления срока службы измерительного трансформатора;
- проведение ремонтов или замены.
5.1.2 Структурные подразделения, осуществляющие техническое обслуживание измерительных трансформаторов, должны быть обеспечены:
- необходимой технической документацией и производственными инструкциями;
- планами (планами-графиками) работ по техническому обслуживанию и ремонту каждого измерительного трансформатора;
- техническими средствами для выполнения проверок, измерений и ремонтов.
5.1.3 Техническое обслуживание измерительных трансформаторов должно проводиться квалифицированным персоналом.
5.1.4 Объем технического обслуживания и ремонта должен определяться необходимостью поддержания исправного и работоспособного состояния измерительных трансформаторов с учетом их фактического технического состояния.
Для обеспечения планирования работ должны составляться годовые и месячные планы и графики технического обслуживания и ремонта.
5.1.5 Организация ремонтного производства, разработка ремонтной документации, планирование и подготовка к ремонту, вывод в ремонт и производство ремонта, а также приемка и оценка качества ремонта должны осуществляться в соответствии с правилами организации технического обслуживания и ремонта.
5.1.6 Объемы ремонтных работ должны быть предварительно согласованы с организациями-исполнителями (подрядными организациями).
5.2 Контроль технического состояния трансформаторов
5.2.1 Для вновь введенного негерметичного маслонаполненного измерительного трансформатора испытания следует проводить через год после его включения в таком же объеме, как и при вводе в эксплуатацию согласно СТО 70238424.17.220.20.001-2009.
5.2.2 Периодичность, объем и нормы технического обслуживания герметичных маслонаполненных, газонаполненных и сухих измерительных трансформаторов должны определяться в соответствии с руководствами по эксплуатации заводов-изготовителей.
5.2.3 При сроках эксплуатации, превышающих нормативные, с учетом динамики изменения параметров, характеризующих состояние изоляции и механическое состояние, периодичность испытаний ТТ и ТН должна быть изменена (вплоть до ежегодной).
5.2.4 Контроль технического состояния измерительных трансформаторов включает в себя измерение параметров трансформаторов и оценку их соответствия предельно допустимым нормам приведенным в таблицах 1 - 3.
Таблица 1 - Объем, нормы и периодичность технического обслуживания негерметичных маслонаполненных трансформаторов тока
|
Наименование показателя |
Место и/или порядок измерения |
Класс напряжения, кВ |
Предельно допустимое значение |
Периодичность измерений |
|
Сопротивление основной изоляции |
в соответствии с приложением В |
110 - 220 |
1000 МОм |
по результатам испытаний масла |
|
330 - 750 |
3000 МОм |
|||
|
Сопротивление изоляции измерительного конденсатора и вывода последней обкладки у трансформаторов тока с изоляцией конденсаторного типа |
в соответствии с приложением В |
|
1000 МОм |
один раз в год |
|
На выводе измерительного конденсатора |
||||
|
На выводе последней обкладки |
|
500 МОм |
||
|
Сопротивление изоляции вторичных обмоток и промежуточных обмоток каскадных трансформаторов тока |
в соответствии с приложением В |
|
50 МОм |
по результатам испытаний масла |
|
Для вторичной обмотки |
||||
|
Для промежуточной обмотки |
|
1 МОм |
||
|
разница температур одинаковых зон поверхностей фарфоровых покрышек трех фаз |
При тепловизионном контроле |
|
не более 0,3 °С |
|
|
тангенс дельта и емкость основной бумажно-масляной изоляции, измеренные при напряжении 10 кВ, приведенные к температуре 20 °С, не более |
в соответствии с приложением Г |
110 |
3,0 % |
по результатам испытаний масла |
|
220 |
1,5 % |
|||
|
330 - 750 |
1,0 % |
|||
|
Примечание - Классы напряжения указаны для каскадных трансформаторов в сборе. |
||||
|
пробивное напряжение трансформаторного масла, не менее |
по ГОСТ 6581 |
110 |
35 кВ |
один раз в два года |
|
220 - 500 |
45 кВ |
|||
|
750 |
55 кВ |
|||
|
кислотное число |
по ГОСТ 5985 |
для всех классов напряжений |
не более 0,25 мг КОН/г |
один раз в два года |
|
температура вспышки в закрытом тигле |
по ГОСТ 6356 |
для всех классов напряжений |
не ниже 125 °С |
один раз в два года |
|
испытание трансформаторного масла на влагосодержание |
по ГОСТ 7822 |
110 - 220 |
не более 0,0025 % (25 г/т) |
один раз в четыре года |
|
330 - 500 |
один раз в два года |
|||
Таблица 2 - Объем, нормы и периодичность технического обслуживания маслонаполненных трансформаторов напряжения
|
Наименование показателя |
Место и/или порядок измерения |
Класс напряжения, кВ |
Предельно допустимое значение |
Периодичность измерений |
|
сопротивление изоляции обмоток |
в соответствии с приложением Д обмоток ВН |
для всех классов напряжения |
не менее 300 МОм |
один раз в четыре года |
|
вторичных обмоток |
не менее 50 МОм |
|||
|
связующих обмоток |
не менее 1 МОм |
|||
|
разница температур одинаковых зон поверхностей фарфоровых покрышек трех фаз |
при тепловизионном контроле |
|
не более ±0,3 °С |
|
|
трансформаторное масло |
|
|
|
|
|
пробивное напряжение |
по ГОСТ 6581 |
110 |
не менее 35 кВ |
один раз в четыре года |
|
220 |
не менее 45 кВ |
один раз в четыре года |
||
|
330 - 500 |
не менее 45 кВ |
один раз в два года |
||
|
750 |
не менее 55 кВ |
один раз в два года |
||
|
Примечание - Классы напряжения указаны для каскадных трансформаторов в сборе. |
||||
|
кислотное число |
по ГОСТ 5985 |
110 - 220 |
не более 0,25 мг КОН/г масла |
один раз в четыре года |
|
330 - 750 |
один раз в два года |
|||
|
температура вспышки в закрытом тигле |
по ГОСТ 6356 |
110 - 220 |
не ниже 125 °С |
один раз в четыре года |
|
330 - 750 |
один раз в два года |
|||
|
влагосодержание |
по ГОСТ 7822 или хроматографическими методами |
110 - 220 |
не более 0,0025 % (25 г/т) |
один раз в четыре года |
|
330 - 750 |
один раз в два года |
|||
Таблица 3 - Объем, нормы и периодичность технического обслуживания емкостных трансформаторов напряжения
|
Наименование показателя |
Место и/или порядок измерения |
Класс напряжения, кВ |
Предельно допустимое значение |
Периодичность измерений |
|
сопротивление изоляции обмоток |
в соответствии с приложением Д |
для всех классов напряжения |
не менее 300 МОм |
первый раз через четыре года, далее один раз в шесть лет |
|
ток холостого хода при номинальном напряжении |
в соответствии с приложением Е |
не более ±10 % паспортных значений |
|
|
|
Трансформаторное масло |
|
|
|
|
|
пробивное напряжение* масла, взятого из устройства |
по ГОСТ 6581 |
не менее 25 кВ |
первый раз через четыре года, в дальнейшем один раз в шесть лет |
|
|
кислотное число* |
по ГОСТ 6581 |
не более 0,25 мг КОН/ г |
первый раз через четыре года, в дальнейшем один раз в шесть лет |
|
|
температура вспышки в закрытом тигле* |
по ГОСТ 6356 |
не ниже 125 °С |
первый раз через четыре года, в дальнейшем один раз в шесть лет |
|
|
влагосодержание* |
по ГОСТ 7822 |
0,0025 % (25 г/т) |
первый раз через четыре года, в дальнейшем один раз в шесть лет |
|
|
Примечания: 1 * Для масла, взятого из устройства 2 Выявленные при тепловизионном контроле локальные перегревы конденсаторов являются основанием для контроля состояния их изоляции. 3 Измерение характеристик демпфера должно производиться согласно заводскому руководству по эксплуатации. |
||||
5.2.5 Дополнительным средством контроля технического состояния маслонаполненных измерительных трансформаторов тока и напряжения является хроматографический анализ растворенных в масле газов. Нормы, определяющие предельные концентрации углеводородных газов в измерительных трансформаторах еще не разработаны. Критерием оценки технического состояния измерительных трансформаторов следует рассматривать динамику (скорость нарастания) концентрации углеводородных газов.
5.2.6 В масляных негерметичных измерительных трансформаторах, имеющих воздухоосушитель, следует следить за изменениями голубой окраски силикагеля-индикатора. При насыщении силикагеля влагой его окраска становится розовой. Восстановление силикагеля следует производить до приобретения голубой окраски одним из следующих способов:
- продуть воздухоосушитель сухим воздухом с температурой от 120 до 130 °С (не более);
- прокалить силикагель-индикатор при температуре от 100 до 120 °С в течение от 15 до 20 часов.
5.3 Организация ремонта
5.3.1 Ремонт измерительного трансформатора должны проводиться в сроки, рекомендованные руководствами по эксплуатации заводов-изготовителей.
5.3.2 Решение о проведении ремонтов принимает руководство предприятия по результатам анализа технического состояния измерительных трансформаторов.
5.3.3 Объем ремонтных работ устанавливается на основании результатов измерений технических параметров измерительных трансформаторов.
5.4 Требования к персоналу, проводящему монтаж, наладку и сервисное обслуживание измерительных трансформаторов
5.4.1 Техническое обслуживание измерительных трансформаторов должно производиться специализированными ремонтными предприятиями.
5.4.2 Персонал, проводящий техническое обслуживание, обязан знать руководства по эксплуатации заводов-изготовителей измерительных трансформаторов.
5.4.3 Персонал обязан соблюдать требования Правил безопасности, инструкций по охране труда, указания, полученные при инструктаже.
5.4.4 Каждый работник, в случае нарушения Правил безопасности, должен немедленно сообщить вышестоящему руководителю о всех замеченных им нарушениях в работе трансформаторного оборудования.
5.4.5 Выбор организаций, обеспечивающих монтаж, наладку, сервисное обслуживание, осуществляется заказчиком на тендерной основе. Для проведения тендера заказчик направляет запрос установленной формы в организации претендующих на участие в работах по монтажу, наладке и сервисному обслуживанию измерительных трансформаторов.
5.4.6 Ремонтные организации, осуществляющие ремонт измерительных трансформаторов, подведомственных органам государственного контроля и надзора, должны иметь разрешение (лицензию) на право производства ремонтных работ в случаях предусмотренных действующим законодательством Российской Федерации.
5.4.7 Для персонала, проводящего техническое обслуживание измерительных трансформаторов, должны быть разработаны должностные инструкции.
5.4.8 Персонал, проводящий техническое обслуживание измерительных трансформаторов должен иметь подготовку, соответствующую характеру работы. При отсутствии профессиональной подготовки такие работники должны быть обучены в специализированных центрах подготовки персонала.
5.4.9 К работам по техническому обслуживанию и ремонтам измерительных трансформаторов должны допускаться лица, не имеющие противопоказаний медицинского характера и группу по электробезопасности не ниже II.
5.4.10 Каждый работник, проводящий техническое обслуживание трансформаторов в пределах своей должностной инструкции обязан знать оборудование, правила техники безопасности и пожарной безопасности.
5.4.11 Каждый работник обязан строго соблюдать трудовую и оперативно-техническую дисциплину, правила техники безопасности, пожарной безопасности, трудового распорядка, содержать в чистоте и порядке свое рабочее место.
6.1 Все работы должны выполняться в соответствии с правилами технической эксплуатации и правилами безопасности.
6.2 Для монтажа, разборки и сборки измерительных трансформаторов должны быть предусмотрены стационарные или передвижные механизмы.
6.3 Персонал должен знать и соблюдать требования пожарной безопасности при работе с измерительными трансформаторами. При возникновении пожара немедленно сообщать вышестоящему руководителю или оперативному персоналу о месте пожара и приступить к его ликвидации имеющимися средствами пожаротушения с соблюдением мер безопасности
7.1 При необходимости перемещения измерительного трансформатора в другое место должны соблюдаться условия транспортирования согласно ГОСТ 23216, ГОСТ 17516.1.
7.2 Направляемые на хранение измерительные трансформаторы должны пройти предмонтажную подготовку и при необходимости подвергнуты переконсервации.
7.3 Хранить ТТ и ТН следует в соответствии с ГОСТ 23216, под навесом обязательно в вертикальном положении.
7.4 Допустимый срок хранения без переконсервации - два года. После двух лет хранения должна быть убрана старая смазка и нанесена новая на токоведущие контакты.
7.5 Профилактические испытания изоляции, находящихся на хранении ТТ и ТН, должны проводиться согласно инструкции завода-изготовителя.
8.1 Вывод из эксплуатации трансформаторов осуществляют согласно Правилам вывода объектов электроэнергетики в ремонт и из эксплуатации, утвержденным постановлением Правительства РФ от 26.06.2007 № 484.
8.2 Вывод из эксплуатации измерительных трансформаторов, включенных в список объектов диспетчеризации, осуществляется по согласованию с системным оператором согласно Правилам оперативно-диспетчерского управления в электроэнергетике, утвержденных постановлением Правительства Российской Федерации от 27 декабря 2004 года № 854.
8.3 Вывод из эксплуатации объекта диспетчеризации осуществляется по согласованию с уполномоченным федеральным органом исполнительной власти.
8.4 Вывод из эксплуатации измерительных трансформаторов, не включенных в перечень объектов диспетчеризации, осуществляют собственники или иные законные владельцами таких объектов самостоятельно, если иное не предусмотрено договорами с другими организациями, имеющими технологическое присоединение к данным объектам электросетевого хозяйства.
8.5 Предложение о выводе из эксплуатации измерительных трансформаторов формируют исходя из фактического технического состояния (в случае его повреждения при технологических нарушениях) определенного техническим освидетельствованием экспертной комиссией с привлечением технических специалистов.
8.6 Основанием для принятия решения о выводе из эксплуатации трансформатора является Протокол технического освидетельствования трансформатора экспертной комиссией, содержащий предложение о выводе из эксплуатации трансформатора с указанием причин перехода трансформатора в предельное состояние, при котором его дальнейшая эксплуатация недопустима или нецелесообразна.
8.7 К решению о выводе из эксплуатации трансформатора прилагают:
- Протокол технического освидетельствования трансформатора экспертной комиссией;
- Заключение о техническом состоянии трансформатора.
8.8 Вывод трансформатора из эксплуатации производят на основании технико-экономического анализа с учетом затрат на поддержание его работоспособности.
8.9 Продление срока службы измерительных трансформаторов.
8.9.1 По истечению установленного нормативно-технической документацией срока службы измерительного трансформатора проводится его техническое освидетельствование с целью возможного продления срока эксплуатации.
8.9.2 При проведении каждого освидетельствования в зависимости от состояния оборудования намечается срок проведения последующего освидетельствования в соответствии с действующими нормативно-техническими документами, но не реже 1 раза в 5 лет.
8.9.3 Техническое освидетельствование производится комиссией энергообъекта, возглавляемой техническим руководителем энергообъекта или его заместителем. В комиссию включаются руководители и специалисты структурных подразделений энергообъекта, представители служб оперативно-диспетчерского управления, специалисты специализированных организаций и органов государственного контроля и надзора (по договору).
8.9.4 Задачами технического освидетельствования является оценка состояния, а также определение мер, необходимых для обеспечения установленного ресурса трансформатора.
8.9.5 В объем периодического технического освидетельствования на основании действующих нормативно-технических документов должны быть включены: осмотр, проверка технической документации, испытания на соответствие условиям безопасности.
8.9.6 Одновременно с техническим освидетельствованием должна осуществляться проверка выполнения предписаний органов государственного контроля и надзора и мероприятий, намеченных по результатам расследований нарушений работы трансформатора и несчастных случаев при его обслуживании, а также мероприятий, разработанных при предыдущем техническом освидетельствовании.
8.9.7 Результаты технического освидетельствования должны быть занесены в эксплуатационную документацию трансформатора.
8.9.8 Эксплуатация измерительных трансформаторов с аварийными дефектами, выявленными в процессе технического освидетельствования, а также с нарушениями сроков технического освидетельствования не допускается.
9.1 Выведенные из работы и пришедшие в негодность для дальнейшей эксплуатации (включая ремонты) измерительные трансформаторы должны быть утилизированы.
9.2 Утилизация измерительных трансформаторов должна производиться специализированными организациями в соответствии со специально разработанным проектом, прошедшем все требуемые согласования.
9.3 Утилизация маслонаполненных измерительных трансформаторов должна проводиться в три этапа:
- слив масла и направление его на регенерацию;
- сдача металлических частей в металлолом;
- вывоз неметаллических частей, в частности фарфоровых корпусов, в виде твердых отходов на свалку.
9.4 Специальной утилизации подлежат измерительные трансформаторы, заполненные элегазом или специальным жидким диэлектриком. Утилизация таких трансформаторов должна производиться согласно рекомендациям завода-изготовителя о порядке утилизации.
9.5 При утилизации оборудования должны быть выполнены все действующие нормы и требования по промышленной, экологической и санитарной безопасности и социологические требования.
(рекомендуемое)
Форма Паспорта-протокола трансформатора тока и его вторичных цепей
(рекомендуемое)
Форма Паспорта-протокола трансформатора напряжения и его вторичных цепей
|
Паспорт-протокол
1 Трансформатор напряжения
2 Основные кабели
Места установки соединительных муфт
3 Вторичные цепи 3.1 Вторичные цепи и маркировка выполнены по принципиальной схеме № ___________ и монтажной № ____________ проекта, выполненного ________________ и согласованного с _______________________________. 3.2 Допущены отступления от проекта: ______________________________________ ___________________________________________________________________________ Отступления согласованы с ________________________________________________ ___________________________________________________________________________ 3.3 Состояние вторичных цепей, кабельных разделок, шкафов, блок-контактов разъединителей, трассы кабелей по внешнему осмотру ___________________________________ 3.4 Сопротивление изоляции полной схемы вторичных цепей относительно земли, измеренное мегаомметром на напряжение, _______ В ____________________________ 3.5 Результаты испытаний переменным напряжением 1000 В в течение 1 мин. ____ ___________________________________________________________________________ 3.6 Принципиальная схема соединения обмоток ТН и размещение автоматических выключателей, предохранителей, рубильников и прочей аппаратуры с обозначением выводов ТН. 3.7 Измерение сопротивления вторичных цепей
3.8 Расчетные значения сопротивления
3.9 Расчет тока КЗ и чувствительности защиты вторичных цепей от КЗ
|
|||||||||||||||||||||||||||||||||||||||||||||||||||||||||||||||||||||||||||||||||||||||||||||||||||||||||||||||||||||||||||||||||||||||||||||||||||||||||||||||||||||||||||||||||||||||||||||||||||||||||||||||||||||||||||||||||||||||||||||||||||||||||||||||||||||||||||||||||||||||||||||||||||||||||||||||||||||||||||||||||||||||||||||||||||||||||||||||||||||
(рекомендуемое)
Методика измерения сопротивления изоляции трансформаторов тока
Измерение сопротивления изоляции первичных обмоток измерительных трансформаторов тока производится мегаомметром на напряжение 2500 В по схемам, приведенным на рисунках В.1 и В.2.
При измерении сопротивления изоляции обмоток высокого напряжения выводы вторичных обмоток (две и более в зависимости от типа и номинального напряжения измерительного трансформатора) и цоколь (корпус) измерительного трансформатора должны быть объединены, заземлены и подсоединены к выводу "З" мегаомметра. Вывод моста "rх" подсоединяется к первичной обмотке (выводы "Л1" или "Л2" для трансформаторов тока).
Рисунок В.1 - Схема измерения сопротивления изоляции первичных обмоток ТТ.
У трансформаторов тока с конденсаторной изоляцией, емкостные схемы замещения изоляции которых приведены на рисунке В.2, сопротивление изоляции определяется по отдельным зонам с учетом конструкции изоляции ТТ.
У каскадных ТТ на напряжение 500 кВ и выше производится измерение сопротивления изоляции промежуточных обмоток относительно среднего цоколя каскада. На ТТ, находящихся в работе, при этом предварительно должны быть сняты перемычки между промежуточными обмотками ступеней, а также между выводом "И2" и цоколем. При измерениях вывод "rх" мегаомметра подсоединяется к выводам промежуточных обмоток (имеющих в промежуточном цоколе обозначения "И1 и "И2" для верхней ступени, "Л1, "Л2" для нижней ступени), вывод мегаомметра "З" к соответствующему цоколю.
У ТТ с конденсаторной изоляцией (серии ТРН, ТФРМ, ТФУМ) измеряется сопротивление изоляции нулевых обкладок основной изоляции (у каскадных ТТ на каждой ступени) относительно корпуса и вторичных (промежуточных) обмоток. Для этого вывод "rх" мегаомметра подсоединяется к выводу "О" ТТ, а вывод "З" мегаомметра ко всем остальным выводам обмоток (вторичных, технологической, выводу экрана или магнитопровода) и заземленному цоколю, первичная обмотка при этом должна быть разземлена.
Сопротивление изоляции вторичных обмоток ТТ измеряется мегаомметрами на напряжение 1000 В. Измерение производится на каждой обмотке по отношению к корпусу и присоединенным к нему остальным обмоткам. Вывод мегаомметра "rх" присоединяется к выводам проверяемой обмотки, а вывод "З" мегаомметра - к выводам заземленных остальных обмоток, соединенных с корпусом (цоколем) измерительного трансформатора.
а) серия ТФРМ (ТРИ), типа ТФУМ-330

б) типа ТФКН-330

в) серия ТФЗМ (ТФН);
Обозначения: Л1, Л2 - выводы первичной обмотки; С1 -
емкость основной изоляции;
С2 - емкость измерительного конденсатора (ТФКН-330); С3 - емкость последних
слоев изоляции;
С4 - емкость вторичных обмоток (относительно корпуса, магнитопровода, экрана);
И1, И2 - выводы вторичных обмоток; З - вывод последней обкладки (ТФКН-30),
магнитопровода или экрана (ТФРМ, ТФЗМ, ТФУМ-330); О - вывод нулевой обкладки
(ТФРМ, ТФУМ-330).
Рисунок В.2 - Емкостные схемы замещения изоляции трансформаторов тока
(рекомендуемое)
Методика измерения тангенса угла диэлектрических потерь и емкости трансформаторов тока
Измерение тангенса угла диэлектрических потерь основной изоляции производится у маслонаполненных ТТ всех типов на напряжении 10 кВ. По возможности должна применяться нормальная схема измерительного моста. Снятие ошиновки с первичных выводов не требуется.
Измерение тангенса угла диэлектрических потерь производится с использованием мостов переменного тока (например, типов Вектор-2М, Тангенс-2000, Р5026 или подобных с приемлемыми пределами измерений).
На рисунке В.2 приведены емкостные схемы замещения маслонаполненных ТТ с указанием обозначения выводов. На рисунках Г.1, Г.2, Г.3 и в таблице Г.1 указаны типовые схемы измерений с использованием моста переменного тока типа Р5026.
Фазорегулятор и переключатель полярности напряжения используется при наличии помех от токов влияния электрического поля в распределительных устройствах напряжением 330 кВ и выше при измерении мостом Р5026. При измерениях в распределительных устройствах напряжением 220 кВ и ниже фазорегулятор и переключатель полярности в подавляющем большинстве случаев может не использоваться.
Измерение тангенса угла диэлектрических потерь (и емкости изоляции) для всех типов ТТ производятся без отсоединения вторичных цепей. В качестве испытательного трансформатора используются измерительные трансформаторы напряжения.
При измерении тангенса угла диэлектрических потерь основной изоляции ТТ серии ТФЗМ (ТФН) необходимо учитывать погрешность из-за влияния на результаты измерений емкости между экраном или магнитопроводом и вторичными обмотками (емкость С4 на рисунке В.2), которая оказывается подключенной параллельно плечу R моста.
Для ТТ со звеньевой изоляцией серии ТФЗМ (ТФН) можно рекомендовать также схему измерений тангенса угла диэлектрических потерь основной изоляции с отсоединением от измерительных проводов ("И1", "И2", ...) вторичных цепей и подключением их к выводу моста "Сх" вместе с выводом "З" ТТ или проведением измерений по перевернутой схеме. При этих схемах емкость С4 не оказывает влияния на результаты измерений.
У ТТ с конденсаторной изоляцией (ТФРМ, ТРН, ТФКН, ТФУМ) емкость С4 не оказывает практического влияния на результат измерений.
У каскадных ТТ измерения тангенса угла диэлектрических потерь производятся для каждой ступени в отдельности.
Для измерения тангенса угла диэлектрических потерь изоляции верхней ступени ТТ типа ТФЗМ-500 кВ (ТФНКД-500 кВ) необходимо разобрать ошиновку выводов промежуточных обмоток, вывод моста "Сх" подсоединяется к выводам промежуточной обмотки и выводу "З" экрана и магнитопровода. При измерении параметров изоляции нижнего каскада восстанавливается связь между выводами промежуточных обмоток, шунтируется перемычкой верхний каскад. Последующие действия производятся так же, как и для однокаскадных ТТ серии ТФЗМ (ТФН), с подачей напряжения на первичную обмотку верхнего каскада. Нижний цоколь проверяемой ступени на время измерений заземляется.
а) основной изоляции по нормальной схеме

б) изоляции последних слоев по перевернутой схеме
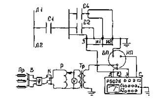
Обозначения: Пр - предохранитель; В - выключатель
(рубильник);
К -переключатель полярности напряжения; Р - регулятор напряжения;
Тр -испытательный трансформатор; ф - фазорегулятор; V - вольтметр.
Рисунок Г.1 Схемы измерений тангенса угла диэлектрических потерь трансформаторов тока серии ТФЗМ (ТФН)
а) основной изоляции по нормальной схеме

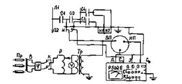
б) изоляции последних слоев по перевернутой схеме
Обозначения те же, что и на рисунке Г.1.
Рисунок Г.2 - Схемы измерений тангенса угла диэлектрических
потерь
трансформаторов тока серий ТФРМ (ТРЩ ТФУМ-330 кВ)
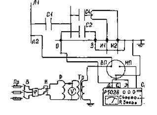
а) основной изоляции по нормальной схеме;

в) последних слоев изоляции по перевернутой схеме.

б) измерительного конденсатора по нормальной схеме;
Обозначения те же, что и на рисунке Г.1.
Рисунок Г.3 - Схемы измерений тангенса угла диэлектрических
потерь
трансформаторов тока серии ТФКН-330
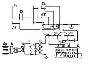
При измерении тангенса угла диэлектрических потерь ТТ типа ТФРМ-750 кВ разборка ошиновки промежуточных обмоток не требуется. На всех ступенях ТТ серии ТФРМ вывод моста "Сх" присоединяется к выводу нулевой обкладки ступени. Выводы промежуточных обмоток и технологической обмотки соединяются с нижним цоколем проверяемой ступени и заземляются. Испытательное напряжение подается на ошиновку первичной обмотки. При измерении тангенса угла диэлектрических потерь нижней ступени верхние ступени шунтируются перемычкой.
Таблица Г.1 - Схемы измерений тангенса угла диэлектрических потерь маслонаполненных трансформаторов тока.
|
Номер рисунка |
Контролируемая зона изоляции |
Вид мостовой схемы |
Соединение точек мостовой схемы |
Примечание |
||
|
Вывод "Сх" моста |
Вывод "ВП" конденсатора |
Вывод "земля" конденсатора |
||||
|
Г.1а |
Основная изоляция "С1" |
Нормальная |
С выводами "З" и измерительных обмоток (И1, И2, ...) |
С выводами "ЛГ, "Л2" ТТ и с выводом испытательного трансформатора Тр |
Заземлен |
Выводы "Д" и "Э" моста соединены с выводом "земля" конденсатора и заземлены |
|
Г.1б |
Изоляция последних слоев "С2Н |
Перевернутая |
С выводами "З" и измерительных обмоток (И1, И2, ...) |
Заземлен |
С выводом испытательного трансформатора Тр |
Выводы "Д" и "Э" моста соединены с выводом "земля" конденсатора, а выводы "Л1", "Л2" ТТ разземлены |
|
Г.1а |
Основная изоляция "С1" |
Нормальная |
С выводом "З" ТТ |
С выводами "ЛГ, "Л2" ТТ и с выводом испытательного трансформатора Тр |
Заземлен |
Выводы "Д" и "Э" моста, "ИГ, "И2" ТТ заземлены |
|
Г.1б |
Изоляция последних слоев "С2" |
Перевернутая |
С выводом "З" ТТ |
Заземлен |
С выводом испытательного трансформатора Тр |
Выводы НД" и "Э" моста соединены с выводом испытательного трансформатора Тр, выводы "И1", "И2",... заземлены, выводы "ЛГ, "Л2" ТТ разземлены |
|
Г.2а |
Основная изоляция "С" |
Нормальная |
С выводом "0" ТТ |
С выводами "ЛГ, "Л2" ТТ и с выводом испытательного трансформатора Тр |
Заземлен |
Выводы "Д" и "Э" моста соединены с выводом "земля" конденсатора, выводы "3" и измерительных обмоток ТТ заземлены |
|
Г.2б |
Изоляция последних слоев "С2" |
Перевернутая |
С выводом "0" ТТ |
Заземлен |
С выводом испытательного трансформатора Тр |
Выводы "Д" и "Э" моста соединены с выводом "земля" конденсатора, выводы "3" и измерительных обмоток ТТ заземлены |
|
Г.3а |
Основная изоляция "С" |
Нормальная |
С выводом "И" ТТ |
С выводом "ЛГТТ" и с выводом испытательного трансформатора Тр |
Заземлен |
Выводы "Д" и "Э" моста, выводы "3" измерительных обмоток ТТ заземлены |
|
Г.3б |
Измерительного конденсатора "С2" |
Нормальная |
С выводом "З" ТТ |
С выводом "И" ТТ и с выводом испытательного трансформатора Тр |
Заземлен |
Выводы "Д" и "Э" моста, выводы "3" измерительных обмоток ТТ заземлены |
|
Г.3в |
Изоляция последних слоев |
Перевернутая |
С выводами "З" и "И" ТТ |
Заземлен |
С выводом испытательного трансформатора Тр |
Выводы "Д" и "Э" моста соединены с выводом "земля" конденсатора, выводы измерительных обмоток ТТ заземлены |
Для возможности сопоставления измеренных значений тангенса угла диэлектрических потерь изоляции обмоток с базовыми значениями и для принятия решения о возможности дальнейшей эксплуатации трансформатора измеренные значения тангенса угла диэлектрических потерь приводятся к температуре обмоток, при которой измерялись базовые значения параметров. Перерасчет производится по формулам:
tgδпр = tgδиК1 если tgδи измерен при температуре ниже той, при которой измерялось базовое значение параметра,
где tgδпр - приведенное значение tgδ;
tgδи - измеренное значение tgδ;
К1 - коэффициент приведения;
tgδпр = tgδи/К1 если tgδи измерен при температуре выше той, при которой измерялось базовое значение параметра.
Значения К1 приведены в таблице Г.2.
Таблица Г.2 - Значения коэффициентов К1
|
Разность температур t2 - t1 |
К1 |
Разность температур t2 - t1 |
К1 |
|
1 |
1,03 |
7 |
1,21 |
|
2 |
1,06 |
10 |
1,31 |
|
3 |
1,09 |
15 |
1,51 |
|
4 |
1,12 |
20 |
1,75 |
|
5 |
1,15 |
25 |
2,00 |
|
6 |
1,18 |
30 |
2,30 |
|
Примечания: 1 t2 - наибольшая температура; t1 - наименьшая температура. 2 Значения коэффициентов К1 не указанные в таблице, определяются умножением соответствующих коэффициентов. Например, коэффициент К1 соответствующий разности температур 12 °С определяется по формуле: К12 = К10∙К2 = 1,31∙1,06 = 1,39. |
|||
(рекомендуемое)
Методика измерения сопротивления изоляции обмоток трансформаторов напряжения
Измерение сопротивления изоляции первичных обмоток трансформаторов напряжения производится мегаомметром на напряжение 2500 В. Схема измерения приведена на рисунке Д.1.
Рисунок Д.1 Схема измерения сопротивления изоляции первичных
обмоток
трансформаторов напряжения.
Измерения сопротивления изоляции вторичных обмоток, а также связующих обмоток каскадных трансформаторов напряжения производится мегаомметром на напряжение 1000 В.
Сопротивление изоляции относительно земли следует определять для полностью собранной схемы с подключенными обмотками трансформатора напряжения, со всеми включенными реле и приборами, при всех положениях аппаратов, переключающих цепи напряжения с одного трансформатора на другой.
(рекомендуемое)
Методика измерения тока холостого хода трансформаторов напряжения
Измерения тока холостого хода производятся по схеме на рисунке Е.1 на полностью собранных каскадных трансформаторах напряжения, а также электромагнитных устройств емкостных трансформаторов напряжения подачей на вторичную обмотку ТН номинального напряжения данной обмотки. Значение номинального напряжения вторичной обмотки определяется типом ТН и выбирается по его паспортным данным.
Р - регулировочное устройство, А - амперметр, V - вольтметр.
Рисунок Е.1 Схема измерения тока холостого хода трансформаторов напряжения.
Измерительная аппаратура (в основном регулировочное устройство) должна быть рассчитана на длительное протекание тока не менее 30 А, соответствующего действительным токам холостого хода ТН. Для регулировки тока рекомендуется применять нагрузочные реостаты необходимых параметров. При применении в качестве регулирующих устройств автотрансформаторов происходит значительное искажение формы тока холостого хода, и поэтому амперметр будет показывать заниженное значение.
Персонал при измерениях должен проявлять осторожность, так как на выводах первичной обмотки будет наведено номинальное напряжение проверяемого аппарата. Кроме того, необходимо следить за тем, чтобы ток во вторичной обмотке не превышал значения, определяемого по его максимальной мощности.
[1] Правила технической эксплуатации электрических станций и сетей Российской Федерации. Утв. приказом. Минэнерго России от 19.06.2003, № 229.
[2] Межотраслевые правила по охране труда (Правила безопасности) при эксплуатации электроустановок, утвержденными Министерством труда и социального развития Российской Федерации и Министерством энергетики Российской Федерации. Москва, издательство НЦ ЭНАС, 2003 г.
[3] Правила работы с персоналом в организациях электроэнергетики Российской Федерации. Утверждены приказом Минэнерго России № 49 от 19.02.2000 г.
|
Ключевые слова: ТРАНСФОРМАТОР ИЗМЕРИТЕЛЬНЫЙ, ОРГАНИЗАЦИЯ ЭКСПЛУАТАЦИИ, ОРГАНИЗАЦИЯ ТЕХНИЧЕСКОГО ОБСЛУЖИВАНИЯ, ТРЕБОВАНИЯ БЕЗОПАСНОСТИ |
Организация разработчик:
|
Открытое акционерное общество «Научно-технический центр электроэнергетики» (ОАО «НТЦ электроэнергетики») |
||
|
Зам. генерального директора ОАО |
_______________ подпись |
Моржин Ю.И. |
|
Руководитель разработки |
_______________ подпись |
Тимашова Л.В. |
|
Зав. лабораторией |
_______________ подпись |
Львов Ю.Н. |
|
Вед. научный сотрудник |
_______________ подпись |
Зихерман М.Х. |
|
|
|
|