Меню
Навигация
Первая линия
Novatika
Novatika

Методические указания по определению места повреждения силовых кабелей напряжением до 10 кВ

Методические указания предназначены для инженерно-технического персонала электрических сетей и промышленных предприятий Минэнерго СССР, осуществляющего работы при поиске повреждений кабельных линий. В Методических указаниях рассмотрены как существующие в настоящее время, так и новые методы для быстрого и точного определения места повреждения

Обозначение: РД 34.20.516-90
Название рус.: Методические указания по определению места повреждения силовых кабелей напряжением до 10 кВ
Статус: действует
Дата актуализации текста: 05.05.2017
Дата добавления в базу: 01.09.2013
Дата введения в действие: 01.08.1991
Утвержден: 12.12.1990 Министерство энергетики и электрификации СССР (USSR Ministry of Energy and Electrical Power )
Опубликован: СПО ОРГРЭС (1991 г. )
Ссылки для скачивания:

МИНИСТЕРСТВО ЭНЕРГЕТИКИ И ЭЛЕКТРИФИКАЦИИ СССР

__________

ГЛАВНОЕ НАУЧНО-ТЕХНИЧЕСКОЕ УПРАВЛЕНИЕ ЭНЕРГЕТИКИ И ЭЛЕКТРИФИКАЦИИ

МЕТОДИЧЕСКИЕ УКАЗАНИЯ
ПО ОПРЕДЕЛЕНИЮ
МЕСТА ПОВРЕЖДЕНИЯ
СИЛОВЫХ КАБЕЛЕЙ
НАПРЯЖЕНИЕМ ДО 10 кВ

РД 34.20.516-90

СЛУЖБА ПЕРЕДОВОГО ОПЫТА ОРГРЭС

Москва

1991

РАЗРАБОТАНО Всесоюзным научно-исследовательским институтом электроэнергетики (ВНИИЭ)

ИСПОЛНИТЕЛЬ М.В. МОЛОКАНОВ

УТВЕРЖДЕНО Главным научно-техническим управлением энергетики и электрификации 12.12.90 г.

Заместитель начальника К.М. АНТИПОВ

СОГЛАСОВАНО с МКС Мосэнерго

Главный инженер С.Н. ТОДИРКА

Содержание

1. Виды повреждений кабельных линий. 2

1.1 Однофазные повреждения. 2

1.2. Междуфазные повреждения. 3

1.3. Разрыв (растяжка) жил кабельных линий. 3

1.4. Повреждения изолирующей пластмассовой наружной оболочки кабельных линий. 3

1.5. Предварительное определение вида повреждения кабельных линий. 3

2. Прожигание изоляции силовых кабелей. 4

2.1. Прожигание изоляции кабельных муфт. 4

2.2. Прожигание изоляции кабеля. 5

2.3. Разрушение металлического спая (сварки) при однофазных повреждениях. 6

3. Методы определения расстояния до места повреждения кабельных линий (относительные методы) 7

3.1. Импульсный метод. 7

3.2. Метод колебательного разряда. 8

3.3. Волновой метод. 10

3.4 Петлевой метод. 11

4. Методы определения места повреждения на трассе кабельной линии (абсолютные методы) 12

4.1. Акустический метод. 12

4.2. Индукционно-импульсный метод. 13

4.3. Индукционный метод. 14

4.3.1. Определение трассы кабельной линии. 14

4.3.2. Определение глубины прокладки кабельной линии. 16

4.3.3. Определение искомого кабеля в пучке кабелей. 16

4.3.4. Определение места междуфазного повреждения кабельной линии. 16

4.3.5. Определение однофазных повреждений кабеля (метод «аномалии нуля») 18

4.4. Определение места повреждения в изолирующей пластмассовой наружной оболочке кабеля. 18

5. Оборудование и приборы, необходимые для определения места повреждения силовых кабелей. 19

Приложение. Указание мер безопасности. 19

Список использованной литературы.. 23

 

 

МЕТОДИЧЕСКИЕ УКАЗАНИЯ ПО
ОПРЕДЕЛЕНИЮ МЕСТА
ПОВРЕЖДЕНИЯ СИЛОВЫХ
КАБЕЛЕЙ НАПРЯЖЕНИЕМ ДО 10 кВ

РД 34.20.516-90

 

Срок действия установлен
с 01.08.91 г.
до 01.08.96 г.

«Методические указания по определению места повреждения силовых кабелей напряжением до 10 кВ» предназначены для инженерно-технического персонала электрических сетей и промышленных предприятий Минэнерго СССР, осуществляющего работы при поиске повреждений кабельных линий.

В Методических указаниях рассмотрены как существующие в настоящее время, так и новые методы для быстрого и точного определения места повреждения.

Требования настоящих Методических указаний не распространяются на кабели связи.

1. ВИДЫ ПОВРЕЖДЕНИЙ КАБЕЛЬНЫХ ЛИНИЙ

Нарушение электрической прочности изоляции происходит по различным причинам. Основными из них являются: механические или коррозийные повреждения защитных оболочек (свинцовой, алюминиевой, пластмассовой), что приводит к нарушению герметичности и попаданию влаги в изоляцию; заводские дефекты (трещины или сквозные отверстия в защитных оболочках); дефекты монтажа соединительных и концевых муфт кабелей (непропаянные шейки муфт, надломы изоляции, неполная заливка мастикой и т.п.); осушение изоляции вследствие местных перегревов кабеля; старение изоляции.

1.1 Однофазные повреждения

Однофазные повреждения - самый распространенный вид повреждений силовых кабельных линий напряжением 1 - 10 кВ. При этом виде повреждений одна из жил кабеля замыкается на его экранирующую оболочку. Однофазные повреждения можно разделить на три группы по значению переходного сопротивления в месте замыкания. К первой группе относятся повреждения с переходным сопротивлением, равным десяткам и сотням мегаом (заплывающий пробой). Ко второй группе относятся повреждения с переходным сопротивлением от единиц ом до сотен килоом и к третьей группе - повреждения с сопротивлением, близким к нулю.

1.2. Междуфазные повреждения

Междуфазные повреждения составляют около 20 % всех видов повреждений кабельных линий. Их можно разделить на две группы. К первой относятся повреждения с переходным сопротивлением в месте дефекта, близким к нулю, и ко второй группе - с сопротивлением от единиц килоом до сотен мегаом. В первом случае часто все три жилы свариваются между собой и с экранирующей оболочкой. При большом токе короткого замыкания кабель может перегореть на две части. При междуфазных повреждениях, относящихся ко второй группе, обычно между жилами и оболочкой кабеля имеется переходное сопротивление и замыкание между собой двух жил происходит через экранирующую оболочку. Замыкание двух жил между собой без замыкания на оболочку происходит редко.

1.3. Разрыв (растяжка) жил кабельных линий

Данный вид повреждения образуется из-за перемещения слоев почвы в местах расположения муфт, вследствие чего происходит вытягивание жил кабеля, а в муфтах, как правило, разрыв жил (растяжка). Разрыв жил кабельных линий может произойти и в целом месте из-за различных механических воздействий или заводского брака.

1.4. Повреждения изолирующей пластмассовой наружной оболочки кабельных линий

В пластмассовой наружной защитной оболочке силовых кабелей могут возникать повреждения, вызванные механическими воздействиями при прокладке кабеля или перемещении почвы. Влага, попадающая через эти повреждения на экранирующую оболочку кабеля, вызывает ее коррозию и выход кабеля из строя, что может произойти под рабочим напряжением. Поэтому выявление повреждений защитной пластмассовой оболочки является важной задачей. Следует учесть, что определить повреждения данного вида можно только в том случае, если все муфты на трассе кабеля изолированы от земли.

1.5. Предварительное определение вида повреждения кабельных линий

В настоящее время для определения места повреждения силовых кабельных линий используются передвижные измерительные лаборатории с набором стационарно размещенного оборудования и переносных приборов. Перечень оборудования и приборов, необходимых для определения места повреждения силовых кабелей, указан в разд. 5.

После выполнения всех мер безопасности при работах на кабельных линиях (см. приложение) приступают к определению вида повреждения. С помощью омметра и мегаомметра на разземленном кабеле производят измерение сопротивления изоляции между жилами; каждой жилой и оболочкой кабеля. Данными приборами выявляются однофазные и междуфазные повреждения с сопротивлением в месте дефекта от нуля до сотен килоом. При большом сопротивлении часто не удается определить вид повреждения указанными приборами, тогда используют высоковольтную испытательную установку. Поочередно, испытывая все три жилы кабельной линии выпрямленным напряжением постоянного тока относительно оболочки кабеля, выявляют вид дефекта кабеля.

Таким способом выявляются повреждения вида: «заплывающий пробой», однофазные и междуфазные, разрывы (растяжки) кабеля, повреждения в концевых воронках.

2. ПРОЖИГАНИЕ ИЗОЛЯЦИИ СИЛОВЫХ КАБЕЛЕЙ

Основным назначением прожигания дефектной изоляции является снижение переходного сопротивления в месте дефекта, что позволяет применять известные методы как для определения расстояния до места повреждения кабеля, так и места повреждения непосредственно на трассе кабельных линий. Для эффективного определения расстояния до места повреждения и самого места повреждения требуется, чтобы переходное сопротивление в месте дефекта было в пределах от десятков ом до единиц килоом.

После снижения сопротивления в месте повреждения используется один из самых эффективных методов - акустический. В случае невозможности определения места однофазного повреждения на трассе кабельной линии акустическим методом (сильные акустические помехи, большая глубина прокладки кабеля, отсутствие документации на прокладку кабеля и т.д.) производят прожигание места повреждения с помощью силовой прожигающей установки в целях перевода однофазного повреждения в междуфазное (двухфазное). Определение места повреждения в этом случае осуществляют индукционным методом (п. 4.3).

Прожигание производят за счет энергии, выделяющейся в канале пробоя. При этом происходит обугливание изоляции в месте повреждения и снижение переходного сопротивления. Следует отметить, что прожигание также позволяет непосредственно и просто выявлять повреждения в концевых заделках и на вскрытых кабелях по нагреву, появлению дыма и запаха гари. Следует иметь в виду, что эффективный прожиг имеет место лишь до тех пор, пока значение сопротивления в месте повреждения имеет тот же порядок, что и внутреннее сопротивление прожигательной установки. Практически нельзя создать прожигательную установку, обеспечивающую достаточно высокое напряжение и малое внутреннее сопротивление. Поэтому единственно целесообразным методом прожигания является ступенчатый способ. Сущность его состоит в смене источников питания по мере снижения напряжения пробоя и сопротивления в месте повреждения. Источник питания более низкого напряжения легче сконструировать с меньшим внутренним сопротивлением. В настоящее время прожигающие установки имеют от 3 до 6 ступеней прожигания.

Прожигание может проводиться как на постоянном, так и на переменном токе. Верхние ступени прожигания выполняются на выпрямленном напряжении, а последняя ступень на переменном напряжении.

Рассмотрим три основных случая прожигания изоляции в силовых кабелях.

2.1. Прожигание изоляции кабельных муфт

В кабельных муфтах возникают повреждения, вызванные дефектом монтажа, а также воздействием климатических факторов (возникновение трещин и пустот в мастике). Данный вид повреждений выявляется при профилактических испытаниях. С помощью испытательной высоковольтной установки на поврежденной жиле кабеля поднимается напряжение до пробоя. При этом после нескольких пробоев напряжение пробоя не снижается или при сниженном напряжении электрическая прочность вновь возрастает. Такой характер процесса указывает на повреждения соединительных (и очень редко - концевых) муфт.

В соединительных муфтах часто образуются трещины, пустоты, играющие роль как бы разрядников в газовой среде. Газы образуются вследствие разложения кабельной массы под действием дуги. В момент пробоя в таких полостях давление резко повышается, способствуя гашению дуги. Кроме того, разряды по более удлиненным, чем в целом месте кабеля, путям расплавляют кабельную массу, заливая канал разряда свежей массой. Пробои в муфтах носят название «заплывающий пробой».

Если через 5 - 10 мин непрерывного повторения пробоев разрядное напряжение не снижается, прожигание следует прекратить и, зафиксировав расстояние до места повреждения методом колебательного разряда, уточнить на трассе местоположение дефектной муфты индукционно-импульсным и акустическим методами.

2.2. Прожигание изоляции кабеля

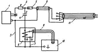
При профилактических испытаниях повреждение может быть выявлено непосредственно в кабеле в целом месте. При этом, если кабель хорошо пропитан маслом, пробои могут повторяться длительное время до 5 - 10 мин, а иногда и дольше. После многократного повторения разрядов напряжение пробоя начинает снижаться, что позволяет (при максимальном значении среднего тока потребляемой установкой) иметь повышенную частоту пробоев. Как только напряжение пробоя снизится до более низких значений, включают прожигательную установку на верхнюю ступень прожигания. После того, как произойдет осушение и обугливание изоляции, процесс непрерывного чередования заряда и разряда в кабеле переходит в устойчивое протекание тока через место повреждения с постепенным снижением переходного сопротивления. При этом как только удается снизить напряжение прожигания, необходимо переключить прожигательную установку на более низкую ступень прожигания. В процессе прожигания сопротивление в месте повреждения может увеличиться и в этом случае необходимо вернуться на более высокую ступень прожигания, чтобы добиться снижения сопротивления в месте повреждения и напряжения прожигания. На низких ступенях прожигания при больших токах в канал повреждения попадают частицы расплавленного металла как жилы, так и оболочки кабеля, что вызывает значительное снижение сопротивления в месте повреждения. При образовании сплошного металлического канала переходное сопротивление снижается до долей ома. В случае, когда необходимо перевести однофазное повреждение в междуфазное, используется схема, изображенная на рис 1.

Рис. 1. Схема подключения оборудования при переводе
однофазного повреждения в междуфазное (двухфазное):

1 - испытательная установка постоянного тока;
2 - прожигательная установка; 3 - разрядник; 4 - поврежденный кабель

С помощью прожигательной установки осуществляется прожигание изоляции поврежденной жилы А кабеля. Испытательная установка постоянного тока включена на две неповрежденные жилы и через разрядник к поврежденной жиле А. Емкость двух жил кабеля заряжается с помощью испытательной установки до напряжения пробоя разрядника, которое устанавливается равным 5 - 10 кВ, и импульс тока разряда разрушает образующийся под действием тока от прожигательной установки проводящий мостик в месте повреждения. Периодическое создание за счет тока прожигания и разрушение вследствие тока разряда емкости двух неповрежденных жил проводящего мостика увеличивает объем разрушения изоляции. Наличие напряжения от испытательной установки на неповрежденных жилах кабеля в переходном режиме увеличивает вероятность пробоя с этих жил на поврежденную. В случае пробоя становится невозможным поднять напряжение от испытательной установки, вследствие чего перестает срабатывать разрядник. Следует отметить, что не всегда удается перевести однофазное замыкание в междуфазное.

В случае, когда прожигание происходит в течение длительного времени при постоянном токе от прожигательной установки, а сопротивление в месте повреждения не снижается и составляет около 1000 - 5000 Ом, прожигание следует прекратить, так как место повреждения с отверстием в оболочке кабеля может находиться в воде. Снизить сопротивление в месте дефекта при таких повреждениях не удается.

2.3. Разрушение металлического спая (сварки) при однофазных повреждениях

Если через поврежденную жилу кабеля длительно протекал ток однофазного короткого замыкания на оболочку, то в месте повреждения возможно сваривание токоведущей жилы с экранирующей оболочкой. Разрушить место сварки прожиганием часто не удается, без чего не всегда можно определить место повреждения на трассе кабельной линии. Для разрушения места сварки нужно собрать схему посылки высоковольтной волны от заряженного конденсатора (рис. 2). Емкость конденсатора выбирается максимальной и при этом можно подключить к установке емкость неповрежденных жил кабеля. При посылке высоковольтной волны от заряженного конденсатора за счет ударных динамических усилий при импульсном разряде происходит разрушение проводящего мостика. Однако часто место сварки оказывается достаточно прочным и этот метод так же не дает результата. В этом случае для разрушения металлического спая можно использовать схему, показанную на рис. 3. Выпрямительную установку трехфазного тока подключают к поврежденной жиле кабеля на несколько секунд, в течение которых через место повреждения протекает большой ток (до 400 А), разогревающий спай в месте повреждения и разрушающий его. Но даже с помощью выпрямительной установки не всегда можно разрушить металлический спай в месте повреждения, особенно на кабелях ААБ.

Рис. 2. Схема подключения приборов при измерении
расстояния до места повреждения с переходным
сопротивлением от единиц до сотен килоом
при установке измерителя ЦР0200
и присоединительного устройства тока
в передвижной измерительной лаборатории:

1 - высоковольтная испытательная установка;
2 - зарядный резистор; 3 - цепь заземления
высоковольтной выпрямительной установки;
4 - высоковольтный конденсатор; 5 - управляемый
разрядник; 6 - присоединительное устройство тока;
7 - цепь заземления присоединительного устройства
тока и измерителя ЦР0200; 8 - соединительный кабель;
9 - высоковольтный экранированный кабель;
10 - измеритель ЦР0200; 11 - поврежденный силовой кабель

Рис.3. Схема подключения выпрямительной установки
трехфазного тока для разрушения места сварки:

1 - выключатель с токовой уставкой; 2 - выпрямители;
3 - амперметр; 4 - ограничивающий резистор

3. МЕТОДЫ ОПРЕДЕЛЕНИЯ РАССТОЯНИЯ ДО МЕСТА ПОВРЕЖДЕНИЯ КАБЕЛЬНЫХ ЛИНИЙ (ОТНОСИТЕЛЬНЫЕ МЕТОДЫ)

Методы определения расстояния от места измерения (начала кабеля) до места повреждения называются относительными методами. Относительные методы не гарантируют высокую точность определения места повреждения, но указывают зону, в которой имеется повреждение, и дают возможность использовать в этой зоне абсолютные методы, т.е. методы с помощью которых непосредственно можно определить место повреждения.

3.1. Импульсный метод

С помощью импульсного метода можно измерить полную длину кабельной линии, определить расстояние до места повреждения, имеющего переходное сопротивление менее 200 Ом, а также расстояние до разрывов (растяжек) жил кабеля.

Принцип импульсного метода заключается в том, что в поврежденную кабельную линию посылаются импульсы напряжения (зондирующие импульсы), которые, распространяясь по линии, частично отражаются от неоднородностей волнового сопротивления и возвращаются к месту, откуда они были посланы. Схема подключения измерителя с использованием импульсного метода показана на рис. 4.

Неоднородности волнового сопротивления фиксируются на экране электронно-лучевой трубки.

Рис. 4. Схема подключения измерителя неоднородностей линии
к поврежденному кабелю:

1 - измеритель неоднородностей линии P5-10, Р5-11;
2 - соединительный кабель; 3 - провод защитного заземления;
4 - поврежденный силовой кабель

Неоднородности выявляются: в муфтах, соединяющих кабели между собой, в однофазных и междуфазных повреждениях кабеля с переходным сопротивлением в месте повреждения менее 200 Ом, в растяжках жил кабеля, в конце кабельной линии.

Импульсные характеристики кабельной линии с различными видами повреждений показаны на рис. 5.

Рис. 5. Импульсная характеристика кабельной линии при:

а - измерении расстояния до обрыва или полной длины кабеля;
б - измерении расстояния до короткого замыкания в кабеле;
1 - начало кабельной линии; 2 - отражение импульса от муфты;
3 - отражение импульса от обрыва или полной длины кабельной линии

При определении расстояния до места обрыва (растяжки) или измерении полной длины кабеля отраженный сигнал от этих неоднородностей волнового сопротивления будет иметь полярность посланного зондирующего импульса, т.е. выброс будет вверх.

При коротком замыкании жилы кабельной линии отраженный сигнал от места короткого замыкания изменяет полярность посланного зондирующего импульса, т.е. выброс будет вниз. При значительных помехах (наводки от блуждающих токов) подключение измерителей осуществляется по схеме: поврежденная жила - здоровая жила.

В случае если невозможно снизить сопротивление в месте повреждения ниже 200 Ом, можно провести сравнение импульсных характеристик поврежденной и неповрежденных жил кабеля.

На тех участках импульсных характеристик, где имеются заметные различия, можно предполагать наличие повреждения. В искателях P5-10, P5-11 с помощью переключателя на электронно-лучевой трубке можно увидеть импульсную характеристику любой жилы кабеля. В искателях других модификаций (Р5-5, Р5-9) сравнение импульсных характеристик жил кабеля осуществляется переключением измерительного шланга непосредственно на жилах кабеля.

3.2. Метод колебательного разряда

При определении расстояния до однофазных мест повреждения с переходным сопротивлением в месте повреждения, равным десяткам и сотням мегаом («заплывающий пробой»), используется метод колебательного разряда.

Схема подключения приборов при определении расстояния до места «заплывающего пробоя» показана на рис. 6.

С помощью высоковольтной испытательной установки на поврежденной жиле кабеля поднимается напряжение до пробоя. Короткое замыкание в заряженной жиле кабеля приводит к появлению электромагнитных волн, которые распространяются от места пробоя в месте дефекта к началу и к концу кабельной линии. Эпюры напряжения колебательного процесса при пробое заряженной кабельной линии, снятые на зажимах кабеля, и эпюры напряжений после дифференцирования колебательного процесса входными цепями измерителя показаны на рис. 7.

Пробой на трассе кабельной линии происходит в момент времени t0 и начинает распространяться к началу линии с известной скоростью V = 160 м/мкс. В момент времени t1 волна достигает начала кабеля и запустит измеритель. Отраженная волна достигнет места пробоя в момент времени t2 и, отразившись от него, вернется к началу кабельной линии в момент времени t3 и произведет остановку измерителя. Измеряемое расстояние можно вычислить следующим образом:

На эпюре колебательного процесса при пробое кабельной линии видны выбросы в момент времени tn1 и tn2, вследствие отражения от неоднородностей волнового сопротивления, которые могут вызвать ложные срабатывания измерителя, что приведет к неправильному измерению расстояния до места пробоя. Для исключения ложных срабатываний в измерителях предусматривается плавное изменение уровня входного сигнала и введение импульсов задержки, которые исключают сигналы помех.

Рис. 6. Схема подключения приборов при измерении
расстояния до места «заплывающего» пробоя
в трехфазном кабеле:

1 - высоковольтная испытательная установка; 2 - зарядный резистор;
3 - измеритель расстояния до места повреждения в кабеле ЦР0200;
4 - соединительный кабель; 5 - провод защитного заземления измерителя ЦР0200;
6 - цепь заземления высоковольтной выпрямительной установки;
7 - провод высокого напряжения; 8 - присоединительное устройство;
9 - поврежденный силовой кабель

Рис. 7. Эпюры напряжений колебательного процесса при пробое
заряженной кабельной линии, снятые на зажимах кабеля,
и эпюры напряжений после дифференцирования
колебательного процесса входными цепями измерителя:

t0 - время начала пробоя в поврежденной жиле кабеля;
t1 - время прихода электромагнитной волны к началу кабеля;
t2 - время прихода отраженной от неоднородности
электромагнитной волны; t2 - время прихода отраженной волны
к месту пробоя; t3 - время прихода отраженной от места пробоя
электромагнитной волны к началу кабеля.

В настоящее время для измерения расстояния до места пробоя («заплывающий пробой») серийно выпускается измеритель расстояния до места повреждения кабеля ЦР0200 взамен выпускаемого ранее измерителя Щ4120.

3.3. Волновой метод

Волновой метод применяется в случае, если сопротивление в месте повреждения составляет от нуля ом до сотен килоом. На рис. 2 показана схема подключения приборов при измерении расстояния до места повреждения с переходным сопротивлением от единиц до сотен килоом при установке измерителя ЦР0200 и присоединительного устройства тока в передвижной измерительной лаборатории. Расстояние до места повреждения определяется следующим способом.

От высоковольтной выпрямительной установки через зарядный резистор заряжается конденсатор. При пробое или замыкании (если разрядник управляемый) разрядника в линию посылается высоковольтная электромагнитная волна от заряженного конденсатора, которая создает пробой в месте повреждения кабельной линии, что вызывает волновой колебательный процесс в цепи конденсатор-линия.

При достижении электромагнитной волной, посланной от конденсатора, места повреждения произойдет пробой в случае, если сопротивление в месте повреждения не равно нулю ом, после чего отраженный от повреждения фронт волны вернется к месту посылки-конденсатору, отразится от него и вернется к месту повреждения. В случае, если сопротивление в месте повреждения близко к нулю, пробоя не произойдет и электромагнитная волна будет отражаться от короткого замыкания. Этот процесс будет продолжаться до тех пор, пока за счет потерь амплитуда электромагнитной волны не затухнет.

На эпюрах (рис. 8) показаны импульсы напряжения, полученные на выходе присоединительного устройства при пробое в месте повреждения.

Рис. 8. Эпюры тока в цепи конденсатора (С - рис. 2)
и эпюры напряжения на выходе присоединительного устройства:

t0 - момент времени посылки высоковольтной волны от заряженного
конденсатора; ∆Т - задержка по времени пробоя в месте повреждения;
t1, t2, t3, t4 … - момент времени прихода импульсов тока к началу кабеля,
отраженных от места повреждения

На эпюрах видно, что интервал времени t0 - t1 между посланным импульсом и его первым отражением не равен интервалу времени t1 - t2 между импульсами первого и второго отражения волны. Это происходит вследствие того, что пробой в месте повреждения кабеля происходит с задержкой по времени ∆Т.

Время ∆Т может меняться в зависимости от сопротивления в месте повреждения, от влажности, от искрового промежутка, от крутизны фронта падающей волны и т.д.

Следовательно, для того, чтобы измерить точно расстояние до места повреждения следует измерить временной интервал t1 - t2 или t2 - t3 или t3 - t4 и т.д. В случае, если сопротивление в месте повреждения близко к нулю и пробоя в месте дефекта не происходит, можно измерить любой временной интервал между отраженными импульсами (t0 - t1; t1 - t2 и т.д.).

В кабельных линиях могут иметься значительные неоднородности волнового сопротивления по длине линии, вызванные соединением кабелей различных типов и сечений, а также соединительными муфтами. Такие неоднородности вызывают дополнительные отражения электромагнитных волн, что приводит к ложным измерениям.

Ложные измерения вследствие таких помех могут быть исключены путем регулируемого уменьшения чувствительности прибора и путем введения регулируемых по времени импульсов задержки срабатывания схемы прибора как в цепи пуска прибора (в интервале времени t0 - t1), так и в цепи останова прибора (в интервале времени t1 - t2).

Для определения этих видов повреждений применяется измеритель расстояния до места повреждения кабеля ЦР0200, использующий волновой метод и обладающий вышеперечисленными возможностями.

3.4 Петлевой метод

При определении места повреждения защитной пластмассовой изоляции используется петлевой метод. Схема подключения приборов при использовании петлевого метода показана на рис. 9. Необходимым условием для определения расстояния до места повреждения пластмассовой защитной оболочки является снятие заземления с концевых воронок и полная уверенность в том, что все муфты, установленные по трассе кабеля, изолированы от земли. В противном случае применить петлевой метод невозможно. Схема работает следующим образом.

Переключатель устанавливается в положение 1. Ток от генератора протекает по цепи: экранирующая оболочка кабеля (длина lX), сопротивление в месте повреждения и заземленный вывод генератора.

При этом с помощью вольтметра производят измерение напряжения на участке lX (U1) и показания его записывают. Далее переключатель устанавливают в положение 2. При этом ток от генератора будет протекать по цепи: неповрежденная жила кабеля, экранирующая оболочка кабеля (участок L - lX), сопротивление в месте повреждения и заземленный вывод генератора. С помощью вольтметра производят измерение падения напряжения на участке L - lХ (U2).

Составляется уравнение

откуда

Точность определения расстояния до места повреждения пластмассовой изоляции данным методом невелика и составляет около ±15 % измеряемой длины.

Рис. 9. Схема подключения приборов и установки закороток
при использовании петлевого метода:

1 - генератор постоянного тока; 2 - измерительный вольтметр;
3 - алюминиевая оболочка кабеля; 4 -пластмассовая оболочка кабеля;
5 - место повреждения пластмассовой оболочки кабеля; 6 - переключатель

4. МЕТОДЫ ОПРЕДЕЛЕНИЯ МЕСТА ПОВРЕЖДЕНИЯ НА ТРАССЕ КАБЕЛЬНОЙ ЛИНИИ (АБСОЛЮТНЫЕ МЕТОДЫ)

4.1. Акустический метод

Акустический метод основан на прослушивании над местом повреждения кабельной линии звуковых колебаний, вызванных искровым разрядом в канале повреждения.

Акустический метод практически универсален и во многих кабельных сетях является основным абсолютным методом. Им можно определять повреждения различного характера: однофазные и междуфазные замыкания с различными переходными сопротивлениями, обрывы одной, двух или всех жил. В отдельных случаях возможно определение нескольких повреждений на одной кабельной линии.

Искровые разряды, получаемые в месте повреждения кабеля, образуются двумя способами.

При «заплывающем пробое», который обнаруживается при профилактических испытаниях, повреждение, как правило, бывает в муфтах. Сопротивление в месте повреждения большое - единицы и десятки мегаом. С помощью испытательной установки постоянного тока (см. рис. 6) в поврежденной жиле поднимается напряжение (не более 5Uном, где Uном - рабочее напряжение кабеля). Как только в месте повреждения происходит пробой, определяют расстояние до места повреждения с помощью метода колебательного разряда (п. 3.2). После первого пробоя сопротивление в поврежденной жиле кабеля восстанавливается и напряжение от испытательной установки постоянного тока возрастает опять до напряжения пробоя. Такая периодичность пробоев может продолжаться длительное время. В зоне измеренного расстояния до места повреждения оператор, передвигаясь вдоль трассы кабельной линии, четко фиксирует акустические разряды в месте повреждения.

При замыканиях, имеющих переходное сопротивление в месте повреждения от единиц ом до десятков килоом, собирается схема, показанная на рис. 2. С помощью высоковольтной установки постоянного тока производится зарядка конденсатора, после чего через разрядник (разрядник может быть как управляемый, так и неуправляемый - воздушный) высоковольтная волна посылается в поврежденную жилу кабеля, в месте повреждения которой происходит пробой, вызывающий акустический сигнал. В передвижной измерительной лаборатории имеется две группы высоковольтных конденсаторов. Одна группа на рабочее напряжение до 5 кВ при емкости конденсаторов до 200 мкФ (низковольтная акустика), другая группа на рабочее напряжение до 30 кВ при емкости конденсаторов до 5 мкФ (высоковольтная акустика). Установки для заряда конденсаторов первой группы имеют большую мощность, которая необходима для быстрой зарядки конденсаторов большой емкости (единицы секунд). Для зарядки второй группы конденсаторов применяют испытательные установки постоянного тока. Если при работе от первой группы конденсаторов невозможно создать пробой вследствие большого сопротивления в месте повреждения, то необходимо переключить схему и работать от второй группы конденсаторов. Оператор, перемещаясь вдоль трассы кабельной линии в предполагаемой зоне повреждения, измеренной импульсным или волновым методом, производит измерение следующим способом.

При использовании кабелеискателя, например, КАИ-80, имеющего один канал усиления, сигнал от акустического преобразователя усиливается приемником и поступает на стрелочный индикатор и головные телефоны. Передвигаясь по трассе кабельной линии, оператор прослушивает сигналы с помощью головных телефонов и только в месте непосредственного повреждения кабеля, когда акустические сигналы четко фиксируются, необходимо с помощью стрелочного индикатора выявить на трассе точку с максимальным отклонением стрелки, где находится повреждение. При использовании кабелеискателя, например, КАИ-90, имеющего два канала усиления (один для усиления сигналов с акустического преобразователя, а другой для усиления сигналов, наведенных в индукционном преобразователе от поля электромагнитной волны), поиск осуществляется следующим образом.

При перемещении вдоль кабельной линии сигнал, наведенный в индукционном преобразователе от электромагнитной волны, поступает через усилительный тракт приемника на стрелочный индикатор, а сигнал с акустического преобразователя поступает через свой усилительный тракт на головные телефоны. В результате этого оператор четко знает о наличии пробоя в месте повреждения, не прослушивая акустического сигнала, продолжает передвигаться по трассе кабельной линии к месту повреждения. В зоне места повреждения, когда становится слышен акустический сигнал в головных телефонах, следует перейти в режим акустического поиска. При этом акустический сигнал будет поступать через усилительный тракт приемника КАИ-90 как на головные телефоны, так и на стрелочный индикатор, по которому при максимальном его отклонении можно найти точное место повреждения. При определении места растяжки (разрыва) жил в кабеле высоковольтную испытательную установку постоянного тока подключают поочередно к одной из жил или сразу ко всем трем жилам кабеля (рис. 10). При подъеме испытательного напряжения до 5Uном за счет ослабленной изоляции возникает пробой в месте разрыва между одной из жил и оболочкой кабеля. В случае, если пробой в месте повреждения не происходит, необходимо установить закоротку на дальнем конце кабеля между всеми жилами и оболочкой кабеля. В этом случае при поднятии испытательного напряжения пробой происходит между разрывом жил кабеля. В обоих случаях место повреждения находится акустическим методом.

Рис. 10. Схема подключения высоковольтной испытательной
установки при растяжении жил в кабеле:

1 - высоковольтная испытательная установка;
2 - поврежденный кабель; 3 - закоротка
между жилами и оболочкой кабеля

4.2. Индукционно-импульсный метод

Индукционно-импульсный метод используется при определении места повреждения вида «заплывающий пробой» на трассе кабельной линии. Определение и указание места пробоя в кабеле производится методом контроля направления распространения начального фронта электромагнитных волн, возникших в месте пробоя. Так как при пробое возникают электромагнитные волны, направленные от места повреждения к концам кабельной линии, то, следовательно, возникшие волны имеют разные направления распространения по отношению к месту повреждения кабеля. Место на трассе кабельной линии, в котором происходит изменение направления начального фронта волны, соответствует месту повреждения.

Для определения места «заплывающего пробоя» кабельной линии к поврежденной жиле кабеля подключают высоковольтную установку и плавно поднимают постоянное напряжение до обеспечения периодических пробоев в кабеле. Методом колебательного разряда производят измерение расстояния до места повреждения.

Поиск места повреждения в найденной зоне производится индукционно-импульсным кабелеискателем КИИ-83 или КИИ-89, переносимым вдоль трассы при создании в линии периодических пробоев.

При каждом пробое в линии в индукционном преобразователе (датчике) индуктируется напряжение, которое подводится к кабелеискателю. Кабелеискатель определяет полярность начального фронта индуктируемого напряжения и фиксирует его знак (плюс или минус). Определенный знак полярности указывается стрелочным измерительным прибором кабелеискателя в течение времени, достаточного для производства отсчета.

Если место повреждения будет пройдено, то прибор будет фиксировать другой знак полярности, что является критерием для возвращения назад и точного определения места повреждения кабеля.

Кабелеискатели КИИ-83 и КИИ-89 позволяют однозначно определить, в каком направлении следует вести поиск вдоль трассы линии, чтобы приблизиться к месту повреждения. Это исключает производство ошибочных действий оператора. На трассе кабельной линии в зоне предполагаемого места повреждения (при изменении знака показывающего прибора) целесообразно для более точного определения места повреждения провести измерения акустическим методом.

4.3. Индукционный метод

Индукционный метод определения места повреждения основан на принципе улавливания магнитного поля над кабелем, по которому пропускается ток от генератора звуковой частоты. Частота тока от 1000 до 10000 Гц. Метод обеспечивает высокую точность определения места повреждения и имеет широкое распространение.

Индукционным методом можно определить:

трассу кабельной линии;

глубину прокладки кабельной линии;

искомый кабель в пучке кабелей;

междуфазные повреждения кабельной линии;

однофазные повреждения кабеля.

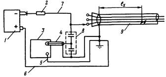
4.3.1. Определение трассы кабельной линии

При определении трассы кабельной линии (рис. 11) генератор звуковой частоты включается по схеме фаза-земля.

При использовании частоты 1000 Гц от генератора (рис. 11, а) на дальнем конце кабельной линии устанавливается закоротка между жилой и оболочкой кабеля. При использовании частоты 10000 Гц от генератора (pиc. 11, б) установка закоротки на дальнем конце кабеля не обязательна. Полезный сигнал будет слышан за счет емкостного тока, протекающего через распределенную емкость кабеля CK.

Рис. 11. Схема подключения генератора при определении
трассы и глубины прокладки кабельной линии:

а - схема определения трассы кабельной линии на частоте 1000 Гц;
б - схема определения трассы кабельной линии на частоте 10000 Гц;
в - схема определения трассы кабельной линии при включении генератора
на частоту 1000 Гц или 10000 Гц между двумя жилами кабеля; г - ЭДС,
наводимая в горизонтально расположенном индукционном преобразователе
при перемещении его вправо и влево от оси кабеля; д - ЭДС, наводимая
в вертикально расположенном индукционном преобразователе
при перемещении его вправо и влево от оси кабеля; е - расположение
индукционного преобразователя при определении глубины
прокладки кабельной линии; 1 - генератор; 2 - кабельная линия;
3 - закоротка; 4 - распределенная емкость кабеля (СК)

При определении трассы кабельной линии за счет токов растекания сигнал, который наводится в индукционном преобразователе (ИП) и усиливается приемником, будет очень хорошо слышен в головных телефонах. Оператор, передвигаясь вдоль трассы кабельной линии при горизонтально расположенном индукционном преобразователе (рис. 11, г) [параллельно плоскости земли и перпендикулярно кабельной линии], слышит максимальный сигнал в головных телефонах непосредственно над кабелем, а при перемещении преобразователя вправо или влево от оси кабеля сигнал будет ослабевать. При вертикально расположенном индукционном преобразователе (рис. 11, д) оператор слышит в головных телефонах над кабелем слабый сигнал, который усиливается при перемещении преобразователя вправо или влево от трассы кабельной линии. Таким образом, при передвижении по направлению максимального (при горизонтально расположенном ИП) или минимального (при вертикально расположенном ИП) сигнала находят трассу кабельной линии.

Иногда вследствие разрывов оболочки кабеля в муфтах ток от генератора протекает по оболочкам соседних кабелей, находящихся под рабочим напряжением. При этом минимум звучания получается над тем кабелем, по которому течет ток растекания. Вследствие этого трасса кабельной линии будет определена неправильно. В этом случае для исключения ложного определения трассы кабельной линии генератор включается между двумя жилами кабеля (рис. 11, в ). Оператор, перемещаясь по трассе кабельной линии, четко прослушивает максимумы и минимумы звучания сигналов в головных телефонах, вызванные шагом скрутки кабеля (шаг скрутки в силовых кабелях может изменяться от 0,5 до 1,5 м в зависимости от сечения жил кабеля).

4.3.2. Определение глубины прокладки кабельной линии

Для определения глубины прокладки кабельной линии используется та же схема подключения генератора, что и для определения трассы кабеля. В месте, где требуется определить глубину прокладки кабеля, необходимо точно определить трассу кабельной линии при вертикальном расположении оси индукционного преобразователя (рис. 11, е). Затем индукционный преобразователь с помощью фиксирующего устройства установить под углом 45° к плоскости земли. Перемещая преобразователь перпендикулярно трассе, находят точку на поверхности земли, в которой пропадает звучание сигнала в головных телефонах. Расстояние от этой точки до трассы равно глубине залегания кабеля.

4.3.3. Определение искомого кабеля в пучке кабелей

После проведения работ по раскопке траншей в зоне предполагаемого места повреждения необходимо (с точки зрения техники безопасности) определить поврежденный кабель в пучке других кабелей, находящихся под рабочим напряжением. Для определения искомого кабеля генератор включают на частоте 1000 Гц (рис. 11, в) между двумя неповрежденными жилами кабеля, которые закорочены на противоположном конце перемычкой.

В месте раскопки индукционный преобразователь устанавливают в вертикальное положение и, перемещая его перпендикулярно расположенным кабелям, находят искомый кабель по частоте тока и резкому изменению силы звучания сигнала в головных телефонах по обеим сторонам найденного кабеля. Для более точного определения искомого кабеля в пучке необходимо применять накладную индукционную рамку, которая подключается к входу кабелеискателя. Вращая ее вокруг очищенного от земли искомого кабеля, получают в головных телефонах два максимума и два минимума сигнала частоты 1000 Гц.

4.3.4. Определение места междуфазного повреждения кабельной линии

Междуфазные повреждения кабельных линий, как правило, получаются из однофазных повреждений путем разрушения изоляции неповрежденной жилы. При трудности определения места однофазного повреждения (плохая слышимость при акустическом ударе, нет четкого изменения сигнала при определении однофазного повреждения индукционным методом, нет четкой привязки по длине кабельной линии и т.д.) производят его перевод в междуфазное повреждение с помощью прожигательной установки (разд. 2). Следует учесть при прожигании, что сопротивление между жилами и оболочкой или между двумя жилами должно быть близким к нулю. В случае, если в месте замыкания двух жил сопротивление составит единицу ом и более, на трассе кабельной линии можно получить ошибку при определении места повреждения особенно на частоте 10000 Гц из-за емкостного тока, который будет протекать за местом повреждения. При этом по трассе кабельной линии за местом повреждения будут прослушиваться сигналы в головных телефонах от шага скрутки. После подготовки поврежденного кабеля и измерения расстояния до места повреждения с помощью приборов, использующих импульсный метод, генератор подключают к двум поврежденным жилам кабеля (рис. 12, а).

После подключения генератора и согласования нагрузок можно производить работы по отысканию места повреждения на трассе кабельной линии.

Рис. 12. Определение места междуфазного повреждения
индукционным методом:

а - схема подключения генератора звуковой частоты:
1 - генератор звуковой частоты; 2 - поврежденный кабель;
3 - место междуфазного повреждения кабеля;
б - кривая изменения напряженности электромагнитного поля
по трассе кабеля с междуфазным замыканием жил
(остаточное сопротивление в месте повреждения десятые доли ома):
d - шаг скрутки жил кабеля; сd на участке расположения муфт;
в - трасса прокладки поврежденного кабеля

При такой схеме подключения от генератора до места повреждения протекает пара токов, которая создает в кабеле магнитное поле. При перемещении вдоль кабельной линии (до места повреждения) это магнитное поле из-за наличия скрутки жил поворачивается вокруг оси кабеля, перемещаясь по спирали. Благодаря этому ЭДС, наводимая в индукционных преобразователях и соответственно в головных телефонах, будет иметь минимальное и максимальное значения. Расстояние между максимумами и минимумами определяется шагом скрутки и может изменяться от 0,5 до 1,5 м. Над местом междуфазного повреждения при малом сопротивлении между жилами слышимость принимаемого сигнала увеличивается, а за местом повреждения сигнала от шага скрутки практически не слышно. При перемещении над кабелем в месте расположения муфты длина интервала с максимальным звучанием увеличивается, при этом слышимость сигнала будет выше за счет большого расстояния между жилами в муфте (рис. 12, б). По этим признакам определяется расположение муфты кабеля. При передвижении по трассе кабельной линии слышимость принимаемого сигнала может меняться из-за изменения глубины (рис. 12, в) прокладки кабеля (при этом принимаемый сигнал будет плавно изменять свою слышимость вплоть до исчезновения); слышимость меняется, если кабель проложен через коммуникации или проезжие магистрали в металлической трубе (при этом на отрезке прокладки кабеля в металлической трубе слышимость сигнала от шага скрутки прекращается сразу). Следует указать, что при прохождении кабельной линии по трассе через участки с различными конструкциями кабелей (например, кабель АСБ соединен с помощью муфты с кабелем ААБ) ЭДС, наводимая в индукционном преобразователе, будет разная: над кабелем ААБ она будет меньше, чем над кабелем АСБ или СБ. Это происходит вследствие того, что кабель ААБ имеет лучшее экранирование. Уменьшение сигнала после муфты создает впечатление, что место повреждения найдено. Чтобы избежать ошибки, следует после уменьшения сигнала увеличить чувствительность приемника и прослушать зону кабельной линии с пониженным сигналом. Если в головных телефонах прослушиваются максимумы и минимумы принимаемого сигнала, то повреждение следует искать дальше по трассе кабельной линии. При работе в зоне сильных электромагнитных помех, вызванных токами промышленной частоты 50 Гц (воздушные линии, трансформаторные подстанции, действующие кабельные линии и т.д.), следует перейти работать на частоту 10000 Гц, при этом влияние поля частоты 50 Гц будет уменьшено.

4.3.5. Определение однофазных повреждений кабеля (метод «аномалии нуля»)

Метод «аномалии нуля» используется в тех случаях, когда другими методами невозможно определить место однофазного повреждения, например, из-за большой глубины залегания кабеля, из-за сильных акустических помех и т.д., а также невозможности перевести однофазное повреждение в междуфазное. Этим методом можно определить место повреждения примерно в 50 % случаев.

При использовании данного метода с помощью прожигательной установки стремятся получить сопротивление в месте повреждения несколько десятков ом, но нужно при этом не приварить жилу к оболочке кабеля. В отдельных случаях методом «аномалии нуля» можно определить однофазные повреждения, имеющие сопротивление в месте дефекта, близкое к нулю («глухая земля»).

Генератор на частоте 1000 или 10000 Гц подключается к поврежденной жиле и оболочке кабеля. Оператор, передвигаясь по трассе кабельной линии в зоне места повреждения, с вертикально расположенным индукционным преобразователем слышит в головных телефонах минимальный сигнал. Вправо или влево от трассы кабельной линии сигнал возрастает. С помощью ручки регулировки чувствительности индикатора установить точно над трассой кабельной линии минимальное показание индикатора. Его стрелка должна быть в диапазоне, не превышающем 20 % длины шкалы. При перемещении точно над трассой кабельной линии, над местом повреждения произойдет резкое увеличение показания индикатора, при этом слышимость сигнала в головных телефонах не изменится. После прохода места повреждения показания индикатора будут такими же, как и до места повреждения. При использовании данного метода следует точно знать расположение соединительных муфт, так как они, как правило, дают ложное увеличение сигнала. Увеличение сигнала может быть и в неповрежденной части кабельной линии, при этом следует пройти дальше по линии, где могут также чередоваться увеличения и уменьшения сигналов, которые измеряются индикатором прибора. В этом случае повреждение находится в последней точке увеличения сигнала.

4.4. Определение места повреждения в изолирующей пластмассовой наружной оболочке кабеля

Место повреждения в изолирующей пластмассовой наружной оболочке кабеля можно определить контактным методом (метод шагового потенциала) только в случае, если все муфты и концевые воронки не связаны с землей (не заземлены) - рис. 13. Расстояние до места повреждения пластмассовой оболочки определяется петлевым методом.

Рис. 13. Схема подключения генератора постоянного,
импульсного или переменного тока при
потенциальном методе и изменение показания прибора
по трассе кабельной линии:

1 - генератор; 2 - экранирующая оболочка кабеля;
3 - изолирующая пластмассовая оболочка кабеля

Генератор постоянного, переменного или импульсного тока включается между экранирующей оболочкой и цепями заземления, и оператор должен начинать измерения с точки трассы, заведомо находящейся до места повреждения. С помощью зондов (контактные стержни при использовании генератора постоянного тока, контактные пластины при включении генератора переменного или импульсного тока), разнесенных между собой на расстоянии от 50 до 100 см, оператор производит измерение (гальванометром на постоянном токе, милливольтметром на переменном токе и импульсным вольтметром при импульсном токе) разности потенциалов на поверхности земли, перемещаясь вдоль трассы кабельной линии. До места повреждения стрелки измерительных приборов будут отклоняться в одну сторону, за местом повреждения в другую сторону, а непосредственно в месте повреждения отклонения стрелки от среднего положения не будет. Прибор для определения места повреждения в изолирующей пластмассовой наружной оболочке кабеля разработан во ВНИИЭ.

5. ОБОРУДОВАНИЕ И ПРИБОРЫ, НЕОБХОДИМЫЕ ДЛЯ ОПРЕДЕЛЕНИЯ МЕСТА ПОВРЕЖДЕНИЯ СИЛОВЫХ КАБЕЛЕЙ

5.1. Испытательная установка постоянного тока с плавным изменением напряжения от 0 до 70 кВ.

5.2. Прожигательная установка постоянного тока с плавным и ступенчатым переключением выходного напряжения. Максимальное напряжение прожигания 10 кВ.

5.3. Установка для посылки высоковольтной волны от заряженного конденсатора. Емкость конденсатора переключается от 5 до 200 мкФ. Максимальное выходное напряжение при емкости конденсатора 5 мкФ равно 30 кВ. Максимальное выходное напряжение при емкости конденсатора 200 мкФ равно 5 кВ.

5.4. Генератор звуковой частоты 1000 Гц и 10000 Гц с выходной мощностью от 200 до 500 Вт.

5.5. Измеритель неоднородности линии Р5-9, P5-10, P5-11.

5.6. Измеритель расстояния до места повреждения кабеля ЦР0200 или Щ4120.

5.7. Комплекс акустического и индукционного кабелеискателя КАИ-80, ГК-80 или КАИ-90, ГК-90.

5.8. Комплект аппаратуры КИИ-83 или КИИ-89.

5.9. Мегаомметр Ф4100.

5.10. Омметр.

5.11. Управляемый или неуправляемый разрядник.

Приложение

УКАЗАНИЕ МЕР БЕЗОПАСНОСТИ

1. Введение

При работе на кабеле должны соблюдаться требования «Правил техники безопасности при эксплуатации электроустановок» (М.: Энергоатомиздат, 1987).

2. Требования к составу и персоналу бригады

2.1. Бригада, производящая испытания, должна состоять не менее чем из двух человек: производителя работ с квалификационной группой по ТБ не ниже IV и члена бригады с квалификационной группой по ТБ не ниже III.

2.2. Бригада, производящая отыскание места повреждения кабеля индукционным и акустическим методами, должна состоять не менее чем из трех человек, так как один член бригады (измеритель) работает на трассе кабеля, а работать на установке должны два человека - производитель работ и один член бригады. Производитель работ должен иметь не ниже IV квалификационной группы по ТБ, а члены бригады - не ниже III квалификационной группы.

2.3. Бригада, производящая отыскание места повреждения кабеля только с помощью приборов Р5-5, Р5-8, Р5-9, P5-10 без использования повышенного напряжения, может состоять из двух человек: производителя работ - IV квалификационная группа по ТБ и члена бригады - III квалификационная группа по ТБ.

2.4. Персонал, производящий испытания или отыскание места повреждения, должен иметь специальную подготовку и пройти проверку знаний правил испытаний в объеме разд. 15 «Испытания и измерения» «Правил техники безопасности при эксплуатации электроустановок» и иметь соответствующую запись в удостоверении.

Производитель работ, кроме того, должен для приобретения практического опыта пройти стажировку в течение одного месяца под контролем опытного работника.

2.5. Персонал, выставляемый в качестве охраны для предотвращения приближения посторонних лиц к испытательной установке, соединительным проводам и испытываемому оборудованию, должен иметь не ниже II квалификационной группы по ТБ.

3. Требования к испытательным и измерительным установкам

3.1. Для испытания и отыскания мест повреждения кабельных линий должны использоваться передвижные испытательные лаборатории.

При невозможности использования передвижной лаборатории (невозможно подъехать к месту испытания на ТЭЦ и т.п.) допускается использование временных переносных установок.

3.2. Присоединение испытательной установки к сети напряжением 380/220 В должно производиться через коммутационный аппарат с видимым разрывом цепи или через штепсельную вилку, расположенные на месте управления установкой.

3.3. Коммутационный аппарат должен быть оборудован стопорным устройством или между подвижными и неподвижными контактами аппарата должна быть установлена изолирующая прокладка.

3.4. В передвижных или переносных испытательных установках рабочее место оператора должно быть отделено ограждением от части установки выше 1000 В.

3.5. Дверь отсека с частью установки выше 1000 В должна быть снабжена блокировкой, обеспечивающей снятие напряжения в случае открытия двери и невозможность подачи напряжения при открытых дверях.

3.6. На рабочем месте оператора должна быть раздельная световая сигнализация о включении напряжения до и выше 1000 В.

3.7. Передвижные установки должны быть оснащены световой сигнализацией, действующей, когда вывод высокого напряжения находится под напряжением.

3.8. Для получения выпрямленного тока повышенного напряжения должны применяться схемы с твердыми выпрямителями.

3.9. Эксплуатировать кенотронные испытательные установки следует согласно «Типовой инструкции по технике безопасности для персонала, обслуживающего кенотронные установки» (М.: СЦНТИ Энергонот ОРГРЭС, 1972), предусматривающей меры защиты обслуживающего персонала от вредного влияния рентгеновского излучения.

3.10. Сечение медного провода, применяемого в испытательных схемах для заземления, должно быть не менее 4 мм2, кроме того корпус передвижной установки должен быть заземлен отдельным проводом сечением не менее 10 мм2.

В переносных временных испытательных установках должно быть предусмотрено заземление всех составных частей медным проводом сечением не менее 4 мм2.

3.11. Присоединение заземляющего провода установок к контуру заземления должно осуществляться болтовым соединением или посредством струбцины.

3.12. Испытываемое оборудование, испытательные установки и соединительные провода между ними должны быть ограждены щитами, канатами и т.п. с вывешиванием плакатов: «Стой! Высокое напряжение!», обращенных лицевой стороной наружу.

3.13. При использовании временных переносных испытательных установок необходимо соблюдать следующие требования:

рабочее место оператора должно быть отделено от части установки с напряжением выше 1000 В временным ограждением с помощью щитов, канатов и т.п. с вывешиванием на них плакатов «Стой! Высокое напряжение!»;

расстояние от частей установки, находящихся под испытательным напряжением, до ограждения, отделяющего рабочее место оператора, должно быть не менее указанных в таблице.

Минимальные допустимые расстояния от токоведущих частей до временных ограждений

Напряжение электроустановки, кВ

Расстояние, м

6 - 35

0,6

60 - 110

1,0

220

2,0

часть установки с напряжением выше 1000 В должна находиться с одной стороны от оператора, а именно перед его рабочим местом так, чтобы оператор имел возможность видеть непосредственно всю установку;

запрещается расположение части установки с напряжением выше 1000 В сзади или сбоку от оператора;

должен быть обеспечен свободный выход с рабочего места оператора в свободную зону;

кроме того должны быть выполнены требования пп. 3.2; 3.3; 3.6; 3.8; 3.9; 3.10; 3.11 настоящего приложения.

4. Требования техники безопасности к проведению работ на кабеле

4.1. При работах на кабеле, противоположный конец которого расположен в запертой камере, ячейке РУ или в помещении, на дверях или ограждении этой камеры, ячейки РУ или помещения должен быть вывешен плакат «Стой! Высокое напряжение!». Если двери или ограждение не заперты либо работы производятся на ремонтируемом кабеле с разделанными на трассе концами, то помимо вывешивания плакатов у дверей, ограждений и у разделанных концов кабеля должна быть выставлена охрана из включенных в состав бригады работников или дежурного персонала. Лица, несущие охрану, обязаны находиться вне ограждения и должны предотвращать приближение лиц к охраняемому оборудованию.

4.2. Лица, несущие охрану испытываемого оборудования, должны считать это оборудование находящимся под напряжением. Производитель работ должен убедиться в том, что лица, назначенные для охраны, находятся на постах и извещены о начале работы. Покинуть пост эти лица могут только по разрешению производителя работ.

4.3. Снимать наложенные в электроустановке заземления, препятствующие проведению испытаний, и накладывать их снова можно только по указанию лица, руководящего испытанием, после заземления вывода высокого напряжения испытательной установки.

4.4. При сборке испытательной схемы прежде всего должно быть выполнено защитное и рабочее заземления испытательной установки и, если требуется, защитное заземление жил кабеля. При испытании кабельных линий 110 и 220 кВ следует заземлить соседние фазы и кабели, на которых нет напряжения.

4.5. Испытывать или прожигать кабель нужно со стороны пунктов, имеющих заземляющие контуры. Проведение этих работ при отсутствии заземляющего контура допускается в исключительных случаях с разрешения руководства предприятия.

4.6. При необходимости использовать винтовые заземлители или естественные заземлители - оболочки кабелей, опоры BЛ и т.п. требуется провести контрольное измерение сопротивления растеканию тока измерителем заземления.

Заземление считается годным, если значение сопротивления не превышает 30 Ом.

4.7. Перед присоединением испытательной установки к сети 380/220 В на вывод высокого напряжения установки должно быть наложено заземление.

4.8. Присоединять соединительный провод к жилам кабеля и отсоединять его разрешается только по указанию лица, руководящего работой, только после заземления жил кабеля, которое может быть выполнено включением заземляющих ножей или наложением переносных заземлений, в том числе специальных лабораторных, имеющих изолирующие рукоятки.

4.9. Перед подачей напряжения производитель работ обязан проверить правильность сборки схемы, надежность рабочих и защитных заземлений, все ли члены бригады находятся на указанных местах, удалены ли посторонние лица и можно ли подавать напряжение на кабель. Предупредить бригаду о подаче напряжения на кабель и, убедившись, что предупреждение услышано всеми членами бригады, снять заземление с вывода высоковольтной установки и подать на нее напряжение 380/220 В.

4.10. С момента снятия заземления вся испытательная установка, включая испытываемый кабель и соединительные провода, должна считаться под напряжением и производить какие-либо пересоединения в испытательной схеме и на испытываемом кабеле запрещается.

4.11. При использовании передвижной лаборатории запрещается вход в установку и выход из нее после подъема напряжения, а также прикосновение к кузову людей, стоящих на земле.

4.12. После окончания испытаний производитель работ должен снизить напряжение испытательной установки до нуля, отключить установку от сети 380/220 В, разрядить кабель и установку через разрядное устройство, представляющее собой штангу с добавочным резистором или установленные на заземляющем ноже в передвижной лаборатории резисторы. После этого производитель работ должен наложить заземление на установку и испытываемый кабель и сообщить об этом бригаде. Затем можно производить пересоединение на кабеле и в испытательной установке, а в случае полного окончания испытаний отсоединять установку и снимать ограждения.

4.13. При измерении мегаомметром сопротивления изоляции жил кабеля соединительные провода должны накладываться с помощью изолирующих держателей (штанг). В электроустановках выше 1000 В, кроме того, нужно пользоваться диэлектрическими перчатками.

После окончания измерения с проверяемого кабеля нужно снять заряд посредством наложения заземления.

Измерять сопротивление изоляции мегаомметром разрешается одному лицу, имеющему III группу по ТБ. В тех случаях, когда это измерение входит в содержание работ, выполняемых по наряду или распоряжению, оговаривать его в наряде или распоряжении не требуется.

4.14. При работе на кабеле запрещается:

работать на кабеле во время его прожигания или испытания;

при прожигании кабеля находиться в кабельном колодце; в туннелях и коллекторах допускается нахождение людей только на участках между двумя открытыми входами;

применять силовые трансформаторы или другие мощные источники переменного или постоянного тока для прожигания, разрушения «глухого» замыкания на землю и т.п., если поврежденный кабель находится в кабельном сооружении;

применять жидкостные реостаты без ограждения их токоведущих частей.

Список использованной литературы

1. ПРАВИЛА техники безопасности при эксплуатации электроустановок. -М.: Энергоатомиздат, 1987.

2. УКАЗАНИЕ о мерах безопасности при отыскании мест повреждения и испытаниях кабельных линий высокого напряжения 315.00.00.000 СКТБ ВКТ.

3. В.С. ДЕМЕНТЬЕВ, В.К. СПИРИДОНОВ, Г.М. ШАЛЫТ. Определение места повреждения силовых кабельных линий. - M. - Л.: Госэнергоиздат, 1962.

4. Г.М. ШАЛЫТ. Определение мест повреждения в электрических сетях. - М.: Энергоатомиздат, 1982.