Меню
Навигация
Novatika
Бесплатное обучение
Первая линия

Телекоммуникации. Электропитание оборудования сети доступа

Стандарт устанавливает основные принципы электропитания телекоммуникационного оборудования в сетях доступа и содержит следующие требования к системам электропитания: - характеристики входных и выходных интерфейсов блоков питания; - способы резервирования телекоммуникационного оборудования, включающего в свой состав блоки питания; - управленческие данные, необходимые, чтобы гарантировать функционирование телекоммуникационного оборудования и обслуживание блоков питания. Стандарт принимает во внимание особенности сетевого оборудования доступа, для которого варианты установки и дизайна оборудования электропитания и блоков питания отличаются от оборудования телекоммуникационного центра. Стандарт определяет принципы организации электропитания всех типов оборудования сети доступа, работающего по медным жилам, оптоволокну или радиосети, расположенного вне телекоммуникационных центров. Сеть доступа определена как часть телекоммуникационной сети, которая расположена между оконечным оборудованием, установленным у абонента, и коммутационным оборудованием телекоммуникационного центра. На оконечное оборудование, расположенное у абонента, и коммутационное оборудование телекоммуникационного центра действие стандарта не распространяется. Стандарт описывает различные варианты электропитания телекоммуникационного оборудования: - питание оборудования от местного источника; - дистанционное питание оборудования из телекоммуникационного центра по медной паре; - питание группы оборудования от общего источника; - обратное питание или обратную архитектуру питания, которая может обеспечивать электропитание оборудования сети доступа, такого как ONU, ONT или установленный не у абонента блок DSL по медной паре от источника питания, расположенного в оборудовании, установленном у абонента. Стандарт предназначен для применения организациями связи, системными интеграторами и производителями телекоммуникационного оборудования и оборудования электропитания.

Обозначение: ГОСТ Р 56956-2016
Название рус.: Телекоммуникации. Электропитание оборудования сети доступа
Статус: принят
Дата актуализации текста: 05.05.2017
Дата добавления в базу: 01.02.2017
Дата введения в действие: 07.06.2016
Дата окончания срока действия: 01.06.2017
Утвержден: 07.06.2016 Федеральное агентство по техническому регулированию и метрологии (549-ст)
Опубликован: Стандартинформ (2016 г. )
Ссылки для скачивания:

ФЕДЕРАЛЬНОЕ АГЕНТСТВО
ПО ТЕХНИЧЕСКОМУ РЕГУЛИРОВАНИЮ И МЕТРОЛОГИИ

НАЦИОНАЛЬНЫЙ
СТАНДАРТ
РОССИЙСКОЙ
ФЕДЕРАЦИИ

ГОСТ Р
56956-
2016

Телекоммуникации

ЭЛЕКТРОПИТАНИЕ ОБОРУДОВАНИЯ СЕТИ
ДОСТУПА

ETSI EN 302 099 v. 2.1.1 (08.2014)
(NEQ)

Москва

Стандартинформ

2016

Предисловие

1 РАЗРАБОТАН Техническим комитетом по стандартизации ТК480 «Связь»

2 ВНЕСЕН Техническим комитетом по стандартизации № 480 «Связь»

3 УТВЕРЖДЕН И ВВЕДЕН В ДЕЙСТВИЕ Приказом Федерального агентства по техническому регулированию и метрологии от 7 июня 2016 г. № 549-ст

4 Настоящий стандарт разработан с учетом основных нормативных положений международного стандарта ЕТСИ ЕН 302 099 (08.2014) «Техника моделирования эксплуатационных условий. Оборудование электропитания сети доступа» (ETSI EN 302 099 V2.1.1 (08.2014) «Environmental Engineering (ЕЕ); Powering of equipment in access network», NEQ)

5 ВВЕДЕН ВПЕРВЫЕ

Правила применения настоящего стандарта установлены в ГОСТ Р 1.0-2012 (раздел 8). Информация об изменениях к настоящему стандарту публикуется в ежегодном (по состоянию на 1 января текущего года) информационном указателе «Национальные стандарты», а официальный текст изменений и поправок - в ежемесячном информационном указателе «Национальные стандарты». В случае пересмотра (замены) или отмены настоящего стандарта соответствующее уведомление будет опубликовано в ближайшем выпуске ежемесячного информационного указателя «Национальные стандарты». Соответствующая информация, уведомление и тексты размещаются также в информационной системе общего пользования - на официальном сайте Федерального агентства по техническому регулированию и метрологии в сети Интернет (www.gost.ru)

Содержание

Введение

Стандарт разработан с частичным применением положений европейского стандарта ETS 302 099.

Объектом стандартизации является система электропитания многочисленных элементов сети доступа, включающей в себя телекоммуникационное и другое оборудование информационных технологий, расположенное вне телекоммуникационных центров и вне дома или помещения абонента. При этом сегодня в РФ отсутствуют какие-либо стандарты, нормирующие параметры электропитания такого оборудования.

Предлагаемый подход к стандартизации электропитания оборудования сети доступа характеризуется нормированием наиболее важных вариантов организации интерфейса (стыка) системы электропитания и питаемого оборудования. При этом рассматриваются различные возможные варианты организации питания. В том числе: дистанционное питание из телекоммуникационного центра, местное питание от блока питания, входящего в состав самого питаемого оборудования или питание группы оборудования сети от общего местного источника, питание из дома абонента. Рассматриваются вопросы резервирования питания для различных вариантов сети.

Требования разрабатываемого стандарта распространяются на оборудование сети доступа, построенной на металлических (медных) кабелях, оптоволокне, с использованием радиодоступа, а также различных сочетаниях этих вариантов.

Соблюдение основных положений стандарта при проектировании и эксплуатации оборудования телекоммуникаций и информационных технологий обеспечит возможность совместной работы оборудования различных производителей и поставщиков на сетях связи РФ и позволит оптимально использовать существующую инфраструктуру сети при обеспечении требуемой надежности за счет резервирования электропитания.

ГОСТ Р 56956-2016

НАЦИОНАЛЬНЫЙ СТАНДАРТ РОССИЙСКОЙ ФЕДЕРАЦИИ

Телекоммуникации

ЭЛЕКТРОПИТАНИЕ ОБОРУДОВАНИЯ СЕТИ ДОСТУПА

Telecommunications Powering of equipment in access network

Дата введения - 2017-06-01

1 Область применения

Настоящий стандарт устанавливает основные принципы электропитания телекоммуникационного оборудования в сетях доступа и содержит следующие требования к системам электропитания:

- характеристики входных и выходных интерфейсов блоков питания;

- способы резервирования телекоммуникационного оборудования, включающего в свой состав блоки питания;

- управленческие данные, необходимые, чтобы гарантировать функционирование телекоммуникационного оборудования и обслуживание блоков питания.

Стандарт принимает во внимание особенности сетевого оборудования доступа, для которого варианты установки и дизайна оборудования электропитания и блоков питания отличаются от оборудования телекоммуникационного центра.

Стандарт определяет принципы организации электропитания всех типов оборудования сети доступа, работающего по медным жилам, оптоволокну или радиосети, расположенного вне телекоммуникационных центров. Сеть доступа определена как часть телекоммуникационной сети, которая расположена между оконечным оборудованием, установленным у абонента, и коммутационным оборудованием телекоммуникационного центра. На оконечное оборудование, расположенное у абонента, и коммутационное оборудование телекоммуникационного центра действие стандарта не распространяется.

Стандарт описывает различные варианты электропитания телекоммуникационного оборудования:

- питание оборудования от местного источника;

- дистанционное питание оборудования из телекоммуникационного центра по медной паре;

- питание группы оборудования от общего источника;

- обратное питание или обратную архитектуру питания, которая может обеспечивать электропитание оборудования сети доступа, такого как ONU, ONT или установленный не у абонента блок DSL по медной паре от источника питания, расположенного в оборудовании, установленном у абонента.

Стандарт предназначен для применения организациями связи, системными интеграторами и производителями телекоммуникационного оборудования и оборудования электропитания.

2 Нормативные ссылки

В настоящем стандарте использованы нормативные ссылки на следующие стандарты:

ГОСТ Р 55949-2014 Телекоммуникации. Нормы на параметры интерфейсов систем электропитания. Интерфейс переменного тока

ГОСТ Р 55950-2014 Телекоммуникации. Нормы на параметры интерфейсов систем электропитания. Интерфейс постоянного тока

ГОСТ Р 56003-2014 Телекоммуникации. Нормы на параметры интерфейсов систем электропитания. Интерфейс переменного и постоянного тока напряжением до 400 В

ГОСТ 29322-2014 Напряжения стандартные

ГОСТ IEC 60950-21-2013 Оборудование информационных технологий. Требования безопасности Часть 21. Удаленное электропитание

Примечание - При пользовании настоящим стандартом целесообразно проверить действие ссылочных стандартов в информационной системе общего пользования - на официальном сайте Федерального агентства по техническому регулированию и метрологии в сети Интернет или по ежегодному информационному указателю «Национальные стандарты», который опубликован по состоянию на 1 января текущего года, и по выпускам ежемесячного информационного указателя «Национальные стандарты» за текущий год. Если заменен ссылочный стандарт, на который дана недатированная ссылка, то рекомендуется использовать действующую версию этого стандарта с учетом всех внесенных в данную версию изменений. Если заменен ссылочный стандарт, на который дана датированная ссылка, то рекомендуется использовать версию этого стандарта с указанным выше годом утверждения (принятия). Если после утверждения настоящего стандарта в ссылочный стандарт, на который дана датированная ссылка, внесено изменение, затрагивающее положение, на которое дана ссылка, то это положение рекомендуется применять без учета данного изменения. Если ссылочный стандарт отменен без замены, то положение, в котором дана ссылка на него, рекомендуется применять в части, не затрагивающей эту ссылку.

3 Термины и определения

В настоящем стандарте применены термины по ГОСТ Р 55949, ГОСТ Р 50571.1 (МЭК 60364-1), а также следующие термины с соответствующими определениями:

3.1 блок дистанционного питания; БДП (Remote Power Unit (RPU): Блок питания, связанный с сетью переменного тока или централизованной автономной электростанцией и предназначенный для питания удаленного ТО.

3.2 групповое питание (cluster powering): Дистанционное электропитание группы оборудования (от 1 до п единиц оборудования), при котором удаленный источник питания расположен вне телекоммуникационного центра.

3.3 дистанционное питание (remote powering): Питание ТО через цепь дистанционного питания

Примечание - дистанционное питание состоит из блока дистанционного питания, цепи дистанционного питания и приемников дистанционного питания.

3.4 интерфейс электропитания (power interface): См. ГОСТ Р 55949.

3.5 местное питание (local powering): Электропитание ТО от блока питания конструктивно входящего в состав ТО.

3.6 местный блок питания; МБП (Local Power Unit (LPU): Оборудование электропитания, расположенное в одном месте с ТО и предназначенное для его питания.

Примечание - Местный блок питания как правило подключен к сети переменного тока и обеспечивает необходимые напряжения постоянного или переменного тока для питания ТО

3.7 обратное питание; обратное включение (backfeeding or reverse powering): Архитектура, при которой оборудование сети доступа может получать питание от оконечного оборудования, установленного у абонента через медную пару

Примечание - Оборудованием сети доступа могут быть ONU, ONT или модуль DSL.

3.8 приемник дистанционного питания (distant power receiver): Оборудование электропитания, электрически связанное с блоком дистанционного питания

Примечание - Приемник дистанционного питания должен быть расположен в одном месте с ТО или может конструктивно входить в состав ТО.

3.9 СДП-Н (RFT-V circuit): Схема СДП, которая так разработана и защищена, что при нормальных условиях работы напряжение в цепи ограничено.

3.10 СДП-Т (RFT-C circuit): Схема СДП, которая так разработана и защищена, что при нормальных условиях работы ток цепи не превышает заданных значений.

3.11 сеть доступа (access network): Часть телекоммуникационной сети между оконечным оборудованием у абонента и коммутационным оборудованием телекоммуникационного центра.

3.12 система дистанционного питания; СДП (Remote Feeding Telecommunication (RFT) circuit): Цепь вторичного питания в ТО, предназначенная для передачи или получения через телекоммуникационную сеть постоянного тока с напряжениями, равными или превышающими пределы для цепей TNV, в которой возможны перенапряжения от телекоммуникационных сетей.

3.13 централизованное питание (centralized powering): Дистанционное электропитание, при котором удаленный источник питания расположен в телекоммуникационном центре.

3.14 TN-C: См. ГОСТ Р 50571.1 (МЭК 60364-1).

3.15 TN-S: См. ГОСТ Р 50571.1 (МЭК 60364-1).

4 Сокращения и обозначения

В настоящем стандарте применены следующие сокращения и обозначения:

AN - Точка доступа (Access Node)

ANU - Модуль сети доступа (Access Network Unit)

DSL - Цифровая абонентская линия (Digital Subscriber Line)

FTTB - Технология «оптоволокно-до-здания» (Fibre To The Building)

FTTC - Технология «оптоволокно-до-группы домов» (Fibre To The Curb)

FTTCab - Технология «оптоволокно-до-распределительного шкафа» (Fibre To The Cabinet)

FTTDp- Технология «оптоволокно-до-распределительного устройства» (Fibre To The Distribution point)

FTTH - Технология «оптоволокно-до-дома» (Fibre To The Home)

ICT - Оборудование информационных и телекоммуникационных технологий (Information & Communication Technology)

ISDN - Цифровая сеть с интеграцией услуг (Integrated Services Digital - Network)

ONT - Оконечное устройство оптической сети (Optical Network Termination)

ONU - Оптическое сетевое устройство (Optical Network Unit)

S/Pfilter- Фильтр, разделяющий сигнал и питание (filter separating signal S and power P)

TMN - Сеть управления телекоммуникациями (Telecommunication Management Network)

БДП - Блок дистанционного питания (Remote Power Unit (RPU)

БЭНН - Безопасное экстранизкое напряжение (Safety Extra Low Voltage (SELV)

ИБП - Источник бесперебойного питания

МБП - Местный блок питания (Local Power Unit (LPU)

HTC - Напряжение телекоммуникационной сети (Telecommunication Network Voltage (TNV)

СДП - Система дистанционного питания (Remote Feeding Telecommunication (RFT)

СДП-Н - Система дистанционного питания с ограничением напряжения (Remote Feeding Telecommunication-Voltage (RFT-V)

СДП-Т - Система дистанционного питания с ограничением тока (Remote Feeding Telecommunication-Current (RFT-C)

СИД - Светоизлучающий диод

ТО - Телекоммуникационное оборудование (Telecom Equipment (ТЕ)

5 Принципы организации электропитания

5.1 Основные принципы

5.1.1 Архитектура электропитания

Отличительными особенностями различных способов организации электропитания оборудования сети доступа является местоположение следующих функциональных элементов:

- место подключения к сети переменного тока; и

- место нахождения резервного источника питания. Телекоммуникационная сеть может быть разделена на три главных части:

а) телекоммуникационный центр (Telecommunication Centre (ТС);

б) сеть (неопределенная область между телекоммуникационным центром и домом абонента);

в) дом абонента (Customer's Home (СН).

Оборудование сетей доступа может питаться дистанционно из телекоммуникационного центра (централизованное питание), от локального источника электроснабжения, общего для нескольких устройств (групповое питание), или непосредственно в месте размещения оборудования сети доступа от сети переменного тока (местное питание). Для этих трех основных вариантов организации электропитания используются несколько конфигураций включения. Они отображены в 5.2 и 5.3 и на рисунках 1, 2 и 3 как Вар1 – Вар10 (для вариантов организации питания).

5.1.2 Резервирование электропитания

Для телефонной связи, которая должна функционировать даже в случае отключения сети переменного тока, блок резервного электропитания расположен в блоке дистанционного питания или в питаемом оборудовании. 5.2 и 5.3 детализируют различные варианты.

5.1.3 Местоположение телекоммуникационного оборудования (Telecom Equipment (ТЕ)

На рисунках 1, 2 и 3 схематично показано размещение оборудования сети доступа. Эти рисунки подразумевают, что ТО может быть размещено в различных местах:

- в офисе абонента;

- в здании, общественном или частном;

- в телекоммуникационном шкафу внутри здания;

- в уличном шкафу;

- в защищенном контейнере;

- в телекоммуникационном колодце и т. д.

ТО предоставляет услуги для нескольких абонентов или для одного абонента.

На рисунке 3 ТО расположено в доме абонента и предоставляет услуги только для одного частного клиента.

5.1.4 Интерфейсы электропитания

Определено шесть различных интерфейсов электропитания:

I0 - интерфейс электропитания между установкой питания -48 В/-60 В и питаемым оборудованием в телекоммуникационном центре. Это соответствует интерфейсу «А» согласно ГОСТ Р 55950.

I1 - интерфейс электропитания между сетью переменного тока и питаемым оборудованием.

I2 - интерфейс электропитания на выходе источника дистанционного питания.

I3 - интерфейс электропитания на входе приемника дистанционного питания.

I4- интерфейс электропитания между местным блоком питания и питаемым оборудованием. Это соответствует интерфейсу «А» согласно ГОСТ Р 55950 или интерфейсу, определенному в 7.2 - 7.4.

I5 - интерфейс электропитания между оборудованием в телекоммуникационном центре и:

а) сетью переменного тока; или

б) аварийным источником питания (UPS, дизельный генератор); или

в) интерфейс «А», который должен соответствовать ГОСТ Р 55949; или

г) интерфейс «A3», который должен соответствовать ГОСТ Р 55949. Номинальное напряжение переменного тока должно соответствовать напряжению, определенному в ГОСТ 29322.

I6 - интерфейс электропитания от абонента. При использовании медной пары напряжение 60 В (максимальное и пиковое значение) постоянного тока не должно превышаться в соответствии с ГОСТ Р 55950. При особых условиях, гарантирующих правильное функционирование, безопасность и надежность для линий DSL, возможно использование напряжения максимум 120 В постоянного тока за пределами помещения абонента (те же самые пределы как для напряжения ISDN).

5.2 Дистанционное питание

5.2.1 Централизованное питание

Различные конфигурации электропитания приведены на рисунке 1. Выход источника электропитания определен как интерфейс I2. Это может быть выход ТО (Вар1а) или выход блока дистанционного питания (БДП в Вар1б). Интерфейс l0 соответствует входу ТО или БДП (RPU). БДП состоит из устройств защиты и распределения и, возможно, оборудования преобразования напряжения. Интерфейс I5 соответствует Интерфейсу I1 и находится в телекоммуникационном центре.

В некоторых случаях ТО сети доступа может быть оборудовано батареей, обеспечивающей дополнительную мощность в периоды пиковой нагрузки (Вар3). Эта батарея заряжается через цепь дистанционного питания в периоды снижения нагрузки.

5.2.2 Групповое электропитание

Различные конфигурации электропитания приведены на рисунке 2. Блок дистанционного питания (БДП) обеспечивает электропитание удаленного ТО, от 1 до n. БДП установлен в месте (здание, наружный кабинет, люк, и т. д.), отличном от телекоммуникационного центра, шкафа или колодца. Телефонная связь поддержана батареями, расположенными либо в удаленном блоке питания (удаленное питание с резервированием в источнике, Вар4) или в телекоммуникационном оборудовании (удаленное питание с местным резервированием, Вар5).

Рисунок 1 - Централизованное питание

Рисунок 2 - Групповое питание

5.3 Местное электропитание

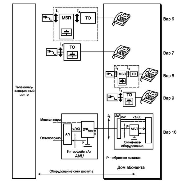
5.3.1 Электропитание ТО сети доступа, общего для нескольких абонентов

Различные конфигурации электропитания приведены на рисунке 3. Существуют два основных типа организации питания:

- электропитание ТО (Интерфейс I4 осуществляется через местный блок питания (МБП в Вар6), обеспечивающий функции защиты, преобразования электроэнергии и резервирования телефонной связи. МБП размещен в стойке телекоммуникационного оборудования или установлен в отдельной конструкции, но всегда в том же самом здании или местоположении как ТО;

- электропитание ТО осуществляется непосредственно от сети переменного тока (Интерфейс I1 в Вар7). В состав ТО включены защитные устройства, преобразователи электроэнергии и резервные батареи для телефонной связи.

5.3.2 Электропитание ТО сети доступа в доме абонента

ТО расположено в доме абонента и предоставляет услуги для единственного частного абонента. Существуют два основных типа организации питания:

- электропитание ТО (Интерфейс I4 осуществляется через местный блок питания (МБП в Вар8), который может дополнительно иметь возможность резервирования питания;

- ТО имеет возможность резервирования питания для телефонной связи, если питается от сети переменного тока или ИБП (Вар9).

5.3.3 Обратное питание ТО сети доступа от абонента

ANU, ONU, удаленный модуль DSL или любой вид телекоммуникационного оборудования доступа между телекоммуникационным центром и домом абонента, обычно расположены в FTTB, FTTDp или FTTC шкафу, подземной камере или телекоммуникационном колодце. Телекоммуникационное оборудование узла доступа, общего для N абонентов, обычно питается через интерфейс 48 В, как определено в ГОСТ Р 55950 посредством разделения сигнала и электропитания в сплиттере S/Pfilter.

Примечание - Определение потребности разделителя S/Pfilter не рассматривается в настоящем стандарте. S/Pfilter используется, чтобы избежать постоянного тока на оборудовании, не допускающем наличие постоянного тока на входе, или для предотвращения ослабления телекоммуникационного сигнала выходным импедансом источника электропитания.

В конфигурации FTTDp один абонент обеспечивает электропитание одного ANU через один или более портов обратного питания по медной витой паре или по коаксиальному кабелю.

Электропитание по медной витой паре телекоммуникационной сети должно в условиях любой нагрузки соответствовать требованиям техники безопасности.

Для телекоммуникационной сети, при соблюдении всех основных условий безопасности, мощность источника энергии должна быть ограничена уровнем 15 Вт. Максимальное напряжение при обратном питании не должно превышать 60 В постоянного тока (Вар10).

Максимальный ток составляет 250 мА и ниже при напряжении 60 В постоянного тока, S/Pfilter должен быть расcчитан на максимальный ток 250 мА.

При использовании меньшего максимального напряжения ток должен быть ограничен максимальной мощностью 15 Вт, например, если величина максимального напряжения составляет 50 В, ток должен быть не больше 300 мА.

Для источника энергии мощностью выше 15 Вт подключенное оборудование и сеть должны выполнять дополнительные требования техники безопасности.

Для обеспечения совместимости при обратном питании через витую пару или коаксиальный кабель используется один и тот же интерфейс. При использовании сети доступа для включения оборудования ICT с обратным питанием напряжением 60 В, питаемое оборудование должно выдерживать без повреждения входные напряжения до 72 В.

Примечания

1 Возможно наложение напряжений при обратном включении на медной паре между абонентом и ANU. Должны быть приняты аппаратные меры для исключения взаимного влияния между телефонным дистанционным питанием и низкочастотными сигналами при обратном питании.

2 Обратное питание всегда должно быть включено, в том числе при нахождении DSL в режиме ожидания и низкого энергопотребления, чтобы быть независимым от режимов работы и статуса линии DSL (режимы L0, L2, L3).

Рисунок 3 - Конфигурации местного питания

3 Когда есть необходимость увеличения мощности или расстояния обратного включения, необходимо ограничивать напряжение TNV3 на уровне ниже 120 В постоянного тока и ограничивать ток или мощность для витых медных пар. Возможно увеличение напряжения до максимального предела 120 В постоянного тока для TNV3. Это допускается для витой медной пары ISDN, если интерфейс POTS S/T обеспечивает такую возможность. Рекомендуется рассмотреть возможность использования напряжения не более 60 В постоянного тока и использовать более чем одну витую пару, если требуется мощность больше, чем максимальный определенный предел для одной пары. Ограничение напряжения уровнем 120 В нужно рассматривать только при недоступности дополнительных пар и невозможности организации группового питания с использованием силового кабеля (см. Вар4 и 5). Даже для использования в общественном здании рекомендуется ограничение напряжения на уровне 60 В постоянного тока на витой медной паре для исключения возможности разрушения оборудования или проблем человеческой безопасности в случае нарушения работы Ethernet и подачи питания через Ethernet.

4 В случае установки ТО в одном колодце с водопроводом, максимальное напряжение постоянного тока должно быть ограничено. Например, обратное питание может быть с максимальным напряжением 12 В или 24 В на очень коротком расстоянии или очень низкой мощности.

6 Влияние технологий на стратегию электропитания

Сеть доступа строится с использованием различных технологий, таких как медь, оптическое волокно или радио. Между узлом коммутации и терминалом абонента, в сети связи может использоваться:

- одна единственная технология (например, «медь» для большой части существующей сети, или «оптическое волокно» для будущего сетевого соединения FTTH, или линии радиосвязи); или

- комбинация технологий (гибридные сети: медь/радиосеть, оптическая/медная, оптическая/ радио).

Эти системы сети доступа могут быть разделены на две группы (см. рисунок 4) в зависимости от типа линий между телекоммуникационным центром и активным оборудованием и их влиянием на стратегию электропитания:

- Группа 1: ТО соединяется с телекоммуникационным центром металлическими линиями. Эта группа включает медный доступ.

- Группа 2: ТО соединяется с телекоммуникационным центром неметаллическими линиями. Эта группа включает оптоволоконную сеть доступа (FTTH), гибридную сеть доступа оптоволокно/медь (FTTCab/FTTC/FTTB), гибридную сеть доступа медь/радиодоступ и сеть радиодоступа.

6.1 Стратегия питания группы 1: металлические линии связи

Электропитание оборудования сети доступа, построенной на медных линиях, основано на трех принципах:

а) из-за металлической связи телекоммуникационного центра и сетевого оборудования доступа может использоваться централизованное питание (Вар1а/Вар1b и Вар2а/Вар2b на рисунке 1): удаленный источник энергии с резервной батареей в центральном офисе и устройства местного питания используют существующие медные пары. Такое решение возможно, если расход энергии оборудованием не слишком высок. Выходное напряжение источника энергии определено в 8.2;

Рисунок 4 - Технологии сети доступа

b) когда расход энергии оборудованием сети доступа выше, должно использоваться местное питание. Определены две конфигурации:

- электроснабжение с резервной батареей может быть обеспечено местным блоком питания (Вар6 или Вар8 на рисунке 3). Телекоммуникационный оператор обеспечивает МБП и необходимые параметры интерфейса «МБП/ТО» (I4 на рисунке 3), определенные в 7.2 - 7.4;

- установка питания также может быть включена в ТО (Вар7 или Вар9 на рисунке 3). Раздел 9 определяет требования для резервного питания, т.е. условия для определения времени резервирования;

с) для промежуточного расхода энергии централизованное питание может быть дополнено местной батареей (Вар3 на рисунке 1), которая обеспечивает дополнительный источник энергии при пиковых нагрузках, когда траффик увеличивается. Большую часть времени, нагрузка такова, что мощность, обеспечиваемая дистанционным питанием, достаточна, и местная батарея заряжается. Во время ежедневных пиковых нагрузок или в иных случаях местная батарея используется для увеличения мощности.

6.2 Стратегия питания группы 2: неметаллические линии связи

Электропитание оборудования оптоволоконной сети доступа, сети радиодоступа, гибридной сети доступа оптоволокно/медь, медь/радиодоступ и оптоволокно/радиодоступ основано на трех принципах:

а) так как никакая электрическая связь не соединяет телекоммуникационный центр с ONU, местное питание - рекомендуемое решение для FTTB особенно для профессионального применения. Как было определено в 5.1, b, электропитание оборудования может быть обеспечено от МБП (Вар6 на рисунке 3) или непосредственно от сети переменного тока (Вар8 на рисунке 3). В первом случае требования к интерфейсу МБП/ONU определены в 7.2 - 7.4. Во втором случае требования для резервирования питания даны в разделе 9;

б) когда много ONU размещено в пределах одной небольшой зоны, может быть экономически выгодно обеспечить их централизованное электропитание от БДП (расположенного в той же самой зоне), как определено для архитектуры питания группы (см. 4.2). Электропитание от БДП до ONU обычно обеспечивается отдельными силовыми кабелями. Требования к выходному интерфейсу БДП определены в 8.2.

Местоположение резервной батареи для резервирования питания телефонной связи может быть в БДП (Вар4 на рисунке 2) или в ТО (Вар5 на рисунке 2). Во втором случае требования для резервирования питания даны в разделе 9.

с) в некоторых случаях электропитание ONU может осуществляться от централизованной установки питания (Вар1б на рисунке 1). Требования к выходному интерфейсу БДП приведены в 8.2.

Электропитание оборудования гибридной сети оптоволокно/радиодоступ основано на тех же принципах, что и питание в гибридной сети доступа оптоволокно/медь. Оконечное приемное оборудование расположено в доме абонента. Электропитание этого оборудования осуществляется от сети переменного тока (Вар9 на рисунке 3).

Оптоволоконная сеть доступа основана на оптической архитектуре FTTH, FTTB и FTTC.

Для электропитания оборудования сети радиодоступа используется местное питание. Как определено в 6.1, б, электропитание оборудования может быть обеспечено непосредственно от сети переменного тока (Вар8 или Вар9 на рисунке 3). В этом случае требования для резервирования питания даны в разделе 9.

7 Требования к местному питанию

7.1 ТО с местным питанием

Номинальное значение входного напряжения телекоммуникационного оборудования (Интерфейс I1) составляет 230 В частотой 50 Гц.

Резервный блок питания с батареей обеспечивает бесперебойность питания для телефонной связи в случае отключения внешнего электроснабжения от сети переменного тока или отказа электропитающего оборудования, установленного до батарей. Требования для резервирования питания даны в разделе 9.

7.2 ТО с питанием от местного блока питания напряжением 48 В постоянного тока

Местный блок питания включает в себя защитные устройства, преобразователи электроэнергии и резервные батареи для телефонной связи.

Входное напряжение телекоммуникационного оборудования (Интерфейсе I4) составляет минус 48 В. Его параметры должны отвечать требованиям, приведенным в ГОСТ Р 55950.

7.3 ТО с питанием от местного блока питания напряжением отличным от 48 В постоянного тока

Некоторые виды телекоммуникационного оборудования сети доступа требуют электропитания напряжением отличным от 48 В постоянного тока. Это должно быть отмечено в технических характеристиках конкретного оборудования.

Примечание - Это требование распространяется на интерфейс между МБП и ТО (Интерфейсе I4) и не распространяется на внутренние интерфейсы ТО.

7.4 ТО с питанием от местного блока питания напряжением 230 В переменного тока частотой 50 Гц

В качестве местного блока питания может использоваться ИБП, который обеспечивает функции защиты, преобразования электроэнергии и резервирования для телефонной связи. Номинальное значение входного напряжения телекоммуникационного оборудования (Интерфейс I) составляет 230 В частотой 50 Гц [5].

8 Требования к дистанционному питанию

8.1 Вход блока дистанционного питания

При централизованном питании вход блока дистанционного питания подключен к установке питания телекоммуникационного центра. Входное напряжение блока дистанционного питания (Интерфейс I0) составляет минус 48 В. Его параметры должны отвечать требованиям, приведенным в ГОСТ Р 55950. Вход может также соответствовать Интерфейсу I5.

При групповом питании номинальное значение входного напряжения блока дистанционного питания (Интерфейс I1 в ) составляет 230 В частотой 50 Гц.

Примечание - Напряжения до 400 В постоянного тока могут использоваться в блоке дистанционного питания, но блоки дистанционного питания с напряжениями до 400 В постоянного тока не рассматриваются в настоящем стандарте.

8.2 Выход блока дистанционного питания

Возможны два способа дистанционного питания:

а) схема дистанционного питания с ограничением напряжения СДП-Н (RFT-V);

б) схема дистанционного питания с ограничением тока СДП-Т (RFT-C).

8.3 Входные характеристики приемника дистанционного питания в схеме СДП-Н

Оборудование приемника дистанционного питания (Интерфейс I3) должно обеспечивать работу в диапазоне напряжений от номинального значения до половины номинального значения.

8.4 Входные характеристики приемника дистанционного питания в схеме СДП-Т

Входное напряжение приемника дистанционного питания - постоянное. Выходное напряжение блока дистанционного питания меняется и зависит от длины линии и количества последовательно включенных приемников дистанционного питания.

9 Резервирование питания

Система резервного питания, состоящая из батарей, обеспечивает бесперебойность электропитания телефонной связи в случае отключения внешнего электроснабжения от сети переменного тока или отказа электропитающего оборудования, установленного до батарей.

Примечание - В случае централизованного дистанционного питания резервный источник, такой как турбина или дизель-генератор, может повысить надежность резервного питания и увеличить время резервирования.

Приложение А дает условие определения емкости резервной батареи.

10 Управление электропитанием

Режимы работы оборудования, обеспечивающего электропитание и резервирование элементов сети доступа, должны быть известны оператору телекоммуникационной компании для обеспечения необходимых условий эксплуатации. Данные, полученные от системы управления электропитанием и указанные в этом пункте, обязательны для оборудования сети доступа и должны быть совместимы с сетью управления телекоммуникациями (TMN).

Интерфейс управления должен быть совместим с ЕС 202 336-1.

Согласно различной архитектуре включения требования к управлению электропитанием приведены в таблице 1.

Таблица 1

Архитектура

Требования к системе управления

Централизованное питание:

Вар1а/Вар1б/Вар2а/ Вар2б/Вар3

ТО сети доступа не гарантирует управление электропитанием

Местное питание Вар6/Вар7

ТО обеспечивает по крайней мере 3 категории аварийных сигналов (категория 1, 2, 3) МБП и передает сигналы от МБП в его систему управления. Требуется наличие местной визуальной сигнализации (например, светодиод)

Местное питание Вар8/Вар9

ТО получает аварийные сигналы, определенные в таблице 2 и передает по крайней мере 3 аварийных сигнала в систему управления, если визуальная проверка или простая процедура проверки позволяет идентифицировать ошибку

Групповое питание Вар4

ТО обеспечивает по крайней мере 3 категории аварийных сигналов (категория 1, 2, 3) и передает сигналы от МБП в систему управления. Требуется наличие местной визуальной сигнализации (например, светодиод)

Групповое питание Вар5

ТО обеспечивает по крайней мере 2 категории аварийных сигналов (категория 1, 2, 3) или 3 категории аварийных сигналов (при наличии блока дистанционного питания). ТО получает аварийные сигналы, определенные в таблице 2 и передает по крайней мере 3 аварийных сигнала в систему управления, если визуальная проверка или простая процедура проверки позволяет идентифицировать ошибку

Обратное питание Вар10

ТО (например, ANU, ONU или ONT FTTDp) должно обеспечивать передачу аварийного сигнала в сеть управления телекоммуникациями (TMN) при пропадании обратного питания. При отсутствии батареи сигнал должен быть передан до отключения оборудования. При наличии батареи в ANU, ONU или ONT аварийные сигналы о разряде батареи в течение определенного времени из-за отсутствия обратного питания или отказа конвертера питания (авария 8 в таблице 2), о низком напряжении батареи (авария 6 в таблице 2), о контрольном тесте батареи (авария 7 в таблице 2) должны быть переданы в Сеть Управления Телекоммуникациями (TMN). Требуется наличие местной визуальной сигнализации (например, светодиод)

Обратное питание Вар10

Аварийные сигналы от ТО должны передаваться через фиксированную линию, по радиолинии или через специальное устройство управления. Информация об аварийных сигналах должна собираться от нескольких ТО одного здания в единственном месте. В этом же месте может находиться устройство управления

Для конфигурации Вар4, 5, 6, 7, 8, 9 таблица 2 указывает на информацию (аварийные сигналы), которая должна контролироваться и передаваться оператору системы через сеть управления. Аварии 2, 3, 5 и 6 могут быть объединены вместе и аварии 4 и 7 также, если визуальная проверка включенного компонента или простая процедура проверки позволяет идентифицировать аварию. Последствия аварийных сообщений могут быть определены оператором.

Таблица 2

Авария

Категория

Причина аварии

1) Пропадание напряжения на входе

1

Пропадание напряжения в сети переменного тока

2) Неисправность модуля номер 1

3

Неисправность модуля преобразования (выпрямителя, конвертера и т. п.) при отсутствии резерва.

Неисправность двух модулей в системе с резервированием (N + 1)

3) Неисправность устройства защиты

3

Срабатывание устройства токовой защиты (предохранителя, автоматического выключателя, реле и т. п.)

4) Неисправность модуля номер 2

2

Неисправность одного модуля преобразования (выпрямителя, конвертера и т. п.) в системе с резервированием (N + 1)

5) Неисправность контроллера

3

Неисправность контроллера. Неисправность не приводит к нарушению питания ТО

6) Напряжение батареи низкое

3

Уровень напряжения свидетельствует о разряде батареи (исключая проведение теста батареи)

7) Неисправность теста батареи

2

Результат теста: конец срока службы батареи

8) Отсутствие обратного питания или батарея разряжена

2

Напряжение батареи показывает полный разряд, или из-за внешней неисправности пропало обратное питание

Примечание - Три уровня аварий определены в таблицах 1 и 2:

а) категория «1»: авария не требует вмешательства сетевого оператора;

б) категория «2»: авария может потребовать вмешательства сетевого оператора, но работа ТО может быть обеспечена без полного разряда батареи;

в) категория «3»: авария может потребовать немедленного вмешательства сетевого оператора.

11 Безопасность

Требования безопасности не рассматриваются в настоящем стандарте. Интерфейсы электропитания должны соответствовать требованиям соответствующего стандарта по безопасности.

Приложение А
(обязательное)

Определение емкости батареи

А.1 Требуемая емкость резервной батареи определяется условиями ее разряда и двумя следующими аспектами:

а) батарея должна обеспечивать питание нагрузки требуемым током или мощностью в течение всего своего срока службы. В конце срока службы емкость батареи снижается. Это должно быть учтено при выборе начальной емкости батареи;

б) емкость батареи зависит от ее температуры. Батарея должна отдавать требуемую емкость при крайних значениях температуры эксплуатации. Это должно быть учтено при выборе номинальной емкости батареи.

После разряда батареи при температуре 20 °С постоянной мощностью (Р) в течение времени, равного расчетному времени автономной работы (А), время заряда батареи не должно более, чем в 2 раза превышать время разряда с тем, чтобы батарея могла выдержать повторный разряд с теми же самыми разрядными характеристиками.

Соответствие этому критерию проверяется по данным изготовителя батарей.

А.2 Определение резервной мощности для телефонной связи

Величина резервной мощности Р определяется по следующей формуле:

Р = Pбаз + n ´c + e ´ Р3),

где Pбаз - максимальная потребляемая базовая мощность оборудования;

n - максимальное количество абонентов, подключенных к оборудованию;

Pс - максимальная мощность, потребляемая оборудованием при отсутствии траффика;

e = 0,1 (траффик 0,1 Эрланг) (см. примечание 1);

Р3 - мощность, потребляемая в режиме разговора.

Примечания

1 Выбранное количество абонентов в режиме разговора - 0,1 Эрланга, если не задано иное значение.

2 Необходимая емкость батареи определяется с учетом потерь на последующих стадиях преобразования энергии.

А.3 Время автономной работы

При наличии в составе ТО собственного блока питания поставщик ТО определяет время автономной работы и минимальный срок службы резервной батареи в каждом конкретном случае.

Ключевые слова: сеть доступа, дистанционное питание, интерфейс электропитания