Меню по разделу
+
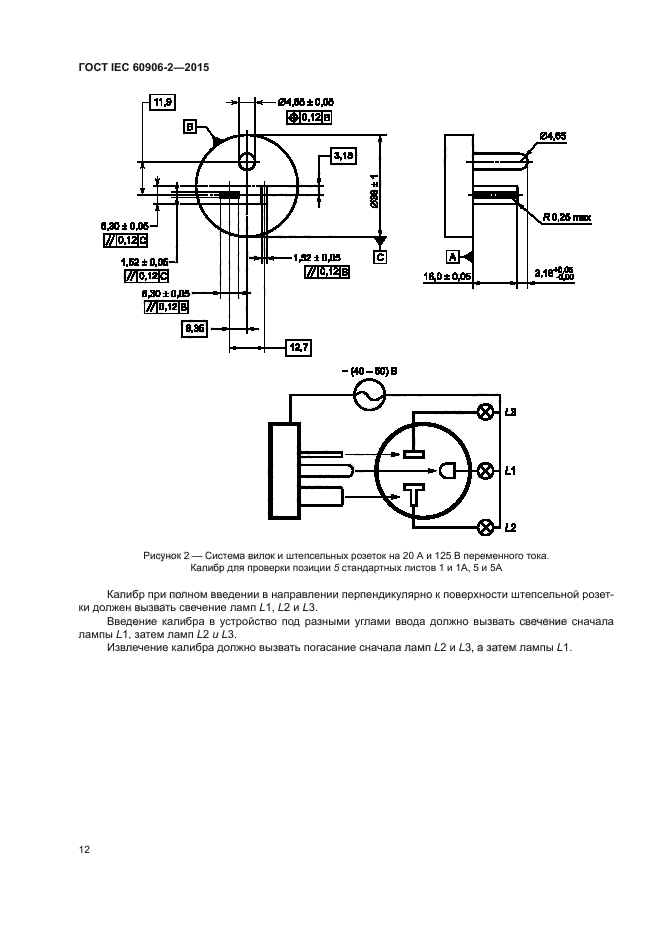
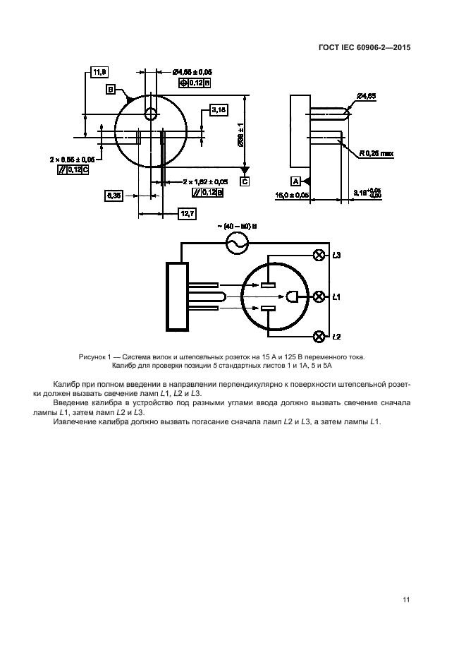
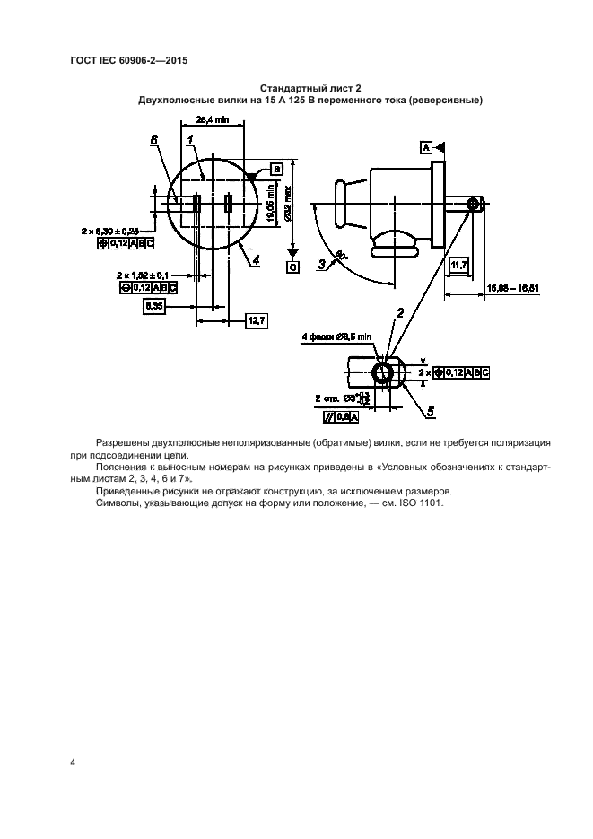
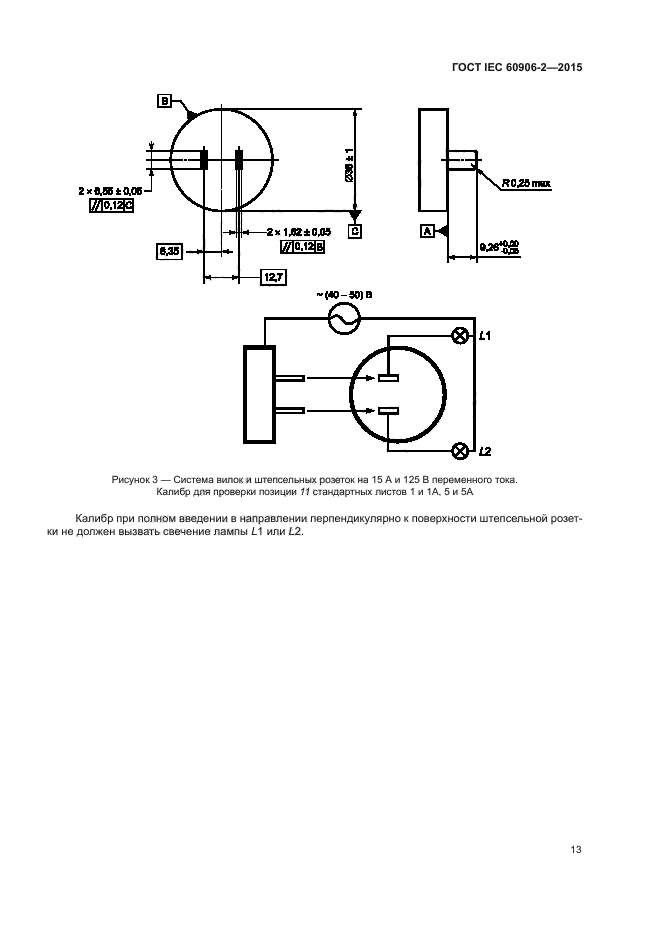
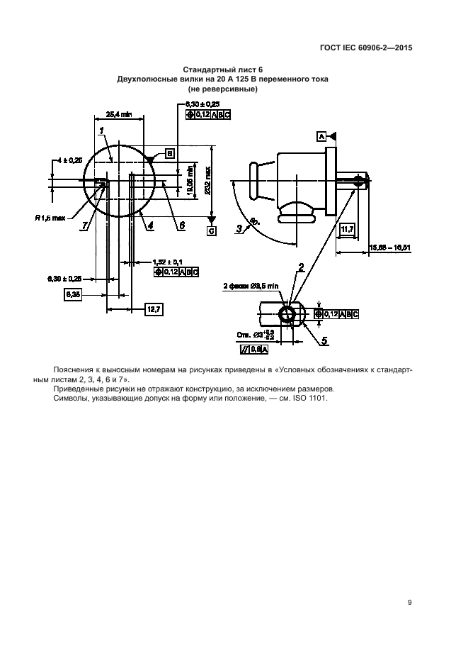
Настоящий стандарт распространяется на вилки и штепсельные розетки бытового и аналогичного назначения на переменный ток 15 А и 20 А напряжением 125 В для присоединения оборудования к системам распределения, номинальным напряжением от 100 до 130 В переменного тока, если указанные размеры применимы
| Обозначение: | ГОСТ IEC 60906-2-2015 |
| Статус: | действующий |
| Название рус.: | Система МЭК вилок и штепсельных розеток бытового и аналогичного назначения. Часть 2. Вилки и штепсельные розетки на переменные токи 15 А, напряжение 125 В и 20 А, напряжение 125 В |
| Дата актуализации текста: | 01.12.2016 |
| Дата актуализации описания: | 10.08.2017 |
| Дата издания: | 02.08.2016 |
| Дата введения в действие: | 01.03.2017 |
| Дата последнего изменения: | 13.07.2017 |
| Область и условия применения: | Настоящий стандарт распространяется на вилки и штепсельные розетки бытового и аналогичного назначения на переменный ток 15 А и 20 А напряжением 125 В для присоединения оборудования к системам распределения, номинальным напряжением от 100 до 130 В переменного тока, если указанные размеры применимы |
| Страниц: | 20 |
| Ссылки для скачивания: |

