Меню
Навигация
Novatika
Бесплатное обучение
Первая линия

Автомобильные транспортные средства. Установки подогревательно-отопительные независимые. Технические требования и методы испытаний

Стандарт распространяется на независимые подогревательно-отопительные установки жидкостного и воздушного типа, работающие на жидком топливе с потреблением электропитания постоянного тока, предназначенные обеспечить предпусковой разогрев агрегатов и отопление кабины водителя и пассажирских помещений автомобильных транспортных средств. Стандарт устанавливает: - типы, модельный ряд и определения основных показателей отопителей; - технические требования к отопителям; - методы испытаний (контроля) функциональных показателей и показателей надежности и работоспособности.

Обозначение: ГОСТ Р 53833-2010
Название рус.: Автомобильные транспортные средства. Установки подогревательно-отопительные независимые. Технические требования и методы испытаний
Статус: действует
Дата актуализации текста: 05.05.2017
Дата добавления в базу: 01.09.2013
Дата введения в действие: 15.09.2010
Утвержден: 07.07.2010 Федеральное агентство по техническому регулированию и метрологии (161-ст)
Опубликован: Стандартинформ (2010 г. )
Ссылки для скачивания:

ФЕДЕРАЛЬНОЕ АГЕНТСТВО
ПО ТЕХНИЧЕСКОМУ РЕГУЛИРОВАНИЮ И МЕТРОЛОГИИ

НАЦИОНАЛЬНЫЙ
СТАНДАРТ
РОССИЙСКОЙ
ФЕДЕРАЦИИ

ГОСТ Р
53833-2010

Автомобильные транспортные средства

УСТАНОВКИ
ПОДОГРЕВАТЕЛЬНО-ОТОПИТЕЛЬНЫЕ
НЕЗАВИСИМЫЕ

Технические требования и методы испытаний

Москва

Стандартинформ

2010

Предисловие

Цели и принципы стандартизации в Российской Федерации установлены Федеральным законом от 27 декабря 2002 г. № 184-ФЗ «О техническом регулировании», а правила применения национальных стандартов Российской Федерации - ГОСТ Р 1.0-2004 «Стандартизация в Российской Федерации. Основные положения»

Сведения о стандарте

1 РАЗРАБОТАН Федеральным государственным унитарным предприятием «Центральный ордена Трудового Красного Знамени научно-исследовательский автомобильный и автомоторный институт «НАМИ» (ФГУП «НАМИ»)

2 ВНЕСЕН Техническим комитетом по стандартизации ТК 56 «Дорожный транспорт»

3 УТВЕРЖДЕН И ВВЕДЕН В ДЕЙСТВИЕ Приказом Федерального агентства по техническому регулированию и метрологии от 7 июля 2010 г. № 161-ст

4 ВВЕДЕН ВПЕРВЫЕ

Информация об изменениях к настоящему стандарту публикуется в ежегодно издаваемом информационном указателе «Национальные стандарты», а текст изменений и поправок - в ежемесячно издаваемых информационных указателях «Национальные стандарты». В случае пересмотра (замены) или отмены настоящего стандарта соответствующее уведомление будет опубликовано в ежемесячно издаваемом информационном указателе «Национальные стандарты». Соответствующая информация, уведомление и тексты размещаются также в информационной системе общего пользования - на официальном сайте Федерального агентства по техническому регулированию и метрологии в сети Интернет

СОДЕРЖАНИЕ

ГОСТ Р 53833-2010

НАЦИОНАЛЬНЫЙ СТАНДАРТ РОССИЙСКОЙ ФЕДЕРАЦИИ

Автомобильные транспортные средства

УСТАНОВКИ ПОДОГРЕВАТЕЛЬНО-ОТОПИТЕЛЬНЫЕ НЕЗАВИСИМЫЕ

Технические требования и методы испытаний

Vehicles. Independent warming-heating units. Technical requirements and test methods

Дата введения - 2010-09-15

1 Область применения

Настоящий стандарт распространяется на независимые подогревательно-отопительные установки жидкостного и воздушного типа (далее - отопители), работающие на жидком топливе с потреблением электропитания постоянного тока, предназначенные обеспечить предпусковой разогрев агрегатов и отопление кабины водителя и пассажирских помещений автомобильных транспортных средств (АТС).

Стандарт устанавливает:

- типы, модельный ряд и определения основных показателей отопителей;

- технические требования к отопителям;

- методы испытаний (контроля) функциональных показателей и показателей надежности и работоспособности.

2 Нормативные ссылки

В настоящем стандарте использованы нормативные ссылки на следующие стандарты:

ГОСТ Р 8.568-97 Государственная система обеспечения единства измерений. Аттестация испытательного оборудования. Основные положения

ГОСТ Р 41.51-2004 (Правила ЕЭК ООН № 51). Единообразные предписания, касающиеся сертификации транспортных средств, имеющих не менее четырех колес, в связи с производимым ими шумом

ГОСТ Р 50779.30-95 Статистические методы. Приемочный контроль качества. Общие требования

ГОСТ Р 51318.12-99 (СИСПР 12-97) Совместимость технических средств электромагнитная. Радиопомехи индустриальные от самоходных средств, моторных лодок и устройств с двигателями внутреннего сгорания. Нормы и методы испытаний

ГОСТ Р 51616-2000 Автомобильные транспортные средства. Шум внутренний. Допустимые уровни и методы испытаний

ГОСТ Р 52230-2004 Электрооборудование автотракторное. Общие технические условия

ГОСТ Р ИСО 2859-1-2007 Статистические методы. Процедуры выборочного контроля по альтернативному признаку. Часть 1. Планы выборочного контроля последовательных партий на основе приемлемого уровня качества

ГОСТ Р ИСО/ТО 8550-1-2007 Статистические методы. Руководство по выбору и применению систем статистического приемочного контроля дискретных единиц продукции в партиях. Часть 1. Общие требования

ГОСТ 305-82 Топливо дизельное. Технические условия

ГОСТ 2084-77 Бензины автомобильные. Технические условия

ГОСТ 8711-93 (МЭК 51-2-84) Приборы аналоговые показывающие электроизмерительные прямого действия и вспомогательные части к ним. Часть 2. Особые требования к амперметрам и вольтметрам

ГОСТ 10227-86 Топлива для реактивных двигателей. Технические условия

ГОСТ 14254-96 (МЭК 529-89) Степени защиты, обеспечиваемые оболочками (код IP)

ГОСТ 15150-69 Машины, приборы и другие технические изделия. Исполнения для различных климатических районов. Категории, условия эксплуатации, хранения и транспортирования в части воздействия климатических факторов внешней среды

Примечание - При пользовании настоящим стандартом целесообразно проверить действие ссылочных стандартов в информационной системе общего пользования - на официальном сайте Федерального агентства по техническому регулированию и метрологии в сети Интернет или по ежегодно издаваемому информационному указателю «Национальные стандарты», который опубликован по состоянию на 1 января текущего года, и по соответствующим ежемесячно издаваемым информационным указателям, опубликованным в текущем году. Если ссылочный стандарт заменен (изменен), то при пользовании настоящим стандартом следует руководствоваться заменяющим (измененным) стандартом. Если ссылочный стандарт отменен без замены, то положение, в котором дана ссылка на него, применяется в части, не затрагивающей эту ссылку.

3 Технические требования

3.1 Типы и основные параметры

3.1.1 К основным функциональным показателям, характеризующим отопители при заданных температурных условиях работы, относятся:

- тепловая мощность (тепловой поток) - количество теплоты, передаваемое в теплообменнике в единицу времени при произвольных значениях температур горячего и холодного теплоносителей на входе в теплообменник;

- расход топлива, кг/ч (л/ч);

- потребляемая электрическая мощность, Вт;

- пусковые качества и работоспособность при низких температурах воздуха;

- габаритно-весовые характеристики;

- надежность, ресурс, пожаробезопасность;

- уровень звукового давления;

- уровень и состав выбросов в уходящих газах.

Остальные показатели относятся к дополнительным.

3.1.2 В зависимости от тепловой мощности жидкостные подогреватели и воздушные отопители подразделяют на типы в соответствии с таблицами 1 и 2 (значения параметров, указанные в таблицах, приведены с точностью ±10 %).

Таблица 1 - Тепловой ряд жидкостных подогревателей

Условное обозначение жидкостного подогревателя

Номинальная тепловая мощность, кВт

Вид топлива и электропитания

01ж

от 2 до 4

Все виды топлива для автотракторных двигателей.

Напряжение постоянного тока для исполнения 12 и 24 В

02ж

от 5 до 6

03ж

от 8 до 15

04ж

от 20 до 25

05ж

от 28 до 32

06ж

от 35 до 40

Таблица 2 - Тепловой ряд воздушных отопителей

Условное обозначение жидкостного подогревателя

Номинальная тепловая мощность, кВт

Вид топлива и электропитания

01в

от 1,5 до 2,5

Все виды топлива для автотракторных двигателей.

Напряжение постоянного тока для исполнения 12 и 24 В

02в

от 3,0 до 3,5

03в

от 4,0 до 6,0

04в

от 7,0 до 8,0

05в

от 10,0 до 12,0

06в

от 14,0 до 18,0

3.1.3 Для комплектации типов (таблица 1) жидкостных подогревателей применяют жидкостные электронасосы с характеристиками, приведенными в таблице 3 (значения параметров, указанные в таблице, приведены с точностью ±10 %).

Таблица 3

Тип жидкостного подогревателя

Характеристики жидкостного электронасоса (при номинальном режиме)

Тип исполнения

расход, не менее, л/ч

давление нагнетания, bar

01ж

500

0,15

Все типы электронасосов могут быть выполнены коллекторного и сальникового типов или бесколлекторного и бессальникового типов, для исполнения 12 и 24 В

02ж

950 (1300)

0,10 (0,15)

03ж

1600 (700)

0,15 (0,30)

04ж

5500

0,20

05ж

6000

0,40

06ж

6500

0,45

3.2 Отопители должны соответствовать требованиям настоящего стандарта, конструкторской документации (КД), утвержденной в установленном порядке.

3.3 Отопители изготовляют в исполнении У, УХЛ и ХЛ по ГОСТ 15150.

3.4 Электрооборудование отопителей должно соответствовать ГОСТ Р 52230.

3.5 Отопители жидкостного типа 01ж, 02ж, 03ж и все отопители воздушного типа (01в - 06в) должны иметь не менее двух режимов работы. Допускается как плавное, так и ступенчатое изменение тепловой мощности.

3.6 Отопители воздушного типа должны иметь вентиляционный режим работы с использованием фильтров очистки.

3.7 Отопители в зависимости от исполнения должны работать на всех видах топлива по ГОСТ 305, ГОСТ 2084, ГОСТ 10227 и рекомендациям в соответствии с КД и инструкциями по эксплуатации.

3.8 Отопители должны работать без изменения своих теплотехнических характеристик как на стоянке, так и при движении АТС.

3.9 Отопители должны быть герметичными при испытательном давлении по КД в их внутренних полостях.

3.10 В КД и в инструкции по эксплуатации на отопители указывают требования по эксплуатации и установке элементов и систем на АТС.

3.11 При работе отопителей на установившемся режиме не допускается подтекание топлива и охлаждающей жидкости, дымление, выброс пламени из выпускного патрубка.

3.12 Теплообменник отопителя должен быть герметичным при избыточном давлении не менее 30 кПа.

3.13 Управление работой пуска и выключения отопителей осуществляют дистанционно при применении включателя, таймера с программной установкой времени, с телерадиоуправлением.

3.14 Пуск с выходом на номинальный режим работы отопителя, выключение с обязательной продувкой осуществляется автоматически с помощью электронной системы и алгоритмом программного обеспечения.

3.15 Система автоматического управления работой отопителя должна обеспечивать защиту от перегрева, короткого замыкания, снижения рабочего напряжения (предельного), переполюсовки включения и при срыве пламени горения.

3.16 Пуск отопителя должен осуществляться с первого включения в диапазоне наружных температур в соответствии с ГОСТ 15150.

3.17 Конструкция отопителей как жидкостного, так и воздушного типа должна обеспечивать по своим выходным теплотехническим параметрам коэффициент полезного действия (КПД) не ниже 80 %.

3.18 Система автоматического управления работой теплоносителя отопителей должна обеспечивать регулирование температуры на выходе из теплообменника в пределах (70 - 80) °С для жидкостного типа и (50 - 75) °С для воздушного типа.

3.19 Уровень радиопомех должен соответствовать ГОСТ Р 51318.12.

3.20 Уровень звукового давления на полном режиме работы отопителя при номинальном напряжении не должен превышать 68 дБА, а при применении на АТС должен соответствовать ГОСТ Р 51616 и [1].

3.21 На установившемся режиме работы отопителя содержание продуктов сгорания в выпускных газах не должно превышать:

- двуокиси углерода (СО2) 8 - 12 % по объему;

- окиси углерода (СО) - 0,1 % по объему;

- углеводородов (НС) - 0,01 % по объему;

- окислов азота (NOх) - 0,02 % по объему;

- дымность (СН) - от объема 0,08 % (не более 800 ppm);

по Бахараху - не более 4;

по Бошу - не более 0,5.

3.22 Работоспособность отопителей без повреждений, поломок и нарушения рабочего процесса горения должна быть обеспечена:

- при частоте 50 Гц с максимальным ускорением 49 м/с2 с продолжительностью вибрационной нагрузки 8 ч;

- при ударной нагрузке с максимальным ускорением 98 м/с2 (10g) с продолжительностью 10000 ударов (циклов).

3.23 Степень защиты отопителей от попадания твердых тел и пыли IP 40 (с закрытыми патрубками) - по ГОСТ 14254.

3.24 Отопители должны устойчиво работать с выхлопной трубой не менее 2 м с глушителем и до 5 м без глушителя.

3.25 90 %-ный ресурс отопителей должен быть не менее 6000 ч. В течение ресурса допускается замена комплектующих, указанных в КД.

3.26 Гарантийная наработка отопителей должна соответствовать указанной в КД.

4 Правила приемки

4.1 Изготовленные отопители (далее в разделе - изделия) до их отгрузки, передачи или продажи потребителю подлежат приемке с целью удостоверения их годности для использования в соответствии с требованиями, установленными в настоящем стандарте и в КД, договорах, контрактах (далее в разделе - нормативная и техническая документация).

4.2 Для контроля качества и приемки изготовленные изделия подвергают:

- приемке (контролю) службой технического контроля (СТК);

- периодическим испытаниям;

- типовым испытаниям (при внесении предлагаемых изменений в конструкцию выпускаемых изделий и (или) технологию их изготовления).

4.3 В процессе испытаний определяют следующие оценочные параметры:

- тепловую мощность (поток), Вт (ккал/ч);

- массовый или объемный расход нагреваемого воздуха и воздуха, поступающего на горение, кг/ч, м3/ч;

- массовый или объемный расход топлива, кг/ч, л/ч;

- нагрев теплоносителя (разность температур на входе и выходе из отопителя);

- потребляемую электрическую мощность при пуске, работе и выключении, Вт;

- КПД, %;

- коэффициент избытка воздуха на горение;

- алгоритм программного обеспечения работы отопителя;

- характеристики и алгоритм программного обеспечения элементов безопасности работы отопителя (перегрев, срыв пламени и т.д.);

- время, с, и количество пусков отопителя при положительной и отрицательной температуре окружающего воздуха через 10 °С;

- содержание продуктов сгорания, % по объему выпускных газов;

- температуру выпускных газов, °С;

- содержание продуктов сгорания в теплоносителе у отопителей воздушного типа, % по объему;

- уровень звукового давления, дБА;

- габаритные размеры отопителей, мм;

- вес отопителей в комплекте, кг.

4.3.1 Методы определения и измерительная аппаратура при испытаниях на надежность, ресурс, пожаробезопасность и всех характеристик раздела 3 согласовывают или проводят совместно с аккредитованными лабораториями.

4.4 Приемка СТК и периодические испытания в совокупности должны обеспечивать достоверную проверку всех свойств выпускаемых изделий, подлежащих контролю на соответствие требованиям нормативной и технической документации.

4.5 Применяемые при испытаниях и контроле средства измерений и контроля должны быть поверены, а испытательное оборудование аттестовано в установленном порядке в соответствии с ГОСТ Р 8.568.

4.6 Результаты испытаний и контроля единиц изделия считают положительными, а единицы изделия - выдержавшими испытания, если они испытаны в объеме и последовательности, которые установлены для данной категории испытаний (контроля), а результаты подтверждают соответствие испытуемых единиц изделия заданным требованиям.

4.7 Результаты испытаний единиц изделия считают отрицательными, а единицы изделия - не выдержавшими испытания, если по результатам испытаний будет установлено несоответствие единицы изделия хотя бы одному требованию, установленному в нормативной и технической документации для проводимой категории испытаний.

4.8 Приемка изделий службой технического контроля

4.8.1 Изготовленные изделия должны быть приняты СТК предприятия-изготовителя согласно технологическому процессу и должны иметь ее приемочное клеймо.

Объем (состав необходимых проверок) и последовательность проведения контроля, а также места и тип клеймения СТК должны быть установлены в технической документации предприятия-разработчика.

4.8.2 Основанием для принятия решения о приемке единиц (партий) изделий СТК являются положительные результаты предшествующих периодических испытаний, проведенных в установленные сроки.

4.8.3 Правила отбора образцов:

а) предъявление изделий на приемку СТК осуществляют поштучно либо партиями, что отражают в предъявительском документе, оформляемом в порядке, принятом у изготовителя. Партией считают изделия одного варианта конструкции (модели, модификации, вариантного исполнения, комплектации), изготовленные за одну смену;

б) образцы изделий, предъявляемые на приемку СТК, должны быть укомплектованы в соответствии с требованиями нормативной и технической документации;

в) в процессе контроля СТК не допускается подстраивать (регулировать) образцы изделий и заменять входящие в них сменные элементы, если это не предусмотрено специальными требованиями нормативной и технической документации.

4.8.4 Приемку СТК проводят методом сплошного или выборочного контроля.

При выборочном контроле рекомендуется применять процедуры выборочного контроля по ГОСТ Р ИСО 2859-1. При этом значения объема выборки и приемлемого уровня качества (AQL) должны назначаться из установленных в ГОСТ Р ИСО 2859-1 для одноступенчатого плана при нормальном контроле с приемочным числом Ас = 0 и браковочным числом Re = 1.

Принятый метод контроля (сплошной или выборочный), объем выборки и приемлемый уровень качества (AQL) должны быть установлены в технических условиях на изделие.

4.8.5 Приемку изделий СТК приостанавливают в следующих случаях:

- изделия не выдержали периодических испытаний;

- обнаружены нарушения выполнения технологического процесса (в том числе обнаружены несоответствия установленным требованиям средств испытаний и контроля), приводящие к неисправимым дефектам изделий.

Примечания

1 Приемку изделий могут приостанавливать также в других случаях по усмотрению предприятия-изготовителя, что рекомендуется отражать в документации, действующей у предприятия-изготовителя, в соответствии с действующей на предприятии системой менеджмента качества.

2 В случае приостановки приемки изделий изготовление и проводимую техническую проверку (или приемку) деталей и сборочных единиц, не подлежащих самостоятельной поставке, разрешается продолжать (кроме тех, дефекты которых являются причиной приостановки приемки).

4.8.6 Решение о возобновлении приемки изделий СТК принимает руководство предприятия-изготовителя после устранения причин приостановки приемки и оформления соответствующего документа.

Если приемка изделий была приостановлена вследствие отрицательных результатов периодических испытаний, то решение о возобновлении приемки принимают после выявления причин возникновения дефектов, их устранения и получения положительных результатов повторно проводимых периодических испытаний.

4.8.7 Изделия, принятые СТК, подлежат отгрузке или передаче на ответственное хранение. Изготовитель должен обеспечить сохранение качества изделий после приемки СТК вплоть до доставки к месту назначения, если это определено условиями договора (контракта).

4.9 Правила проведения периодических испытаний

4.9.1 Периодические испытания проводят для периодического подтверждения качества изделий и стабильности технологического процесса в установленный период с целью подтверждения возможности продолжения изготовления изделий по действующей конструкторской и технологической документации и продолжения ее приемки СТК.

Объем (состав необходимых проверок) и последовательность проведения испытаний должны быть установлены в технической документации предприятия-разработчика.

4.9.2 Периодические испытания проводит изготовитель с привлечением, при необходимости, других заинтересованных сторон, в том числе представителей потребителя.

4.9.3 Периодические испытания проводят один раз в год в количестве не менее трех образцов. Календарные сроки проведения периодических испытаний устанавливают в графиках, которые составляет предприятие-изготовитель.

В графике указывают: место и сроки проведения испытаний, сроки оформления документации по результатам испытаний.

Графики оформляют в соответствии с порядком, принятым на предприятии-изготовителе.

4.9.4 Правила отбора образцов:

а) образцы изделий для проведения очередных периодических испытаний отбирают, как правило, из числа единиц изделий, изготовленных за одну смену производственного цикла, предшествующую очередным испытаниям, и прошедших приемку СТК;

б) образцы изделий, предъявляемые на периодические испытания, должны быть укомплектованы в соответствии с требованиями нормативной и технической документации;

в) в процессе периодических испытаний не допускается подстраивать (регулировать) образцы изделий и заменять входящие в них сменные элементы, если это не предусмотрено специальными требованиями нормативной и технической документации;

г) отбор изделий оформляют документально в порядке, установленном предприятием-изготовителем.

4.9.5 Периодические испытания проводят методом выборочного контроля. Система, схема и план приемочного контроля, включая объем выборки, устанавливаются предприятием-изготовителем в технических условиях на изделие.

Рекомендуемые системы, схемы и планы статистического приемочного выборочного контроля - по ГОСТ Р ИСО/ТО 8550-1. Общие требования к организации и нормативно-методическому обеспечению статистического приемочного контроля - по ГОСТ Р 50779.30.

4.9.6 При получении положительных результатов периодических испытаний качество изделий контролируемого периода считается подтвержденным по показателям, проверяемым в составе периодических испытаний. Также считается подтвержденной возможность дальнейшего изготовления и приемки изделий (по той же документации, по которой изготовлены изделия, подвергнутые данным периодическим испытаниям) до получения результатов очередных (последующих) периодических испытаний, проведенных с соблюдением установленных норм периодичности.

Примечание - При условии применения единого технологического процесса для изготовления вариантов конструкций (комплектаций и вариантных исполнений) базовой модели (или модификации базовой модели) изделия допускается положительные результаты периодических испытаний образцов базовой модели (или модификации базовой модели) распространять на совокупность вариантов конструкций (комплектации и вариантные исполнения).

4.9.7 Если образцы изделий не выдержали периодических испытаний, то приемку изделий СТК и их отгрузку потребителю приостанавливают до выявления причин возникновения дефектов, их устранения и получения положительных результатов повторных периодических испытаний.

Предприятие-изготовитель должно проанализировать результаты периодических испытаний для выявления причин появления и характера дефектов, составить перечень дефектов и мероприятий по устранению дефектов и (или) причин их появления, который оформляют в порядке, принятом на предприятии-изготовителе.

4.9.8 Если данные проведенного анализа показывают, что обнаруженные дефекты существенно снижают технические характеристики изделий, а также могут привести к причинению вреда для жизни, здоровья и имущества граждан и окружающей среды, то все принятые (но неотгруженные) изделия, в которых могут быть подобные дефекты, возвращают на доработку (замену), а по всем принятым и отгруженным изделиям, в которых могут быть подобные дефекты, принимают решение, не противоречащее интересам потребителей.

4.9.9 Повторные периодические испытания проводят в полном объеме периодических испытаний на доработанных (или вновь изготовленных) образцах изделий после устранения дефектов.

К моменту проведения повторных периодических испытаний должны быть представлены материалы, подтверждающие устранение дефектов, выявленных при периодических испытаниях, и принятие мер по их предупреждению.

В технически обоснованных случаях в зависимости от характера дефектов повторные периодические испытания допускается проводить по сокращенной программе, включая только те виды испытаний, при проведении которых обнаружено несоответствие изделий установленным требованиям, а также виды, по которым испытания не проводились.

4.9.10 При положительных результатах повторных периодических испытаний приемку изделий СТК и их отгрузку потребителю возобновляют.

4.9.11 При получении отрицательных результатов повторных периодических испытаний предприятие-изготовитель принимает решение о прекращении приемки изделий, изготовленных по той же документации, по которой изготовлялись единицы изделий, не подтвердившие качество изделий за установленный период, и мерах по отгруженным (реализованным) изделиям.

В случае невозможности устранения изготовителем причин выпуска изделий с дефектами, которые могут принести вред здоровью и имуществу граждан и окружающей среде, такие конструкции изделий снимаются с производства.

4.9.12 Решение об использовании образцов изделий, подвергавшихся периодическим испытаниям, принимают руководство предприятия-изготовителя и потребитель на взаимоприемлемых условиях, руководствуясь условиями договоров на поставку изделий и рекомендациями соответствующих правовых актов.

4.10 Правила проведения типовых испытаний

4.10.1 Типовые испытания изделий проводят с целью оценки эффективности и целесообразности предлагаемых изменений в конструкции или технологии изготовления, которые могут повлиять на технические характеристики изделий, связанные с безопасностью для жизни, здоровья или имущества граждан, или на соблюдение условий охраны окружающей среды, или могут повлиять на эксплуатацию изделий, в том числе на важнейшие потребительские свойства изделий.

4.10.2 Необходимость внесения изменений в конструкцию изделий или технологию их изготовления и проведения типовых испытаний определяет держатель подлинников КД на изделия (далее по тексту - разработчик изделия) с учетом действия и защиты авторского права.

4.10.3 Типовые испытания проводит предприятие-изготовитель или по договору с ним и при его участии испытательная (сторонняя) организация с участием, при необходимости, представителей разработчика изделия, потребителя, природоохранных органов и других заинтересованных сторон.

4.10.4 Типовые испытания проводят по разработанным разработчиком изделия программе и методикам, которые в основном должны содержать:

- необходимые проверки из состава периодических испытаний;

- требования по количеству образцов, необходимых для проведения типовых испытаний;

- указание об использовании образцов, подвергнутых типовым испытаниям.

В программу типовых испытаний, при необходимости, могут быть включены также специальные испытания (например, сравнительные испытания образцов изделий, изготовленных без учета и с учетом предлагаемых изменений, а также испытания из состава проводившихся испытаний опытных образцов изделий или испытаний, проводившихся при постановке изделий на производство).

Объем испытаний и контроля, включаемых в программу, должен быть достаточным для оценки влияния вносимых изменений на характеристики изделий, в том числе на ее безопасность, на взаимозаменяемость и совместимость, на ремонтопригодность, на производственную и эксплуатационную технологичность, а также на утилизируемость изделий.

4.10.5 Программу и методики (при отсутствии стандартизованных) типовых испытаний разрабатывает разработчик изделий, который в установленном порядке утверждает конструкторскую или технологическую документацию на изделия.

4.10.6 Типовые испытания проводят на образцах изделий, изготовленных с внесением в конструкцию или технологию изготовления предлагаемых изменений.

4.10.7 Результаты типовых испытаний считают положительными, если полученные фактические данные по всем видам проверок, включенных в программу типовых испытаний, свидетельствуют о достижении требуемых значений показателей изделий (технологического процесса), оговоренных в программе и методике, и достаточны для оценки эффективности (целесообразности) внесения изменений.

4.10.8 Если эффективность и целесообразность предлагаемых изменений конструкции (технологии изготовления) подтверждены положительными результатами типовых испытаний, то эти изменения вносят в документацию на изделия в соответствии с установленным порядком.

4.10.9 Если эффективность и целесообразность предлагаемых изменений не подтверждены положительными результатами типовых испытаний, то эти изменения в соответствующую утвержденную и действующую документацию на продукцию не вносят и принимают решение по использованию образцов изделий, изготовленных для проведения типовых испытаний (в соответствии с требованиями программы испытаний).

4.11 Отчетность о результатах испытаний

4.11.1 Результаты каждого испытания, проведенного испытательной лабораторией (далее - лаборатория), должны быть оформлены точно, четко, недвусмысленно и объективно.

Примечание - Под «испытательной лабораторией» в настоящем стандарте подразумеваются предприятия (организации), центры, специальные лаборатории, подразделения предприятий (организаций), являющиеся первой, второй или третьей стороной и осуществляющие испытания, которые, в том числе составляют часть контроля при производстве и сертификации продукции.

4.11.2 Результаты испытаний оформляют протоколом испытаний, в котором указывают всю информацию, необходимую для толкования результатов испытаний.

4.11.3 Каждый протокол испытаний должен содержать, по крайней мере, следующую информацию (если лаборатория не имеет обоснованных причин не указывать ту или иную информацию):

а) наименование документа - «Протокол испытаний»;

б) вид испытаний (периодические, типовые и др.);

в) уникальную идентификацию протокола испытаний (например, серийный номер), а также идентификацию на каждой странице, чтобы обеспечить признание страницы как части протокола испытаний;

г) нумерацию страниц с указанием общего числа страниц;

д) наименование и адрес лаборатории, а также место проведения испытаний, если оно не находится по адресу лаборатории;

е) наименование и адрес изготовителя испытываемого изделия;

ж) идентификацию используемого метода;

з) описание, состояние и недвусмысленную идентификацию испытываемого изделия (модель, тип, марка и т.п.);

и) дату получения изделия, подлежащего испытаниям, если это существенно для достоверности и применения результатов, а также дату проведения испытаний;

к) ссылку на метод отбора образцов, используемый лабораторией, если он имеет отношение к достоверности и применению результатов;

л) результаты испытаний с указанием (при необходимости) единиц измерений;

м) имя, должность и подпись лица, утвердившего протокол испытаний;

н) при необходимости указание на то, что результаты относятся только к изделиям, прошедшим испытания.

Примечание - Лабораториям рекомендуется делать запись в протоколе испытаний или прилагать заявление о том, что протокол испытаний не может быть полностью или частично воспроизведен без письменного разрешения лаборатории.

4.11.4 В дополнение к требованиям, перечисленным в 4.11.3, протоколы испытаний должны, если это необходимо для толкования результатов испытаний, включать следующее:

а) отклонения, дополнения или исключения, относящиеся к методу испытаний, а также информацию о специальных условиях испытаний, таких как условия окружающей среды;

б) указание на соответствие/несоответствие требованиям и/или техническим условиям;

в) мнения и толкования, которые могут, в частности, касаться следующего:

- мнения о соответствии/несоответствии результатов требованиям;

- рекомендаций по использованию результатов;

- мнения по улучшению образцов.

4.11.5 В дополнение к требованиям, приведенным в 4.11.3 и 4.11.4, протоколы испытаний, содержащие результаты отбора образцов, должны включать, если это необходимо для толкования результатов испытаний, следующее:

- дату отбора образцов;

- однозначную идентификацию изделий, образцы которых отбирались (включая, при необходимости, наименование производителя, обозначение модели или типа и серийные номера);

- место, где проводился отбор образцов, включая любые графики, эскизы или фотографии;

- ссылку на план и процедуры отбора образцов;

- подробное описание условий окружающей среды во время проведения отбора образцов, которые могут повлиять на истолкование результатов испытаний;

- ссылку на любой стандарт или другую нормативную и техническую документацию, касающиеся метода или процедуры отбора образцов, а также отклонения, дополнения или исключения из соответствующей нормативной и технической документации.

4.11.6 Рекомендуемая форма протокола испытаний приведена в приложении А (форма А.1).

4.11.7 По результатам испытаний (периодических, типовых и др.) также оформляют акт. Рекомендуемые формы актов испытаний приведены в приложении А (формы А.2 и А.3).

5 Методы испытаний

5.1 Определение теплотехнических характеристик и параметров по 4.3 проводят на специальном стенде «Тепловая аэрогидравлическая».

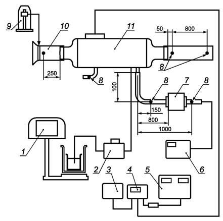
Испытания проводят на стационарном тепловом режиме при температуре (20 ± 5) °С ((273 ± 5) К), относительной влажности (50 ± 10) %, атмосферном давлении (101,3 ± 4,0) кПа ((760 ± 30) мм рт.ст.). Принципиальная схема стенда приведена на рисунках 1 и 2.

Уровень звукового давления определяют в соответствии с ГОСТ Р 41.51 и ГОСТ Р 51616.

5.2 Средства измерений

5.2.1 При испытаниях применяют средства измерений:

- электронные измерители температуры с допускаемой погрешностью ±0,5 % с дискретностью отсчета 0,1 °С;

- аэродинамические трубы в комплекте с микроманометрами класса точности 0,02;

- крыльчатые и термоанемометры с погрешностью измерения ±2 %;

- топливные и жидкостные расходомеры с погрешностью измерения ±2,5 %;

- вольтметры и амперметры по ГОСТ 8711;

- газоанализаторы;

- манометры, дифманометры класса точности 0,6.

5.2.2 Величины теплотехнических характеристик отопителей определяют на полном и частичном режиме при номинальном напряжении по КД в пределах при нижнем от 10 до 14 В и верхнем от 20 до 28 В.

1 - устройство для измерения расхода топлива; 2 - радиатор охлаждения нагретой жидкости;
3 - градусники (термопары); 4 - турбинный датчик расхода; 5 - манометры;
6 - циркуляционный насос подогревателя; 7 - градусники (термопары); 8 - подогреватель;
9 - воздуховод отвода выпускных газов; 10 - трубка отбора выпускных газов;
11 - термопара; 12 - газоанализатор; 13 - цифровой потенциометр; 14 - измеритель расхода;
15 - пульт управления; 16 - стабилизированный источник питания; 17 - теплообменник топлива;
18 - вентиль

Рисунок 1 - Принципиальная схема стенда для испытаний жидкостных подогревателей

1 - устройство для измерения расхода топлива; 2 - топливный насос; 3 - блок управления отопителем;
4 - таймер; 5 - преобразователь переменного тока; 6 - газоанализатор; 7 - глушитель; 8 - термопары;
9 - микроманометр; 10 - мерный коллектор (сужающее устройство), 11 - отопитель

Рисунок 2 - Принципиальная схема стенда для испытаний
независимых воздушных отопителей

5.3 Определение тепловой мощности проводят расчетным методом двумя способами:

- калориметрическим по передаче тепла теплоносителю;

- по потерям тепла с уходящими газами.

5.3.1 Калориметрическим способом тепловую мощность вычисляют по формулам:

- для воздушного отопителя

Qв = cGв × Dtв,                                                                (1)

где Qв - тепловая мощность отопителя, кВт;

с - удельная теплоемкость воздуха;

Gв - массовый расход воздуха, кг/ч;

Dtв - разность температуры теплоносителя между входом и выходом, °С;

- для жидкостного отопителя

Qж = GжDtж,                                                             (2)

где Qж - тепловая мощность отопителя, кВт;

 - удельная теплоемкость теплоносителя для воды и антифриза;

Gж - расход теплоносителя, кг/ч;

Dtж - разность температуры теплоносителя между входом и выходом, °С.

5.3.2 По потерям тепла с уходящими газами тепловую мощность QT, кВт, вычисляют по формуле

QТ = h0GT,                                                               (3)

где QT - тепловая мощность отопителя, кВт;

h0 - КПД отопителя, %;

GT - расход топлива, кг/ч;

 - низшая теплотворная способность топлива, кВт/кг.

5.3.3 Потребляемую электрическую мощность Nэ, Вт, вычисляют по формуле

Nэ = JU,                                                                    (4)

где J - сила тока, А;

U - напряжение, В.

5.3.4 Пусковые характеристики отопителей определяют в низкотемпературных камерах, смонтированных с системами питания топлива и циркуляции теплоносителя.

6 Гарантии изготовителя

6.1 Предприятие-изготовитель гарантирует соответствие подогревательно-отопительных установок требованиям настоящего стандарта при соблюдении установленных предприятием правил эксплуатации.

6.2 Гарантийный срок хранения подогревательно-отопительных установок - не более 24 месяцев с даты их отгрузки.

6.3 Гарантийный срок эксплуатации подогревательно-отопительных установок, поставляемых для комплектации, должен быть не менее гарантийного срока АТС.

Приложение А

(рекомендуемое)

Типовые формы документов, оформляемых в процессе испытаний

Форма А.1 - Протокол испытаний

Лист 1 Всего листов 2

УТВЕРЖДАЮ

______________________________________

должность руководителя испытательной лаборатории*

__________________         ________________

личная подпись                      инициалы, фамилия

М. П.                                     Дата ___________

Протокол ______________ испытаний

вид испытаний

№ _____ от ___________ 20____ г.

1 Испытуемое изделие ______________________________________________________

наименование и чертежное обозначение,

__________________________________________________________________________

идентификационный номер изделия

2 Предприятие - изготовитель испытуемого изделия _____________________________

__________________________________________________________________________

наименование и адрес

3 Испытательная лаборатория ________________________________________________

__________________________________________________________________________

наименование и адрес

4 Дата поступления образцов на испытания ____________________________________

5 Количество испытываемых образцов ________________________________________

6 Дата проведения испытаний ________________________________________________

7 Технические требования ___________________________________________________

наименование документа

8 Методы испытаний _______________________________________________________

наименование документа

_____________

* Предприятие (организация), испытательный центр, специальная лаборатория, подразделение предприятия (организации) и т.п., осуществляющие испытания.

Лист 2 Всего листов 2

Продолжение протокола _____________ испытаний

вид испытаний

№ ____ от ________ 20___ г.

9 Результаты испытаний:

Испытываемый параметр

Установленные требования

Результат испытания

10 Заключение _____________________________________________________________

__________________________________________________________________________

__________________________________________________________________________

Испытания провел (должностное лицо):

_________________________  __________________  ____________________

должность                                           личная подпись                                   инициалы, фамилия

Дата ______________

Форма А.2 - Акт о результатах периодических испытаний

Лист 1 Всего листов 1

УТВЕРЖДАЮ

______________________________________

должность руководителя предприятия-изготовителя

__________________         ________________

личная подпись                      инициалы, фамилия

М. П.                                     Дата ___________

АКТ № _______

о результатах периодических испытаний

№ _____ от ___________ 20____ г.

1 Испытуемое изделие ______________________________________________________

наименование и чертежное обозначение,

__________________________________________________________________________

идентификационный номер изделия

2 Предприятие - изготовитель изделия _________________________________________

наименование и адрес

3 Результаты испытаний ____________________________________________________

положительный или отрицательный результат в целом; при отрицательном

__________________________________________________________________________

результате перечисляют выявленные дефекты или приводят ссылки на перечень дефектов

4 Заключение ______________________________________________________________

выдержали или не выдержали изделия периодические испытания

5 Акт составлен на основании Протокола периодических испытаний № _____________

от «___» ______________ 20___ г.

Данные результаты периодических испытаний распространяются на продукцию, выпускаемую до __________________________________________________________

месяц, год

Акт составил (должностное лицо):

_________________________  __________________  ____________________

должность                                           личная подпись                                   инициалы, фамилия

Дата ___________

Форма А.3 - Акт о результатах типовых испытаний

Лист 1 Всего листов 1

УТВЕРЖДАЮ

______________________________________

должность руководителя предприятия-изготовителя

__________________         ________________

личная подпись                      инициалы, фамилия

М. П.                                     Дата ___________

АКТ № _______

о результатах типовых испытаний

№ _____ от ___________ 20____ г.

1 Испытанное изделие ______________________________________________________

наименование и чертежное обозначение,

_______________________, изготовленное _____________________________________

идентификационный номер изделия                                             месяц и год изготовления

2 Предприятие-изготовитель изделия __________________________________________

наименование и адрес

3 Цель испытаний: оценка эффективности и целесообразности предлагаемых изменений ________________________________________________________________

внесенные изменения

4 Результаты испытаний _____________________________________________________

положительный или отрицательный результат в целом;

__________________________________________________________________________

при наличии отрицательных результатов их перечисляют

5 Заключение ______________________________________________________________

соответствует (не соответствует) образец изделий требованиям программы испытаний;

__________________________________________________________________________

подтверждена (не подтверждена) целесообразность внесения предлагаемых изменений в конструкцию,

__________________________________________________________________________

в технологический процесс изготовления

6 Акт составлен на основании Протокола типовых испытаний № ___________________

от «___» ______________ 20___ г.

Акт составил (должностное лицо):

_________________________  __________________  ____________________

должность                                           личная подпись                                   инициалы, фамилия

Дата ___________

 

Ключевые слова: автомобильные транспортные средства, установки подогревательно-отопительные, технические требования и методы испытаний