Стандарт распространяется на электрические пааасжирские лифты, устанавливаемые в жилых, общественных зданиях и зданиях промышленных предприятий и предназначаемые для подъема и спуска пассажиров
| Обозначение: | ГОСТ 5746-83* |
| Название рус.: | Лифты электрические пассажирские. Основные параметры и размеры |
| Статус: | не действующий |
| Заменяет собой: | ГОСТ 13023-67 «Лифты пассажирские скоростные. Основные параметры и размеры» ГОСТ 22276-76 «Лифты пассажирские для производственных зданий. Параметры и размеры» ГОСТ 5746-67 ГОСТ 8822-67 «Лифты больничные. Основные параметры и размеры» |
| Заменен: | ГОСТ 5746-2003 «Лифты пассажирские. Основные параметры и размеры» |
| Дата актуализации текста: | 01.10.2008 |
| Дата добавления в базу: | 01.02.2009 |
| Дата введения в действие: | 01.01.1986 |
| Дата окончания срока действия: | 01.07.2004 |
| Разработан: | Министерство строительного, дорожного и коммунального машиностроения СССР |
| Утвержден: | Госстрой СССР (21.06.1983) |
| Опубликован: | ИПК Издательство стандартов № 1998 |
ГОСУДАРСТВЕННЫЙСТАНДАРТ СОЮЗА ССР
ЛИФТЫ ЭЛЕКТРИЧЕСКИЕПАССАЖИРСКИЕ
Основныепараметры и размеры
ГОСТ 5746-83
(CT СЭВ 4325-83)
ГОСУДАРСТВЕННЫЙСТАНДАРТ СОЮЗА ССР
| ЛИФТЫ ЭЛЕКТРИЧЕСКИЕ ПАССАЖИРСКИЕ Основные параметры и размеры Passenger electric lifts. Basic parameters and dimensions | ГОСТ (CT СЭВ 4325-83) |
Дата введения 01.01.86
Настоящий стандартраспространяется на электрические пассажирские лифты (далее - лифты), устанавливаемыев жилых, общественных зданиях и зданиях промышленных предприятий ипредназначаемые для подъема и спуска пассажиров.
Разработка чертежейстроительных конструкций зданий, с учетом установки лифтов должна производитьсяв соответствии с технической документацией базовой организации постандартизации лифтов.
Стандарт соответствует CTСЭВ 4325-83 и международному стандарту ИСО 4190-1 в части грузоподъемности искорости лифтов, размеров кабин (в плане), ширины дверей кабины и дверей шахты,а также применяемости лифтов в зависимости от вида зданий.
(Измененная редакция, Изм. №1).
1.1. Основные параметры иприменяемость лифтов в зависимости от вида здания должны соответствоватьуказанным в табл. 1 и 1а.
Таблица 1
| Грузоподъемность, кг | Вместимость кабины (количество человек) | Номинальная скорость, м/с | Высота подъема, м, не более | Число остановок, не более | Питающая электрическая сеть | |
| Жилые | 400 | 5 | 1,0 | 60 | 16 | Род тока: переменный трехфазный. Номинальная частота, Гц: 50; 60*4. Номинальное напряжение, В: - при частоте 50 Гц: 220, 240*4, 380, 415*4; - при частоте 60 Гц: 220; 230; 240; 254; 380; 400; 415; 440 |
| 1,6 | 85 | 25 | ||||
| 630 | 8 | 1,0 | 60 | 16 | ||
| 1,6 | 85 | 25 | ||||
| Общественные здания и здания промышленных предприятий | 400* | 5 | 0,63 | 70 | 10 | |
| 630 | 8 | 1,0 | 45 | 10 | ||
| 1,6 | 65 | 16 | ||||
| 800 | 10 | 1,0 | 45 | 10 | ||
| 1,6 | 65 | 16 | ||||
| 2,5 | 100 | 25 | ||||
| 1000 | 12 | 1,0 | 45 | 10 | ||
| 1,6 | 65 | 16 | ||||
| 2,5 | 100 | 25 | ||||
| 4,0 | 150 | 25 | ||||
| 1000** | 12 | 1,6 | 150 | 30 | ||
| 1250 | 15 | 1,0 | 45 | 10 | ||
| 1,6 | 65 | 16 | ||||
| 2,5 | 100 | 25 | ||||
| 4,0 | 150 | 25 | ||||
| 1600 | 20 | 2,5 | 100 | 25 | ||
| 4,0 | 150 | 25 | ||||
| 1600*** | 20 | 1,0 | 45 | 10 | ||
| 1,6 | 65 | 16 |
* Лифты для производственных зданий.
** Лифты с кабиной размером (в плане)1100х2100 мм.
*** Лифты для зданий лечебно-профилактических учреждений.
*4 Для лифтов, поставляемых наэкспорт.
Таблица1a
| Вместимость кабины (количество человек) | Номинальная скорость, м/с | Высота подъема, м, не более | Число остановок, не более | Питающая электрическая сеть | ||
| 1. Лифты для жилых зданий |
| |||||
| 320 | 4 | 0,71 | 45 | 10 |
| |
| 1,0 | 75 | 17 | ||||
| 1,4 | 100 | 25 | ||||
| 400* | 5 | 0,71 | 45 | 10 | ||
| 1,0 | 75 | 17 | ||||
| 500 | 6 | 1,0 | 75 | 17 | ||
| 1,4 | 100 | 25 | ||||
| 630 | 8 | 1,0 | 75 | 17 | ||
| 2. Лифты для общественных зданий и зданий промышленных предприятий | Род тока: переменный трехфазный. Номинальная частота, Гц: 50; 60*** Номинальное напряжение, В: - при частоте 50 Гц: 220, 240***, 380, 415***; - при частоте 60 Гц: 220, 230, 240, 254, 380, 400, 415, 440 | |||||
| 500*4 | 6 | 1,0 | 75 | 17 | ||
| 1,4 | 100 | 25 | ||||
| 630*4 | 8 | 1,0 | 75 | 10 | ||
| 1000** | 12 | 1,0 | 75 | 17 | ||
| 1,4 | 100 | 25 | ||||
| 2,0 | 150 | 40 | ||||
| 4,0 | 150 | 40 | ||||
| 1600 | 20 | 4,0 | 150 | 40 | ||
| 2.1. Лифты для производственных зданий |
| |||||
| 320 | 4 | 0,5 | 70 | 24 |
| |
| 0,5 | 125 | 24 | ||||
| 2.2. Лифты для лечебно-профилактических учреждений |
| |||||
| 500 | 6 или 4 + один человек на больничной койке | 0,5 | 45 | 14 |
| |
*Лифты с кабиной размером (в плане) 935х1075 мм.
** Лифты скабиной размером (в плане) 1760х1460 мм.
*** Длялифтов, поставляемых на экспорт.
*4 Лифты с кабиной размером (в плане) 1040х1380 мм.
1.2. Конструктивныеисполнения лифтов должны соответствовать указанным в табл. 2 и 2а.
В таблице указана система управлениядля одиночного лифта. В случае установки группы из двух и более лифтов должнабыть применена система группового управления.
Таблица 2
| Вид здания | |||||||
| Жилые | Общественные и промышленных предприятий | ||||||
| Производственные |
| Лечебно-профилактических учреждений | |||||
| Грузоподъемность лифта, кг | |||||||
| 400 | 630 | 400 | 630, 800, 1000 | 1000* | 1250,1600 | 1600 | |
| Вид кабины | Непроходная | Непроходная или проходная | Непроходная | Непроходная или проходная | |||
| Конструкция дверей кабины или шахты | Горизонтально-раздвижная | Распашная или горизонтально-раздвижная | Горизонтально-раздвижная | У непроходной кабины: горизонтально-раздвижная. У проходной кабины: горизонтально-раздвижная у основной двери, распашная у вспомогательной двери. | Горизонтально-раздвижная | ||
| Вид привода дверей кабины или шахты | Автоматический | Ручной | Автоматический | У непроходной кабины: автоматический. У проходной кабины: автоматический у основной двери, ручной у вспомогательной двери. | Автоматический | ||
| Вид шахты | Глухая | ||||||
| Расположение машинного помещения относительно шахты | Над шахтой | ||||||
| Вид системы управления | Смешанная собирательная при движении вниз | Смешанная простая | Смешанная собирательная в двух направлениях | Смешанная собирательная в двух направлениях с приоритетным вызовом кабины на любой этаж для транспортирования «лежачих» больных. | |||
* Лифты со скоростью 1,6 м/с с кабиной размеромв плане 1100х2100 мм.
Таблица 2а
| Вид здания | ||||||||||
| Жилые | Производственные промышленных предприятий | Общественные и промышленных предприятий | Лечебно-профилактических учреждений | |||||||
| Грузоподъемность лифта, кг | ||||||||||
| 320, 400 | 320, 400, 500, 630 | 320, 500 | 320 | 500 | 630 | 1000 | 1600 | 500 | ||
| Номинальная скорость, м/с | ||||||||||
| 0,71 | 1,0 | 1,4 | 0,5 | 1,0; 1,4 | 1,0 | 1,0; 1,4; 2,0; 4,0 | 4,0 | 0,5 | ||
| Вид кабины | Непроходная | Непроходная или проходная | ||||||||
| Конструкция дверей кабины и шахты | Горизонтально-раздвижная | Распашная: у кабины - двухстворчатая, у шахты - одностворчатая | Горизонтально-раздвижная | Распашная | ||||||
| Вид привода дверей кабины и шахты | Автоматический | Ручной | Автоматический | Ручной | ||||||
| Вид шахты | Глухая | Справа | ||||||||
| Расположение противовеса относительно кабины | Сзади или справа | Сзади | ||||||||
| Расположение машинного помещения относительно шахты | Над шахтой | |||||||||
| Вид системы управления | Смешанная простая | Смешанная собирательная при движении вниз | Смешанная простая | Смешанная собирательная в двух направлениях | Внутренняя кнопочная простая с сигнальным вызовом кабины с любой посадочной площадки (для работы с проводником) | |||||
1.1, 1.2. (Измененнаяредакция, Изм. № 1, 2).
1.3. Два и более лифтовмогут устанавливаться в одной общей шахте. Размеры общей шахты, машинного иблочного помещений должны приниматься в соответствии с техническойдокументацией базовой организации по стандартизации лифтов.
1.4. Отклонение рабочейскорости не должно превышать ±15 % значения номинальной скорости, указанной втабл. 1и 1а.
(Измененная редакция, Изм. №2).
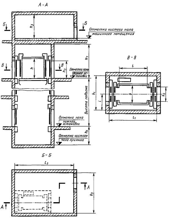
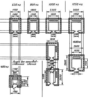
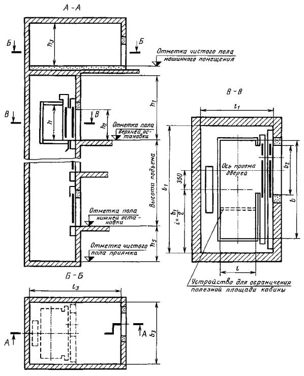
2.1. Основные размеры (внутренние)кабин, шахт, машинных и блочных помещений должны соответствовать указанным втабл. 3,3аи на черт. 1-8.
Чертежи не определяютконструкцию лифтов, расположение машинных помещений (в плане) относительношахт, расположение входных дверей в машинных и блочных помещениях, а также вприямках.
Размеры машинного помещенияуказаны с учетом наличия демонтажного люка в полу машинного помещения ирасположения оборудования одиночного лифта.
Таблица 3
Размеры в мм
| Скорость номинальная, м/с | Расположение противовеса относительно кабины | Кабина | Шахта | Двери кабины и шахты | Машинное помещение | Блочное помещение | Высота шахты от верхней остановки h1 | Глубина приямка h5 | Расстояние от боковой стены шахты до оси кабины i (размер справочный) | Номер чертежа | |||||||||||||||
| Ширина b | Глубина l | Высота h, не менее | Ширина b1 | Глубина l1 | Ширина b2 | Высота h2 | Ширина b3 | Глубина l3 | Высота h3 | Ширина b4 | Глубина l4 | Высота h4 | |||||||||||||
| не менее | |||||||||||||||||||||||||
| 400 | 0,63 | Сзади | 1100 | 950 | 2100 | 1750 | 1550 | 800 | 2000 | 2800 | 3000 | 2250 | - | 3500 | 1300 | 875 | |||||||||
| 1,0 | 2450 | 1400 | |||||||||||||||||||||||
| 1000 | 1550 | 1700 | 700 | 775 | |||||||||||||||||||||
| 1,6 | 4000 | 3300 | 4200 | 1700 | |||||||||||||||||||||
| 950 | 1750 | 1550 | 800 | 875 | |||||||||||||||||||||
| 630 | 1,0 | 1400 | 2000 | 3000 | 3500 | 1400 | |||||||||||||||||||
| 2100 | 1100 | 2550 | 1700 | 1200 | 2650 | 3700 | 1275 | ||||||||||||||||||
| Сбоку справа | 1100 | 2100 | 1850 | 2550 | 800 | 3000 | 3900 | 875 | |||||||||||||||||
| 1,6 | Сзади | 1400 | 1750 | 2000 | 4100 | 3500 | 4200 | 1700 | |||||||||||||||||
| 2100 | 1100 | 2550 | 1700 | 1200 | 4800 | 3300 | 1275 | ||||||||||||||||||
| Сбоку справа | 1100 | 2100 | 1850 | 2550 | 800 | 4200 | 4000 | 875 | |||||||||||||||||
| 800 | 1,0 | Сзади | 1350 | 1400 | 2300 | 1800 | 2000 | 3500 | 3500 | 2800 | 4000 | 1500 | 900 | ||||||||||||
| 1,6 | 4100 | 4200 | 1700 | ||||||||||||||||||||||
| 2,5 | 5800 | 5500 | 3500 | 1800 | 2000 | 1800 | 4500 | 3000 | |||||||||||||||||
| 1000 | 1,0 | 1600 | 2350 | 1100 | 3500 | 3600 | 2800 | - | 4000 | 1500 | 1175 | ||||||||||||||
| Сбоку справа | 1100 | 2100 | 2100 | 1850 | 2550 | 800 | 4000 | 875 | |||||||||||||||||
| 1,6 | 4000 | 4700 | 4300 | 2000 | |||||||||||||||||||||
| Сзади | 1600 | 1400 | 2300 | 2350 | 2000 | 1100 | 3700 | 4400 | 1175 | ||||||||||||||||
| 2,5 | 5800 | 5500 | 3500 | 2350 | 2000 | 1800 | 4500 | 3000 | |||||||||||||||||
| 4,0 | 5700 | 4800 | |||||||||||||||||||||||
| 1250 | 1,0 | 1950 | 2600 | 2100 | 3800 | 3800 | 2800 |
|
|
| 4200 | 1700 | 1300 | ||||||||||||
| 1,6 | 4400 |
| 4500 | 2000 | |||||||||||||||||||||
| 2,5 | 6100 | 5500 | 3500 | 2600 | 2000 | 1800 | 4800 | 3000 | |||||||||||||||||
| 4,0 | 5700 | 4800 | |||||||||||||||||||||||
| 1600 | 1,0 | Сбоку | 1400 | 2400 | 2300 | 2400 | 3000 | 1300 | 2100 | 4600 | 5500 | 2800 | - | 4200 | 1700 | 1050 | |||||||||
| 1,6 | 4500 | 2000 | |||||||||||||||||||||||
| 2,5 | Сзади | 1950 | 1750 | 2600 | 2600 | 1100 | 6100 | 5500 | 3500 | 2600 | 2600 | 1800 | 5000 | 3000 | 1300 | ||||||||||
| 4,0 | 5700 | 4800 | |||||||||||||||||||||||
Примечание. Допускается до 01.01.91 лифтыгрузоподъемностью 400 кг со скоростью 1,0 м/с с кабиной размером (в плане)1100х950 мм и с дверью шириной 800 мм размещать в шахтах размером (в плане)1700х1550 мм, а лифты грузоподъемностью 630 кг со скоростью 1,0 м/с скабиной размером (в плане) 2100х1100 мм размещать в шахтах размером в (плане)2650х1700 мм при условии монтажа шахт из объемных железобетонных элементов. Приэтом железобетонные объемные элементы для шахт размером (в плане) 1700х1550 ммдолжны быть снабжены устройствами для самофиксации при монтаже.
Таблица 3а
Размеры в мм
| Скорость номинальная, м/с | Расположение противовеса относительно кабины | Кабина | Шахта | Двери кабины и шахты | Машинное помещение | Блочное помещение | Высота шахты от верхней остановки h1 | Глубина приямка h5 | Расстояние от боковой стены шахты до оси кабины I (размер справочный) | Номер чертежа | |||||||||
| Ширина b | Глубина l | Высота h, не менее | Ширина b1 | Глубина l1 | Ширина b2 | Высота h2 | Ширина b3 | Глубина l3 | Высота h3 | Ширина b4 | Глубина l4 | Высота h4 | |||||||
| не менее | |||||||||||||||||||
| 320 | 0,5 | Сзади | 960 (1000) | 1160 (1200) | 2100 | 1400 | 1600 | 700 | 2000 | 2800 | 3000 | 2200 | - | - | - | 3500 | 1250 | 700 | |
| 1500 | 1700 | 750 | |||||||||||||||||
| Справа | 1650 | 1400 | 3000 | 2800 | 700 | ||||||||||||||
| 1750 | 1500 | 750 | |||||||||||||||||
| 0,71 | Сзади | 935 (980) | 1075 (1120) | 1550 | 1700 | 650 | 1980 | 2800 | 3000 | 775 | |||||||||
| Справа | 1700 | 1550 | 3000 | 2800 | |||||||||||||||
| 1,0 | Сзади | 1550 | 1700 | 3500 | 3000 | 2450 | 1350 | ||||||||||||
| Справа | 1700 | 1550 | |||||||||||||||||
| 1 4 | Сзади | 1550 | 1700 | 4000 | 4000 | 1450 | |||||||||||||
| 400 | 0,71 | Сзади | 935 (980) | 1075 (1120) | 1550 | 1700 | 650 | 1980 | 2800 | 3000 | 2200 | 3500 | 1250 | 775 | |||||
| 700 | |||||||||||||||||||
| Справа | 1700 | 1550 | 650 | 3000 | 2800 | ||||||||||||||
| 400 | 0,71 | Справа | 935 (980) | 1075 (1120) | 2100 | 1700 | 1550 | 700 | 1980 | 3000 | 2800 | 2200 | - | - | - | 3500 | 1250 | 775 | |
| 1,0 | Сзади | 1550 | 1700 | 650 | 3500 | 3000 | 2450 | 1350 | |||||||||||
| 700 | |||||||||||||||||||
| Справа | 1700 | 1550 | 650 | ||||||||||||||||
| 700 | |||||||||||||||||||
| 500 | 0,5 | Справа | 1400 (1445) | 2430 (2470) | 1950 | 2700 | 1250 | 2000 | 2700 | 4000 | 2800 | 3600 | 1250 | 950 | |||||
| 1,0 | Сзади | 1040 (1080) | 1380 (1420) | 1750 | 2000 | 700 | 1980 | 3000 | 3300 | 2450 | 3500 | 1350 | 875 | ||||||
| Справа | 1900 | 1700 | 3000 | ||||||||||||||||
| Справа | 2160 (2200) | 1850 | 2550 | 3900 | |||||||||||||||
| Сзади | 2155 (2200) | 1135 (1180) | 2650 | 1700 | 1200 | 2650 | 3700 | ||||||||||||
| 1,4 | Сзади | 1040 (1080) | 1380 (1420) | 1750 | 2000 | 700 | 3500 | 4000 | 4300 | 1450 | |||||||||
|
| Справа | 1040 (1080) | 2160 (2200) | 1850 | 2550 | 700 | 3500 | 4000 | 4300 | 1450 | 875 | ||||||||
|
| Сзади | 2155 (2200) | 1135 (1180) | 2650 | 1700 | 1200 | |||||||||||||
| 630 | 1,0 | Сзади | 1040 (1080) | 1380 (1420) | 1750 | 2000 | 700 | 3000 | 3300 | 3500 | 1350 | 875 | |||||||
| Справа | 1900 | 1700 | 3000 | ||||||||||||||||
| Справа | 2160 (2200) | 1850 | 2550 | 3900 | |||||||||||||||
| Сзади | 2100 | 1100 | 2650 | 1700 | 1200 | 2650 | 3700 | ||||||||||||
| 1000 | 1,0 | Сзади | 1760 (1800) | 1460 (1500) | 2250 | 2250 | 2150 | 1000 | 3500 | 3600 | 2800 | 4000 | 1450 | 1125 | |||||
| 1,4 | 3800 | 4000 |
| 4300 | 1950 |
| |||||||||||||
| 2,0 | 2300 | 5500 | 5000 | 3500 | 2250 | 2300 | 1800 | 4700 | 2950 | ||||||||||
| 4,0 | 5700 | 4750 | |||||||||||||||||
| 1600 | 4,0 | Сзади | 2160 (2200) | 1760 (1800) | 2700 | 2600 | 1200 | 2000 | 2700 | 2600 | 1350 | ||||||||
Примечание.В скобках указаны наружные размеры кабин.
Черт. 1
Черт. 2
Черт. 3
Черт. 4
Черт. 5
Черт. 6
Черт. 7
Черт. 8
(Измененная редакция, Изм. №1, 2).
2.2. Лифты грузоподъемностью400 кг с кабиной размером (в плане) 1100х1000 мм, дверями шириной 700 мм и шахтойразмером (в плане) 1550х1700 мм предназначены для применения в зданиях,сооружаемых по проектам, разработанным до 1 января 1984 г., а также в зданиях,проектируемых по действующим типовым проектам, введенных в действие до 1 января1984 г.
2.3. Габаритные размерылифтов (в плане) и применяемость лифтов в зависимости от вида зданий, приведеныв приложении. Размеры указаны для лифтов, предусмотренных табл. 1-3.
2.2, 2.3. (Измененнаяредакция, Изм. № 2).
2.4. Лифты грузоподъемностью630 кг для общественных зданий должны иметь кабину размером (в плане) 1100х1400мм.
2.5. Лифты для жилых зданийгрузоподъемностью 630 кг с кабиной размером (в плане) 1100х2100 мм или 2100х1100мм должны иметь в кабине устройство для ограничения полезной площади ее пола,соответствующей вместимости восьми человек по нормам «Правил устройства ибезопасной эксплуатации лифтов», утвержденных Госгортехнадзором 11.02.92, илиограничитель грузоподъемности и сигнализатор перегрузки.
2.6. Лифты с кабинамиразмерами (в плане) 1100х2100, 2100х1100 и 1400х2400 мм должны иметь системууправления, обеспечивающую длительную остановку кабины для ее загрузки ивыгрузки, а также, кроме лифта грузоподъемностью 1000 кг со скоростью 1 м/с сразмерами кабины 1100х2100 мм, возможность входа и транспортирования пожарногоподразделения.
(Измененная редакция, Изм. №1).
2.7. Распашнаявспомогательная дверь шахты, через которую осуществляется вход пожарного подразделенияв кабину лифта, должна располагаться на площадке, предназначаемой для входауказанного подразделения в здание.
2.8. Отклонение ширины иглубины кабины от номинальных размеров не должно быть более ±10 мм.
2.9. Отклонение ширины иглубины шахты от номинальных размеров не должно быть более +30 мм.
Разность диагоналей шахты (вплане) не должна быть более 25 мм.
Отклонение стен шахты отвертикальной плоскости не должно быть более 30 мм.
2.10. Лифты предусмотренныетабл. 1а-3а,за исключением лифтов грузоподъемностью 1000 кг со скоростью 2,0 и 4,0 м/с игрузоподъемностью 1600 кг, разрешается изготовлять до 01.01.93.
Лифты грузоподъемностью 1000кг со скоростью 2,0 и 4,0 м/с и грузоподъемностью 1600 кг разрешаетсяизготовлять до 01.01.94.
2.11. Лифтыгрузоподъемностью 500 кг со скоростью 1,0 м/с с кабиной размером (в плане)1040х1380 и 1040х2160 мм, грузоподъемностью 400 кг со скоростью 0,71 и 1,0 м/с,грузоподъемностью 320 кг со скоростью 0,5; 0,71; 1,0 м/с по согласованию сизготовителем лифтов допускается изготовлять с левым расположением противовесаотносительно кабины.
2.10, 2.11. (Введеныдополнительно, Изм. № 2).
Справочное
| Лифты для жилых зданий | Лифты для общественных зданий и зданий промышленных предприятий | |
|
|
| Лифты для зданий лечебно - профилактических учреждений |
(Измененная редакция, Изм. № 1).
ИНФОРМАЦИОННЫЕ ДАННЫЕ
1. РАЗРАБОТАН И ВНЕСЕНМинистерством строительного, дорожного и коммунального машиностроения
РАЗРАБОТЧИКИ
Е.А. Нефедов (руководитель темы); Л.И. Вольф-Троп, канд.техн. наук, С.М. Ройтбурд, И.Я. Файнштейн
2. УТВЕРЖДЕН И ВВЕДЕН ВДЕЙСТВИЕ Постановлением Государственного комитета СССР по делим строительстваот 21 июня 1983 г. № 122
3. ВЗАМЕН ГОСТ 5746-67, ГОСТ8822-67, ГОСТ 13023-67, ГОСТ 22276-76
4. ССЫЛОЧНЫЕНОРМАТИВНО-ТЕХНИЧЕСКИЕ ДОКУМЕНТЫ
| Обозначение НТД, на который дана ссылка | Номер пункта |
| ГОСТ 22011-95 | |
| ИСО 4190-1-80 | Вводная часть |
5. ПЕРЕИЗДАНИЕ с Изменениями№ 1, 2, утвержденными в декабре 1984 г., декабре 1985 г. (ИУС 5-85, 4-86)
СОДЕРЖАНИЕ
| Приложение Габаритные размеры лифтов (в плане) и применяемость лифтов в зависимости от вида зданий. 11 |