Стандарт устанавливает два метода определения влажности газопылевых потоков (далее - газов), отходящих от стационарных источников загрязнения и не насыщенных водяными парами: психрометрический - при температуре точки росы не выше 60 град. С, при этом парциальное давление водяных паров пропорционально разности показаний сухого и влажного термометров, последовательно обтекаемых струей газа; конденсационный - при температуре точки росы выше 60 град. С. Метод основан на измерении количества влаги в пробе газа известного объема, отбираемой из газохода и охлажденной ниже точки росы. Стандарт не распространяется на определение влажности газов, содержащих вещества, влияющие на температуру точки росы.
| Обозначение: | ГОСТ 17.2.4.08-90 |
| Название рус.: | Охрана природы. Атмосфера. Методы определения влажности газопылевых потоков, отходящих от стационарных источников загрязнения |
| Статус: | введен впервые |
| Дата актуализации текста: | 05.05.2017 |
| Дата добавления в базу: | 01.09.2013 |
| Дата введения в действие: | 01.07.1991 |
| Утвержден: | 10.12.1990 Государственный комитет СССР по охране природы (USSR National Environmental Protection Committee 46) |
| Опубликован: | Издательство стандартов (1991 г. ) ИПК Издательство стандартов (2003 г. ) |
| Ссылки для скачивания: |
ГОСТ 17.2.4.08-90
МЕЖГОСУДАРСТВЕННЫЙ СТАНДАРТ
ОХРАНА ПРИРОДЫ
АТМОСФЕРА
МЕТОДЫ ОПРЕДЕЛЕНИЯ ВЛАЖНОСТИ ГАЗОПЫЛЕВЫХ
ПОТОКОВ, ОТХОДЯЩИХ ОТ СТАЦИОНАРНЫХ ИСТОЧНИКОВ
ЗАГРЯЗНЕНИЯ
ИПК ИЗДАТЕЛЬСТВО СТАНДАРТОВ
Москва
МЕЖГОСУДАРСТВЕННЫЙ СТАНДАРТ
|
Охрана природы АТМОСФЕРА Методы
определения влажности Environment protection. Atmosphere. Methods for determination of |
ГОСТ |
Дата введения 01.07.91
Настоящий стандарт устанавливает два метода определения влажности газопылевых потоков (далее - газов), отходящих от стационарных источников загрязнения и не насыщенных водяными парами:
психрометрический - при температуре точки росы не выше 60 °С, при этом парциальное давление водяных паров пропорционально разности показаний сухого и влажного термометров, последовательно обтекаемых струей газа;
конденсационный - при температуре точки росы выше 60 °С. Метод основан на измерении количества влаги в пробе газа известного объема, отбираемой из газохода и охлажденной ниже точки росы.
Стандарт не распространяется на определение влажности газов, содержащих вещества, влияющие на температуру точки росы.
Манометр типа AM по НД.
Барометр-анероид типа БАММ-1.
Термометры лабораторные по ГОСТ 28498 с ценой деления (0,1 - 0,2) °С.
Весы лабораторные типа ВЛР-200М по ГОСТ 24104*.
__________
* С 1 июля 2002 г. введен в действие ГОСТ 24104-2001.
Реометр стеклянный лабораторный типа РДС-4 по ГОСТ 9932.
Секундомер механический.
Холодильник спиральный с внутренним охлаждением ХСВ ХС по ГОСТ 25336 (далее - конденсатор).
Колба коническая Кн-2-250-40 ТС по ГОСТ 25336.
Психрометр проточный стеклянный (приложение 1).
Трубки медицинские резиновые типа 1 по ГОСТ 3399 или полиэтиленовые по ГОСТ 18599.
Допускается заменять средства измерений на аналогичные, не уступающие указанным по метрологическим характеристикам.
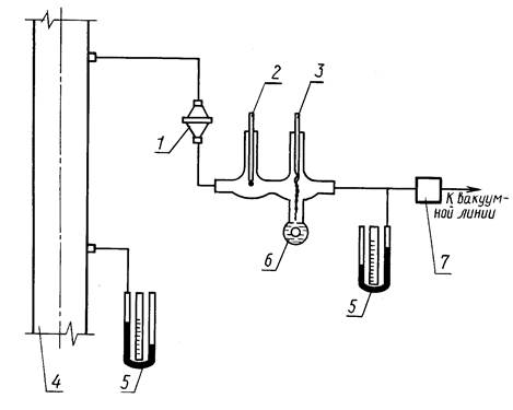
2.1. Собирают измерительную схему для психрометрического (черт. 1) или конденсационного метода (черт. 2).
СХЕМА
установки приборов для определения влажности
газа психрометрическим методом
1 - фильтр; 2 - сухой термометр;
3 - влажный термометр; 4 - газоход;
5 - манометр: 6 - психрометр;
7 - реометр.
Черт. 1.
СХЕМА
установки приборов для определения влажности
газа конденсационным методом
1 - фильтр; 2
- конденсатор; 3 - термометр: 4 - газоход;
5 - сборник конденсата; 6 - манометр; 7 - реометр.
Черт. 2.
2.2. Проверяют собранную схему на герметичность. Для этого, закрыв входное отверстие измерительной схемы и подсоединив микроманометр, создают в системе давление около 1000 Па. Если система герметична, то падение давления не должно превышать 110 Па за 110 с.
2.3. При выполнении измерений должны быть соблюдены следующие условия:
до прохождения газа через психрометр или конденсатор его следует очистить от пыли, пропустив через фильтр;
пробы необходимо отбирать таким образом, чтобы исключить выпадение влаги по ходу газа до психрометра или конденсатора, для чего пробоотборный тракт, включая психрометр, должен быть теплоизолирован.
3.1. Психрометрический метод
3.1.1. Заливают психрометр дистиллированной водой и, установив по реометру расход отбираемого газа не менее 20 дм3/мин, прогревают систему в течение 10 - 15 мин.
3.1.2. При расходе газа через систему не менее: 20 дм3/мин через каждые 5 мин проводят пять измерений показаний сухого и влажного термометра.
Показания сухого термометра соответствуют температуре газа, прошедшего через психрометр; показания влажного термометра - несколько ниже за счет испарения с его поверхности влаги, количество которой зависит от влажности проходящего через психрометр газа.
Результаты измерений фиксируют в журнале, форма которого приведена в приложении 2.
3.2. Конденсационный метод
3.2.1. Устанавливают такой расход охлаждающей воды или другого хладагента через конденсатор, чтобы температура газа после конденсатора была ниже точки росы.
3.2.2. Собирают в предварительно взвешенном сборнике не менее 30 см3 конденсата. Аналогичную операцию проводят пять раз. Массу уловленного конденсата определяют как разность масс сборника с конденсатом и предварительно взвешенного сухого сборника.
3.2.3. Измеряют температуру газа после конденсатора t и количество газа, пропущенного через конденсатор.
3.2.4. Результаты измерений фиксируют в журнале, форма которого приведена в приложении 2.
4.1. Психрометрический метод
4.1.1. Парциальное давление водяных паров при условиях внутри психрометра (Рпп) в килопаскалях вычисляют по формуле
|
|
(1) |
где Рн - давление насыщенного водяного пара при температуре влажного термометра, кПа (определяют по таблице приложения 3);
tc - показания сухого термометра, °С;
tв - показания влажного термометра, °С;
С - коэффициент, зависящий от скорости обтекания газом влажного термометра (при скорости газа более 5 м/с C = 0,00066);
Ри - избыточное давление в приборе, кПа.
4.1.2. Парциальное давление водяных паров в газе (Рпг) в килопаскалях вычисляют по формуле
|
|
(2) |
где Ра - атмосферное давление воздуха, кПа;
Рг* - давление в газоходе, кПа.
____________
* Давление и температуру газов в газоходе определяют по ГОСТ 17.2.4.07.
4.1.3. Определяют температуру точки росы tp в зависимости от Pпг по таблице приложения 3.
4.1.4. Относительную влажность газа (j) в процентах вычисляют по формуле
|
|
(3) |
где Рпн - парциальное давление насыщенного водяного пара при температуре газа в газоходе *, кПа (определяется по таблице приложения 3).
____________
* Давление и температуру газов в газоходе определяют по ГОСТ 17.2.4.07.
4.1.5. Влажность газа при
рабочих условиях
, а также влагосодержание сухого газа при
нормальных условиях в зависимости от температуры насыщенного газа или
парциального давления насыщенного водяного пара определяют по таблице
приложения 3.
4.2. Конденсационный метод
4.2.1. Объемный расход газа через конденсатор (Vовл) в кубических дециметрах вычисляют по формуле
|
|
(4) |
где q - показания реометра, дм3/мин;
t - время отбора пробы, мин;
tг - температура газа в газоходе, °С;
-
разность статического и атмосферного давлений перед диафрагмой реометра, Па;
rгр - плотность воздуха при условиях градуировки реометра, кг/м3;
-
плотность воздуха при нормальных условиях, кг/м3.
4.2.2. Плотность сухого газа, состоящего из j компонентов, при нормальных условиях вычисляют по формуле
|
|
(5) |
где Wj - объемная доля j-го компонента газовой смеси, %;
rN - плотность j-го компонента газовой смеси при нормальных условиях, кг/м3.
4.2.3. Влажность сухого газа при
нормальных условиях в килограммах на кубический метр вычисляют по формуле
|
|
(6) |
где
- масса уловленного конденсата, г;
Рн - давление насыщенных водяных паров (определяется по таблице приложения 3 в зависимости от температуры насыщенного газа после конденсатора t).
5.1. Для определения доверительных границ случайной погрешности результата измерения проводят не менее пяти определений влажности газа. За результат определения принимают среднее арифметическое рассчитанных значений влажности газа. Последующий расчет погрешности - по ГОСТ 8.207.
Систематическую составляющую погрешности измерения определяют в зависимости от метода определения влажности.
5.2. При применении психрометрического метода систематическую составляющую погрешности (dп) вычисляют по формуле
|
|
(7) |
где
- погрешности измерения температуры
влажного и сухого термометров, газа в газоходе, атмосферного давления воздуха и
давления в психрометре соответственно, %.
5.3. При применении конденсационного метода систематическую составляющую погрешности (dк) вычисляют по формуле
|
|
(8) |
где
- погрешность измерения расхода
газа, времени отбора пробы, плотности и температуры газа, атмосферного давления
воздуха и массы уловленного конденсата соответственно.
Требования безопасности - по ГОСТ 17.2.4.06, разд. 6.
СТЕКЛЯННЫЙ ПРОТОЧНЫЙ ПСИХРОМЕТР

ФОРМЫ ЖУРНАЛОВ ДЛЯ ЗАПИСИ РЕЗУЛЬТАТОВ ОПРЕДЕЛЕНИЯ ВЛАЖНОСТИ ГАЗОВ
Форма журнала для психрометрического метода
|
Предприятие_______________________ Атмосферное давление воздуха, Па (мм рт, ст)__________ |
|||||||||
|
Дата измерения ______________________________________________________________________ |
|||||||||
|
Место измерения _____________________________________________________________________ |
|||||||||
Форма журнала для конденсационного метода |
|||||||||
|
|||||||||
|
ДАВЛЕНИЕ ВОДЯНЫХ ПАРОВ И ВЛАЖНОСТЬ НАСЫЩЕННОГО ГАЗА ПРИ ДАВЛЕНИИ 101,3 кПа
|
Температура (t, tг, tр), °С |
Давление (Рн, Рпн,
Рпг), |
Влажность, г/м3 |
|
|
газа при рабочих условиях |
сухого газа при нормальных |
||
|
0 |
0,611 |
4,84 |
4,8 |
|
5 |
0,872 |
6,84 |
7,0 |
|
6 |
0,934 |
7,30 |
7,5 |
|
7 |
1,001 |
7,80 |
8,1 |
|
8 |
1,073 |
8,3 |
8,6 |
|
9 |
1,148 |
8,8 |
9,2 |
|
10 |
1,226 |
9,4 |
9,8 |
|
11 |
1,312 |
10,0 |
10,5 |
|
12 |
1,402 |
10,7 |
11,3 |
|
13 |
1,497 |
11,4 |
12,1 |
|
14 |
1,598 |
12,1 |
12,9 |
|
15 |
1,705 |
12,8 |
13,7 |
|
16 |
1,817 |
13,6 |
14,7 |
|
17 |
1,937 |
14,5 |
15,7 |
|
18 |
2,063 |
15,4 |
16,7 |
|
19 |
2,197 |
16,3 |
17,9 |
|
20 |
2,338 |
17,3 |
18,9 |
|
21 |
2,486 |
18,3 |
20,3 |
|
23 |
2,643 |
19,4 |
21,5 |
|
23 |
2,809 |
20,6 |
22,9 |
|
24 |
2,983 |
21,8 |
24,4 |
|
25 |
3,187 |
23,0 |
26,0 |
|
26 |
3,360 |
24,4 |
27,5 |
|
27 |
3,564 |
25,8 |
29,3 |
|
28 |
3,779 |
27,2 |
31,1 |
|
29 |
4,004 |
28,7 |
33,0 |
|
30 |
4,242 |
30,3 |
35,1 |
|
31 |
4,492 |
32,1 |
37,3 |
|
32 |
4,754 |
33,9 |
39,6 |
|
33 |
5,029 |
35,7 |
41,9 |
|
34 |
5,319 |
37,6 |
44,5 |
|
35 |
5,623 |
39,6 |
47,3 |
|
36 |
4,940 |
41,8 |
40,1 |
|
37 |
6,274 |
44,0 |
53,1 |
|
38 |
6,624 |
46,4 |
56,3 |
|
39 |
6,990 |
48,7 |
59,5 |
|
40 |
7,371 |
51,2 |
63,1 |
|
41 |
7,771 |
53,6 |
66,8 |
|
42 |
8,198 |
56,5 |
70,8 |
|
43 |
8,638 |
59,2 |
74,9 |
|
44 |
9,104 |
62,3 |
79,3 |
|
45 |
9,582 |
65,4 |
84,0 |
|
46 |
10,091 |
68,6 |
89,0 |
|
47 |
10,611 |
71,8 |
94,1 |
|
48 |
11,157 |
75,3 |
99,5 |
|
49 |
11,730 |
79,0 |
105,3 |
|
50 |
12,344 |
83,0 |
111,4 |
|
51 |
12,957 |
86,7 |
118,0 |
|
52 |
13,610 |
90,9 |
125,0 |
|
53 |
14,290 |
95,0 |
132,0 |
|
54 |
14,996 |
99,5 |
139,0 |
|
55 |
15,729 |
104,3 |
148,0 |
|
56 |
16,508 |
108,0 |
156,0 |
|
57 |
17,302 |
113,0 |
165,0 |
|
58 |
18,142 |
119,0 |
175,0 |
|
59 |
19,909 |
124,0 |
185,0 |
|
60 |
19,915 |
130,0 |
196,0 |
|
61 |
20,848 |
136,0 |
209,0 |
|
62 |
21,835 |
142,0 |
222,0 |
|
63 |
22,848 |
148,0 |
235,0 |
|
64 |
23,901 |
154,0 |
249,0 |
|
65 |
24,994 |
161,1 |
265,0 |
|
66 |
26,140 |
168,0 |
281,0 |
|
67 |
27,327 |
175,0 |
299,0 |
|
68 |
28,553 |
182,0 |
318,0 |
|
69 |
29,819 |
190,0 |
338,0 |
|
70 |
31,152 |
197,9 |
361,0 |
|
71 |
32,512 |
206,0 |
384,0 |
|
72 |
33,938 |
219,0 |
409,0 |
|
73 |
35,418 |
223,0 |
437,0 |
|
74 |
36,951 |
232,0 |
466,0 |
|
75 |
38,537 |
241,6 |
499,0 |
|
76 |
40,177 |
251,0 |
534,0 |
|
77 |
41,870 |
261,0 |
757,0 |
|
78 |
43,629 |
271,0 |
617,0 |
|
79 |
45,455 |
282,0 |
665,0 |
|
80 |
47,335 |
293,0 |
716,0 |
|
85 |
57,799 |
354,0 |
1092,0 |
|
90 |
70,089 |
424,0 |
1877,0 |
|
95 |
84,499 |
505,0 |
4381,0 |
|
100 |
101,308 |
598,0 |
|
ИНФОРМАЦИОННЫЕ ДАННЫЕ
1. РАЗРАБОТАН И ВНЕСЕН Министерством тяжелого машиностроения СССР
2. УТВЕРЖДЕН И ВВЕДЕН В ДЕЙСТВИЕ Постановлением Государственного комитета СССР по охране природы от 10.12.90 № 46
3. ВВЕДЕН ВПЕРВЫЕ
4. ССЫЛОЧНЫЕ НОРМАТИВНО-ТЕХНИЧЕСКИЕ ДОКУМЕНТЫ
|
Обозначение НТД, на который дана ссылка |
Номер пункта |
|
ГОСТ 8.207-76 |
|
|
ГОСТ 17.2.4.06-90 |
|
|
ГОСТ 17.2.4.07-90 |
|
|
ГОСТ 3399-76 |
|
|
ГОСТ 9932-75 |
|
|
ГОСТ 18599-2001 |
|
|
ГОСТ 24104-88 |
|
|
ГОСТ 25336-82 |
|
|
ГОСТ 28498-90 |
6. ПЕРЕИЗДАНИЕ. Август 2003 г.